Добавить в корзинуПозвонить
Найти в Дзене

Как установить проводку ручного корректора фар Mitsubishi Colt VI Z25A. По заводу. Подготовка к снятию торпедо часть 3

Чтобы добавить проводку на ручной корректор фар, нужно снять торпедо. Я накопил много причин, чтобы это сделать. Одна из причин - это установка проводки для ручного корректора фар Подписывайтесь, если вам интересно, что такое содержание японской иномарки, которой почти 20 лет На моей машине были установлены фары без корректора, такая комплектация. И если вы устанавливайте "новые" фары, в которых корректор есть, то подключить его не к чему. Нет проводки, да и разъёмы (фишки) на фарах могут не подходить. Чтобы корректор работал нужно не только купить кнопку корректора, но ещё и установить саму проводку Что нужно, чтобы установить проводку ручного корректора фар:
1) Фары с корректором
2) Кнопка ручного корректора фар с ответной фишкой (она же и управляющее корректором устройство)
3) Провода пяти цветов:
- черный,
- желтый,
- красно-синий
- красно-белый
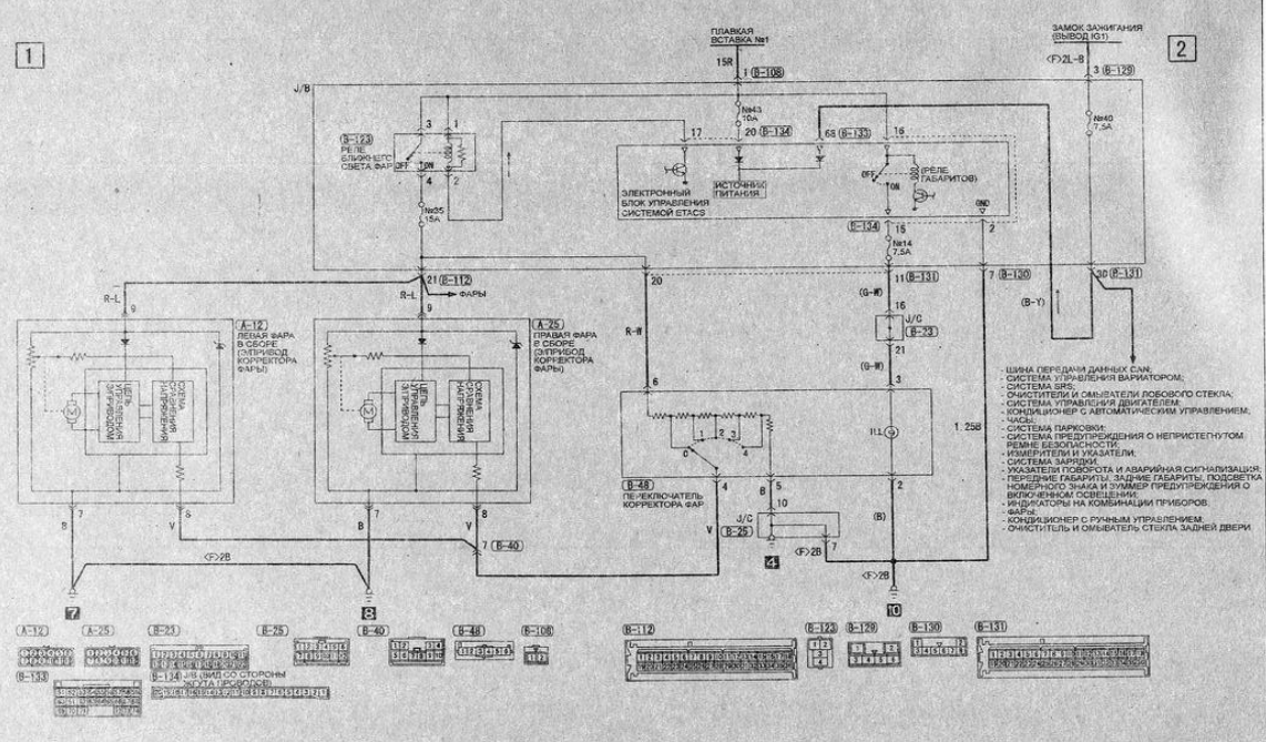
- зелёно-белый Все сечением 0,5 кв. мм, медные, многожильные, автомобильные. Проследим по схеме, как работает ручной корректор Условимс

Чтобы добавить проводку на ручной корректор фар, нужно снять торпедо. Я накопил много причин, чтобы это сделать. Одна из причин - это установка проводки для ручного корректора фар

Подписывайтесь, если вам интересно, что такое содержание японской иномарки, которой почти 20 лет

На моей машине были установлены фары без корректора, такая комплектация. И если вы устанавливайте "новые" фары, в которых корректор есть, то подключить его не к чему. Нет проводки, да и разъёмы (фишки) на фарах могут не подходить. Чтобы корректор работал нужно не только купить кнопку корректора, но ещё и установить саму проводку

Схема коррекции положения света фар с ручным управлением
Схема коррекции положения света фар с ручным управлением

Что нужно, чтобы установить проводку ручного корректора фар:
1) Фары с корректором
2) Кнопка ручного корректора фар с ответной фишкой (она же и управляющее корректором устройство)
3) Провода пяти цветов:
- черный,
- желтый,
- красно-синий
- красно-белый
- зелёно-белый

Все сечением 0,5 кв. мм, медные, многожильные, автомобильные.

Проследим по схеме, как работает ручной корректор

Условимся, как будем обозначать пины и прочие выводу устройств:
B-123(4) - означает пин/ножка/вывод №4 разъёма/коннектора/кнопки B-123
Т. е. B-123(4) - четвёртный пин разъёма B-123

Питание ("плюс") поступает с реле ближнего света с вывода B-123(4) через предохранитель №35 15А

Ко выходу предохранителя №35 15А подключены пины блока предохранителей B-112(21) и B-131(20). Т. е. пины B-112(21) и B-131(20) подключены параллельно

"плюс" корректора фар
"плюс" корректора фар

Из схемы понятно, что при включении ближнего света фар (включается реле B-123) питание параллельно лампочкам в фарах также поступает на "плюс" корректора каждой фары и на "плюс" регулятора положения в кнопке ручного корректора

На корректор на фары "плюс" с B-112(21) проложен красно-синим проводом, который раздваивается, чтобы достичь обе фары. И подключается к пинам A-12(9) для левой фары, и A-25(9) для правой фары. Это напряжение питает коректор, позволяя ему работать

"Плюс" (питание) корректора фар
"Плюс" (питание) корректора фар

"Минус" корректора фар подключён чёрным проводом к пинам A-12(7) для левой и A-25(7) для правой фар, и соответственно подключены к точкам подключения массы 7 и 8

"Минус" корректора фар Mitsubishi Volt VI Z25A
"Минус" корректора фар Mitsubishi Volt VI Z25A

Теперь у нас есть "плюс" и "минус" на корректорах фар, устройства (корректоры) включены, и готовы к изменению направления света фар. Но пока не меняют его.

Для изменения и фиксации необходимо подключить третий провод. Управляющее напряжение приходит по жёлтому проводу от пина кнопки ручного корректора B-48(4) на вывод A-12(8) для левой и A-25(8) для правой фар. Провод раздваивается, чтобы подойти к каждой фаре. В этом проводе для каждого из 5 возможных положений регулятора уровня какое-то конкретное постоянное напряжение, которое меняется в зависимости от положения регулятора кнопки ручного корректора B-48. Каждое напряжение соотвествует определённому углу света фар

Управляющее напряжения для корректора фар Mitsubishi Colt VI
Управляющее напряжения для корректора фар Mitsubishi Colt VI

Как подключаются фары (корректор), какими проводами и что каждый провод делает мы выяснили.

Теперь давайте посмотрим, как работает "кнопка" ручного корректора

Прежде всего это не кнопка - это регулятор. В этот элемент встроена лампа подсветки и шаговый резистивный делитель напряжения.

Любознательному читателю напомню, что согласно закону Ома протекающий через резистор (электрическое сопротивление, такой радиоэлемет) ток вызывает на выводах резистора падение напряжения. А при последовательном включении резисторов между "плюсом" и "минусом" сумма напряжений на каждом отдельном резисторе равна подключённому к этой цепи напряжению.

Вывод B-48(4) с помощью селектора (барабанчика, крутилки) механическим образом соединяется с выводами разных резисторов делителя. Положение 0 - самое высокое положение света фар и самое высокое напряжение на делителе (на управляющем проводе), а положение 4 - самое низкое

Регулятор управляющего напряжения уровеня света фар
Регулятор управляющего напряжения уровеня света фар

Затем с пина "кнопки" B-48(5) чёрным проводом "минус" от делителя поступает в коммутирующую на корпус колодку B-25 на пин B-25(10), который подключён на корпус автомобиля к точке крепления на корпус №4

"Минус" делителя напряжения для управления корректором
"Минус" делителя напряжения для управления корректором

А также к "кнопке" ручного корректора подходит питание подсветки. "Плюс" подсветки управляется, как и вся подсветка приборной панели, реле габаритов, которое находится внутри блока ETACS ECU. Блок ETACS необслуживаемый, расположенные в нём реле не предполагают ручной замены силами автовладельца и не нумеруются отдельно. Когда габариты включены от реле габаритов "плюс" поступает на предохранитель №14 7,5А блока предохранителей

Далее с выхода предохранителя №14 7,5А "плюс" поступает на пин B-131(11) блока предохранителей. От блока предохранителей из пина B-131(11) зелёно-белый провод поступает в коммутационный блок B-23 на пин B-23(16), внутри блока B-23 выполнена коммутация с B-23(16) на B-23(21), и уже с пина B-23(21) провод того же цвета зелёно-белый поступает на "кнопку" ручного корректора фар на пин B-48(3)

Итак, на пин B-48(3) кнопки ручного корертора фар пришёл "плюс" для работы подсветки. "Минус" для работы подсветки подключается чёрным проводом к пину кнопки B-48(2) и от B-48(2) поступает на точку креплениям "минуса" на массу №10.

Питание подсветки кнопки ручного корректора фар
Питание подсветки кнопки ручного корректора фар

Итак, мы разобрались по схеме, как работает ручной корректор фар. Ключевое значение играет салонный блок предохранителей, т. к. именно внутри него должны быть сделаны коммутации, через которые питание приходит на элементы ручного корректора.

Поэтом следующий шаг (если вы рисковый - можете пропустить, может быть повезёт) - это прозвонить на предмет нужным коммутаций салонный блок предохранителей

Прозвонка блок предохранителей

1) Убждаемся, что предохранители №35 15А и №14 7,5А установлены, не перегорели и соответствуют номиналам выше

Расположение предохранителей. Салонный блок предохранителей Mitsubishi Colt VI
Расположение предохранителей. Салонный блок предохранителей Mitsubishi Colt VI

2) Вывод предохранителя №35 прозванивается (соединён) с пином B-112(21)

Расположение B-112(21), салонный блок предохранителей, вид спереди
Расположение B-112(21), салонный блок предохранителей, вид спереди
Пины B-112
Пины B-112

3) Пины B-112(21) и B-131(20) прозваниваются между собой

Расположение B-131, пин B-131(20), салонный блок предохранителей, тыльная сторона
Расположение B-131, пин B-131(20), салонный блок предохранителей, тыльная сторона
Пины B-131
Пины B-131

4) Выход предохранителя №14 прозванивается на пин B-131(11)

Расположение B-131, пин B-131(11), салонный блок предохранителей, тыльная сторона
Расположение B-131, пин B-131(11), салонный блок предохранителей, тыльная сторона

5) Кнопка корректора у вас есть и исправна. Методику её проверки здесь описывать не буду

Также при проверке схемы, я обнаружил, что коммутация с предохранителя №43 10А на B-134(20) у меня отсутствует. Однако, вскоре я выяснил, что это из-за того, что машина слишком старая. В моём автомобиле на B-134(20) питание приходит с другого предохранителя №10 10А. Таким образом, ничего делать не надо, всё будет работать :-)
Проверка коммутации между предохранителем №43 10А и пином B-134(20) не обязательна, т. к. нас интересует включение подсветки кнопок салона. Подсветка кнопок работает, значит, коммутация до предохранителя №14 7,5А нас не интересует.

Если проверка завершена успешно, посмотрим, что из проводки уже есть, может быть какие-то пины жгута салонной проводки, подкапотной проводки ("косы") уже обжаты, и нам нужно будет подключиться к этим проводам, либо просто использовать существующую проводку, а какие-то пины придётся обжать.

Под капотом у меня проводки для корректора фар нет.

В салоне

B-112:

B-112(21) красно-синий у меня обжат. Надо будет подключаться к нему

Пин B-112(21) красно-синий Mitsubishi Colt VI Z25A
Пин B-112(21) красно-синий Mitsubishi Colt VI Z25A

B-131:

B-131(11) уже обжат. Значит, нужно выяснить его коммутацию с колодкой B-23(16)

B-131(11) уже обжат
B-131(11) уже обжат

B-131(20) пустой. Значит, нужно будет обжать этот пин и запиновать в фишку

B-131(20) пустой
B-131(20) пустой

B-23:

B-23(16) и B-23(21) у меня обжаты и скоммутированы. Значит, буду подключаться параллельно к проводу B-23(21). Фото со стороны проводов забыл сделать.

B-23
B-23
Пины B-23
Пины B-23

B-25 (коммутатор на корпус):

У меня пин B-25(10) не обжат. Соответственно нужно обжать пин на стороне "мамы", на стороны "папы", а также сделать внутри колодки коммутацию с пина B-25(10) на корпус.

Но если у вас нет пинов для этого коннектора, а я не нашёл такие в Краснодаре, то я просто пдключусь к любому "жирному" проводу минуса из этой колодки. Они у меня все параллельны. Ток от корректора не большой, так что любой толстый минусовой провод из коннектора B-25 с лёгкостью выдержит добавление его в свой поток )

Пины B-25
Пины B-25
Пин B-25(10)
Пин B-25(10)

Как проложить провода, сколько нужно продов и каких?

Нужны автомобильные медные провода с сечением 0,5 кв. мм (меньше нельзя, немного больше можно)

По цветам:
- красно-синий (пин B-112(21))
- красно-белый (пин B-131(20))
- зелёно-белый (пины B-131(11), B-48(3)
- жёлтый (пин B-48(4))
- чёрный (пины B-48(5), B-48(2))

Маршруты укладки

1) Красно-синий

От блока предохранителей (B-112(21)) в жгут идущий под капот, разветвляется под торпедо, уже 2 провода выходят под капот, и на каждую фару ответвляется свой провод

Красно-синий под торедо
Красно-синий под торедо
Красно-синие под капотом
Красно-синие под капотом
Красно-синий провода, общий вид маршрута укладки
Красно-синий провода, общий вид маршрута укладки

2) Жёлтый

Проложен от "кнопки" корректора к фарам. Под торпедо разваивается, под капот выходят 2 жёлтых провода, где расходятся каждый на свою фару. Какой на какую не имеет значения, т. к. они параллельны

Жёлтый под торпедо
Жёлтый под торпедо

Жёлтый под капотом прокладывается вместе с красно-синим, поэтому отдельной схемы для него нет, см схему прокладки под капотом красно-синего провода

3) Черный для фар

Чёрный для каждой фар коммутируются на свою коммутационную точку массы ("минуса"). Поэтому чёрные провода для коректора фар остаются под капотом, и в салон не заходят

Чёрный провод для корректора фар, согласно схеме
Чёрный провод для корректора фар, согласно схеме

Однако, я буду прокладывать чуть по-другому. точка крепления на корпус есть рядом с каждом фарой, поэтому я буду прокладывать чёрный провод вот так:

Альтернативное предложение по прокладке и подключению чёрных проводов для корректора фар под капотом
Альтернативное предложение по прокладке и подключению чёрных проводов для корректора фар под капотом

4) Красно-белый (питание делителя напряжения)

Проложен напрямую от блока предохранителей к "кнопке" корректра

Маршрут монтажа красно-белого провода
Маршрут монтажа красно-белого провода

5) Черные провода от "кнопки"

Чёрные - это минус для делителя "кнопки" и для подсветки. Чёрные провода от кнопки оба идут в район коммутационной колодки B-25, однако, по схеме один "минус" - провод от делителя (выходит из B-48(5)) нужно завести на клему B-25(10) и коммутировать на корпус внутри колодки, а второй чёрный (выходит из B-48(2)) нужно коммутировать к точке коммутации заземления №10

На самом деле, если вы хорошо обожмёте или иным способом соедините эти два чёрных провода, то можно и от кнопки корректора вести один чёрны провод, в который соединятся два с пинов B-48(5) и B-48(2), и подключить эти провода можно к одному "жиронму" чёрному проводу из колодки B-25, т. к. протекающих от кнопки ток небольшой, и один провод выдержит без проблем (если у него правильное сечение)

Ниже посмотрим, где размещена колодка B-25 и маршрут пролегания провода.

Расположение колодки B-25, на передней правой стойке у правой ноги водителя
Расположение колодки B-25, на передней правой стойке у правой ноги водителя
Маршрут чёрных проводов от "кнопки" корректора к B-25
Маршрут чёрных проводов от "кнопки" корректора к B-25

6) Зелёно-белый

По этом проводу питается подсветка "кнопки" корректра

Маршрут его пролегания следующий: сначала от бока предохранителей на коммутационную колодку B-23(16), откуда выходит с клемы B-23(21) и идут под торпедо на кнопку

Местоположение B-23
Местоположение B-23

B-23 расположен на передней правой стойке у правой ноги водителя

Маршрут монтажа зелёно-белого провода для подсветки кнопки корректора
Маршрут монтажа зелёно-белого провода для подсветки кнопки корректора

Однако, у меня, как я выяснил ранее, бело-зелёный провод обжат и коннекторе B-131(11) и более того, у меня под топедо есть проводка на какую-то другую кнопку рядом с регулировкой зеркал. То ли кнопка на ПТФ, то ли на сонары - не знаю, не выяснял. Не важно. Важно, что в этой кнопке уже есть зелёно-белый провод, который я и возьму для подключения подсветки в кнопке корректора. поэтому у мня схема прокладки зелёно-белого провода выглядит так:

Берём "плюс" подсвтеки с зелёно-белого соседней кнопки (она у меня не отсутствует, только в ниже есть гнездо для подключения)
Берём "плюс" подсвтеки с зелёно-белого соседней кнопки (она у меня не отсутствует, только в ниже есть гнездо для подключения)

Какие понадобятся пины?

мне нужно обжать только B-131(20), B-48(2,3,4,5,6) и B-25(10). Остальные пины обжаты

Для B-25 я не нашёл пинов в Краснодаре, буду подключаться на соседний "жирный" чёрный провод

Для B-48 пины следующие:

Маркировку пина не знаю, нашёл по внешнему виду

Пин для B-131(20)

Мне достоверно известно, что коннектор B-131 — от производителя коннекторов KET Connectors
Маркировка пина 20-16 AWG TS090 Sealed Series (или любой другой совместимые, главное, TS090)
Описание пинов из каталога:

пины KET 090 2.3 мм
пины KET 090 2.3 мм
Пин
Пин

Длина проводов:

Метраж можете посчитать сами, я тут не считал. Но если считаете впервые, умножьте длину, которую насчитали, хотя бы на 1,5, а лучше в 2 раза. Тогда, может быть, хватит. Провода при прокладке расходуются невероятными длинами ))

А не считал метраж, потому что там, где я брал провод - заказывал тут онлайн: https://snabcable.ru/car/pvam-pvame-pvamde/pvam/ - минимальная длина провода каждого цвета для заказа - 10 метров. 10 метров точно хватит ))). У нас в городе, в Красноадре, в розницу не все цвета найдёшь, нет почти выбора проводов по сечениями, а уж по цветам - просто нет. И ещё очень дорого. Поэтому мне по деньгам оказалось также, как купить меньший метраж в Красноадре, заказать все интересующие меня цвета мотками по 10 метров )

P. S.

Отдельно скажу, что в Mitsubishi Colt VI (правый руль) к проводке ручного корректора можно подключить и ксеноновые фары, однако, для этого придётся перепиновать разъёмы. Вместо пинов 1, 2, 3 в ксеноновых фарах, в галогеновых используются 7, 8 и 9.
Перепиновка в большинстве случаев выполняется так:
Ксенон - Галоген
Левая
1 (бело-чёрный) - 7 (чёрный (со стороны проводки)
2 (красно-чёрный) - 8 (жёлтый (со стороны проводки)
3 (зелёно-чёрный) - 9 (красно-синий (со стороны проводки)
Правая
1 (белый) - 7 (чёрный (со стороны проводки)
2 (красный)- 8 (жёлтый (со стороны проводки)
3 (зелёный)- 9 (красно-синий (со стороны проводки)
Однако, не делайте это слепо, проверьте вашу проводку и фары по схеме. Может быть уже фары до вас перепиновали, а может быть вмешивались в проводку, а может быть проводка у вас просто другая

Не сложно заметить, что ручной корректор фар поднимает и опускает фары одновременно на один и тот же уровень, тогда как автокорректор управляет уровнем света каждой фары независимо. Ставьте лучше автокорректор на ксенон или другой линзованный свет)

А вы когда-нибудь переделывали, доделывали или ремонтировали "косы" автомобиля?