Найти в Дзене

Как же он все таки работает? Или регулятора напряжения Лада Калина.

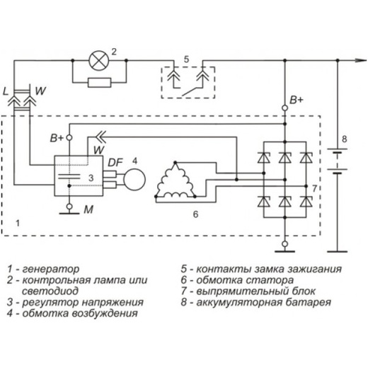
Здравствуйте. Дорогие читатели моей статьи. Как работает реле регулятор автомобиля Лада Калина не оставляет меня с времен работы в техникуме зав. мастерскими. В то время я часто ввел кружковые занятия, на которых мы изучали устройство электроагрегатов, а также ремонтировали учебные машины. Почему изучали "Мы", потому что сам я в то время много не знал. До работы в техникуме я имел дело в основном с дизельными грузовыми автомобилями со своей спецификой. Но я все время хотел изучать как всё устроено и ребята от меня этим "заражались" Ну начнем с того, что модификации генератора ВАЗ 2110 и Лада Калина имеют одного общего предка-генератора 9402.3701. Поэтому устройство их будет аналогичным, кроме: 1. Подключения обмоток статора 2. Устройства выпрямительного блока 3. Подключение и работа реле регуляторов. Дело ещё вот в чем: С целью облегчения восприятия материала, в учебной литературе допускают различные упрощения: пишут о наличии дополнительных диодов, изображают подключение звездой. А ра

Здравствуйте. Дорогие читатели моей статьи. Как работает реле регулятор автомобиля Лада Калина не оставляет меня с времен работы в техникуме зав. мастерскими.

В то время я часто ввел кружковые занятия, на которых мы изучали устройство электроагрегатов, а также ремонтировали учебные машины.

Почему изучали "Мы", потому что сам я в то время много не знал. До работы в техникуме я имел дело в основном с дизельными грузовыми автомобилями со своей спецификой. Но я все время хотел изучать как всё устроено и ребята от меня этим "заражались"

Ну начнем с того, что модификации генератора ВАЗ 2110 и Лада Калина имеют одного общего предка-генератора 9402.3701. Поэтому устройство их будет аналогичным, кроме:

1. Подключения обмоток статора

2. Устройства выпрямительного блока

3. Подключение и работа реле регуляторов.

Дело ещё вот в чем:

С целью облегчения восприятия материала, в учебной литературе допускают различные упрощения: пишут о наличии дополнительных диодов, изображают подключение звездой. А работу реле-регулятора описывают по принципу генератора 372. Да и в принципе схожесть есть в работе. И так легче воспринимать.

В действительности всё немного сложнее:

Подключение обмоток выполнено по схеме треугольник. И как такового, места их соединения нет: один конец обмотки соединен с одной перемычкой диодного моста, другой конец -с другой перемычкой.

-2

Сложновато? Да.

При такой конфигурации статора, и диодный мост будет иметь другую форму. Хотя принципиального отличия нет-работает он так же. Только в нем нет дополнительных диодов.

Как и в г 372 и 9402.3701 в генераторе 9402.3701-06 при включении зажигания обмотка возбуждения питается от замка зажигания через предохранитель и контрольную лампу.

А вот от чего она питается когда двигатель работает? Дополнительных диодов здесь нет?

А вот на этот вопрос ответа нет. В сети информации мало,скорее всего производственная тайна.

Однако общим является одно: и в Г372 и в 9402.3701 и в калиновском генераторе вывод B+ регулятора напряжения соединён с базой транзистора. Именно по нему регулятор видит: "Ага, напряжение просело, надо поддать побольше." Отрывается переход коллектор-эмиттер, обмотка возбуждения соединяется с массой. Ток в обмотке возбуждения растет, значит повышается и напряжение в обмотке статора. И наоборот. Все эти соединения и разъединения продолжаются с большой частотой.

А вот вывод W здесь своего рода ключ. Как только на нем появляется переменное напряжение, электронные компоненты соединяют B+ c выводом DF обмотки возбуждения.

Таким образом при работе двигателя обмотка возбуждения питается от тока выработанного генератором

Конечно, некоторые допущения и упрощения сделал и я. Но на то она и учеба. А для тех, кто решил глубже изучить вопрос, рекомендую прочитать статью о регуляторах напряжения с фазным управлением, типа Stator, на примере работы регулятора Шеви-Нива:

http://genrem.narod.ru/publ/skhemy_generatorov/skhemy_avtomobilnykh_generatorov/skhema_generatora_na_shevi_nivu/10-1-0-145

Вот такие мои рассуждения по поводу работы нового реле-регулятора. Ну а Вам спасибо за просмотр. Удачи!