Глубинник Дельта 100 увидел горшок на глубине.
Дельта-импульс. 22.06.2024
Всем известно (надеюсь!), что воздействие на параллельный колебательный контур (параллельно соединённые катушку индуктивности и конденсатор) однократного кратковременного импульса приводит к возникновению в этом контуре затухающих колебаний... https://studfile.net/preview/4165701/ Причём чем больше амплитуда (напряжение) однократного импульса, тем больше амплитуда колебаний и их длительность. Примерно то же самое произошло с курсом рубля по отношению к остальным валютам - юаню, доллару и евро. Однократное...
Как контролировать свои импульсы. Часть 1 - Дельта-функция
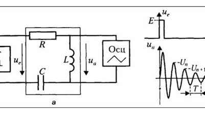
Принцип тестирования импульсной характеристики цепи прост: ударьте по ней резким импульсом и посмотрите, что произойдет. Как обычно, в Википедии есть статья, подробно описывающая этот процесс [1]. В ней отмечается, что идеальный импульс – единичный импульс, или дельта-функция Дирака [2] – имеет бесконечно большую высоту и бесконечно малую ширину с площадью под ним, равной единице, поэтому его бесконечно сложно сформировать, что, впрочем, и к лучшему, учитывая влияние, которое он будет оказывать на все – от защитных диодов до скоростей нарастания...