Найти в Дзене
Автоканал 22

ЗИЛ-135Л. Трудная судьба массового «восьмиколёсника» В.А. Грачёва

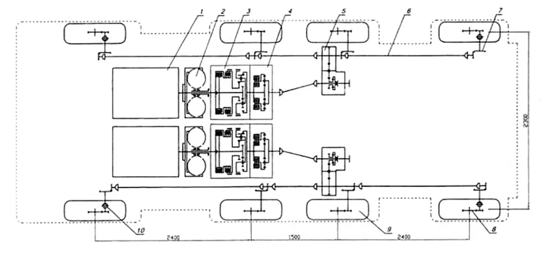
За шесть лет исследования работоспособности идей, неудач и поисков решений по их искоренению В.А. Грачёв со своим секретным бюро при ЗИЛе сконструировал несколько вариантов четырёхосных машин, которые должны были обеспечить мобильность пусковых установок для ракет, так называемого тактического класса. О перипетиях рождения массового грачёвского ракетовоза говорится в этой публикации. Виталий Андреевич избрал оригинальную схему компоновки машины, которую не применяли в мировой практике. Кабина, вынесенная за переднюю ось, располагалась на консольной части рамы. За ней отсек с двумя моторами и автоматическими коробками, за которым площадка для монтажа надстроек. Две средние оси имели базу меньше, чем крайние, которые управлялись в противоположные стороны. В советском автопроме отсутствовал нужной мощности двигатель, который мог быть применён на машинах подобных размеров. Грачёв поставил два мотора рядом. Каждый из них приводил в движение колёса своего борта. «Разнобой» в работе двигателе

За шесть лет исследования работоспособности идей, неудач и поисков решений по их искоренению В.А. Грачёв со своим секретным бюро при ЗИЛе сконструировал несколько вариантов четырёхосных машин, которые должны были обеспечить мобильность пусковых установок для ракет, так называемого тактического класса. О перипетиях рождения массового грачёвского ракетовоза говорится в этой публикации.

ЗИЛ-135Л на испытания сделан с грузовой платформой. Источник:https://topwar.ru/uploads/posts/2020-09/1601406236_zil_135lm_1.jpg
ЗИЛ-135Л на испытания сделан с грузовой платформой. Источник:https://topwar.ru/uploads/posts/2020-09/1601406236_zil_135lm_1.jpg

Виталий Андреевич избрал оригинальную схему компоновки машины, которую не применяли в мировой практике. Кабина, вынесенная за переднюю ось, располагалась на консольной части рамы. За ней отсек с двумя моторами и автоматическими коробками, за которым площадка для монтажа надстроек. Две средние оси имели базу меньше, чем крайние, которые управлялись в противоположные стороны.

В советском автопроме отсутствовал нужной мощности двигатель, который мог быть применён на машинах подобных размеров. Грачёв поставил два мотора рядом. Каждый из них приводил в движение колёса своего борта. «Разнобой» в работе двигателей устранял гидротрансформатор, исключала разрыв силового потока автоматическая коробка.

Схема сухопутного ЗИЛ-135Е. Источник: https://www.kolesa.ru/article/legendarnaya-135-ya-rozhdenie-izvestnyh-sovetskih-raketovozov-zil/
Схема сухопутного ЗИЛ-135Е. Источник: https://www.kolesa.ru/article/legendarnaya-135-ya-rozhdenie-izvestnyh-sovetskih-raketovozov-zil/

Дальше шла обыкновенная жёсткая цепочка: раздатка с воздушным управлением, карданы и редуктора с коническими парами, обеспечивающими вращение колёс даже при выходе из строя части из них. Машина без дифференциалов с блокировкой, которые не могли ещё делать надёжными, и подвески, роль которой должны были взять на себя мягкие шины.

Такая схема была сложна в производстве и эксплуатации, но весила меньше, чем у конкурентов и, главное, обеспечивала боевую выживаемость машины. Последние серии «восьмиколёсников» Грачёва снабжались кабиной и другими деталями из пластика, а так же двумя бензиновыми V-образными «восьмёрками» модели ЗИЛ-375Я, который при почти семилитровом объёме выдавал 180 л.с. Это был сухопутный ЗИЛ-135Е, на базе которого построили длиннобазовую версию ЗИЛ-135К.

ЗИЛ-135К отличался большей длиной и кабиной с обратным наклоном стёкол. Источник: https://statehistory.ru/books/Evgeniy-Kochnev_Sekretnye-avtomobili-Sovetskoy-Armii/70
ЗИЛ-135К отличался большей длиной и кабиной с обратным наклоном стёкол. Источник: https://statehistory.ru/books/Evgeniy-Kochnev_Sekretnye-avtomobili-Sovetskoy-Armii/70

После нагрузки шасси ракетным оборудованием и отправкой его на испытания выяснилось, что движущаяся двадцатитонная махина стремиться перейти в галоп, когда «передок» поднимается, «задок» опускается и наоборот, или начинает скакать всеми восемью колёсами, отрываясь от земли. Молодым бойцам, находящимся в кабине приказали пристегнуться ремнями и мужественно нести службу.

Когда на ЗИЛ-135К протрясли генерала, который должен был подписать документ, разрешающий производство машины, он категорически отказался ставить свою подпись и порекомендовал сделать подвеску для обеспечения нужной плавности хода, так как ракета такого не выдержит. Помог оправить шасси на производство в Брянск Н.С. Хрущёв, которому понравилась внушительная внешность машины.

ЗИЛ-135М. Источник: https://statehistory.ru/books/Evgeniy-Kochnev_Sekretnye-avtomobili-Sovetskoy-Armii/70
ЗИЛ-135М. Источник: https://statehistory.ru/books/Evgeniy-Kochnev_Sekretnye-avtomobili-Sovetskoy-Armii/70

Брянские специалисты по своему усмотрению упростили грачёвский ЗИЛ-135М, который отличался от ЗИЛ-135К только большей маршевой скоростью. Поставили ярославский дизель 238 модели вместе с механической коробкой. Межу бортами встал дифференциал, который можно было блокировать и раздатка, передающая момент на борта. Назвали его БАЗ-135МБ и предложили военным, которые приняли их вариант.

В то же время Грачёв для исключения продольной раскачки установил торсионы на крайние оси, а так же снабдил их амортизаторами типа телескоп, которые только начали осваивать на ЗИЛе, обеспечивающими сдерживание колебаний в обе стороны. Конструкция машины имела значительные изменения, позволившие повысить грузоподъёмность, количество пассажиров в кабине и скорость.

ЗИЛ-135Л планировался и для гражданской эксплуатации. Источник: https://topwar.ru/175604-zil-135-legendami-ne-rozhdajutsja.html?ysclid=mnhqi405hp686380156
ЗИЛ-135Л планировался и для гражданской эксплуатации. Источник: https://topwar.ru/175604-zil-135-legendami-ne-rozhdajutsja.html?ysclid=mnhqi405hp686380156

Изменилось рулевое управление, что стало причиной сужения рамы почти на 19 см. Под съёмным бампером поставили защиту. Стали другими крылья и часть деталей, которые были связаны с вышеперечисленными нововведениями. Силовая и трансмиссионная часть остались неизменными от ЗИЛ-135Е. Так в начале апреля 61-го года появился ЗИЛ-135Л.

Вес машины приблизился к 11 тоннам, с нагрузкой составил почти двадцать. Испытательный груз разместили в кузове, который впоследствии стал отличительной чертой гражданской машины. ЗИЛ-135Л должен был соревноваться с брянским клоном грачёвской машины, изделием военных специалистов из Бронниц и «восмиколёсником» НАМИ.

Победил ЗИЛ-135Л, его должны были делать в Брянске. Но брянские специалисты отказались делать автоматическую коробку. Мол нет оборудования и специалистов, а к тому же есть своя конструкция «восьмиколёсника», которую стоит пустить в производство. Грачёва вынудили поставить ярославскую механику вместо «автомата» и сделать ещё массу изменений с этим связанных.

Так родился следующий грачёвский ракетовоз ЗИЛ-135ЛМ. Решение было вынужденным, так как ухудшало управление и проходимость «восьмиколёсника», но деваться некуда, видимо у брянских были более влиятельные покровители. Машину утвердили на производство в Брянске, где она производилась почти три десятка лет и стала самым многочисленным ракетовозом Грачёва.

Однако Виталий Андреевич сдаваться не привык. С целью доказательства ошибочности решения он отправил ЗИЛ-135ЛМ на строительство нефтепроводов в качестве трубовозов: удлинённого и с прицепом-роспуском, а так же грузовика. Они работали в тюменских снегах и среднеазиатской жаре. Доказали ошибочность перехода на механику и возможность применения на гражданке, но оказались для неё слишком дорогими.

-8

Вас может заинтересовать:

Почему передовой грузовик с 7-ю особенностями не пошёл в серию? Первый бескапотник ЗИЛ Э169А
Автоканал 2216 мая 2022
Первые 500-е МАЗы были полноприводными версиями 200-х ЯАЗов. Этапы создания лесовоза МАЗ-501 и военного МАЗ-502
Автоканал 2228 апреля 2022
Первый советский самосвал с дистанционным управлением разгрузкой. Общее с МАЗ-500. 7 особенностей МАЗ-503 и 5 его модификаций
Автоканал 2210 апреля 2022