Я продолжаю ретро тематику и на очереди регенеративный детектор диапазона FM (87,5 – 108 МГц) на легендарной лампе 6Ж5П (высокочастотный пентод).
Сотворив такой приёмник, я прочувствовал прошедшую эпоху - это память о тех школьниках, которые в партизанских отрядах собирали простые детекторные каскады на лампах, чтобы услышать голос Левитана, вещающего сводки с фронтов. Возможно, эти юные радиолюбители участвовали в последствии в разработках первых спутников Земли.
Да, кстати, в трёх опытных образцах космических передатчиков для первого советского искусственного спутника Земли лампа 6Ж5П заняла второе место (из отчёта о разработке передатчиков). У меня эта лампа на первом месте. Самодельный приёмник прямого усиления любительской радиостанции с регенеративным детектором был собран на этих лампах.
Вот его схема на диапазон 10 метров.
К стати на этой же лампе был собран задающий генератор этой радиостанции (Хрестоматия радиолюбителя, изд. 5 1971г.).
Но мне интересно было узнать как регенеративный ламповый детектор справится с приёмом в диапазоне FM (87,5 — 108 МГц), ведь в настоящее время на этом участке частот работает до 50 радиостанций в Москве и в ближайшем Подмосковье.
Скажу по секрету, что я уже принимал на регенеративный детектор звуковой ЧМ сигнал (56 МГц) первого канала аналогового телевидения. В сравнении с сверхрегенеративным детектором регенератор обладал лучшим динамическим диапазоном (минимальным уровнем шумов по отношению к сигналу), но проигрывал в чувствительности.
Звук, похожий на позвякивание фужеров и рюмочек, раздающийся из коробки с радиолампами, напоминал подготовку к торжеству.
Вот они, как ёлочные игрушки, похожие на космические корабли, радиолампы 6Ж1П, 6Ж2П, 6Ж3П, 6К4П, 6Ж5П 50-х годов прошлого века. Из коллекции высокочастотных пентодов, имеющих одинаковую цоколёвку, радиолампа 6Ж5П отличается более высокой крутизной характеристики, а следовательно обеспечивает высокий коэффициент усиления.
Напомню, что детектор называется регенеративным потому, что в нём используется положительная обратная связь (ПОС), благодаря неполному включению контура к катоду радиолампы. Глубина обратной связи регулируется изменением напряжения на экранирующей сетке, что проводит к росту коэффициента передачи детектирующего каскада, сужением полосы пропускания и лучшей селективности (избирательности), и, как негативный фактор, при более глубокой связи неизбежно приведёт к самовозбуждению приёмника или превращению его в передатчик, излучающий помехи.
В комментариях не всем понятно как детекторный каскад может демодулировать ЧМ и АМ сигналы.
Теория здесь.
История здесь. Почти 100 лет назад такое было возможно. Вот простая аналогичная схема звукового тракта телевизора для радиолюбителей из английского журнала. Здесь обратная связь регулируется переменным конденсатором с номиналом 60 пФ.
Желание слетать в прошлое было настолько сильным, что я просто решил сделать макет, а уже потом, в будущем оформить всё как следует, а потому прошу простить за небрежность в сборке. Очень интересно было узнать, как всё это будет работать на частотах FM диапазона (87,5 – 108 МГц).
Из всего, что было под рукой, собрал схему, и она заработала! Практически весь приёмник состоит из одной радиолампы (это не считая усилителя звуковой частоты из акустической колонки компьютера), а учитывая, что в настоящее время в диапазоне FM в Москве и в Подмосковье поработает около 50 радиостанций, неоценимо и торжество радиоприёма!
Когда я убедился, что всё работает, то всё разобрал и распихал «кишки» по ящикам стола, однако на следующий день опять всё собрал воедино, вновь и вновь хотелось настраиваться на станции, подёргивать головой в такт музыкальных композиций. Это состояние продолжалось несколько дней, и с каждым днём я старался сделать макет более совершенным или завершённым для дальнейшего использования.
Поэтому никому не советую делать этот детекторный приёмник. Вы потеряете несколько тёмных осенних вечеров переходящих в зиму. Вам захочется его модернизировать. Сделать к нему УВЧ, чтобы уменьшить влияние антенны. Остановитесь, просто посмотрите картинки и не надо ничего творить, лучше послушайте китайский радиоприёмник или посмотрите сериал по телевизору, или постреляйте в смартфоне шарики, или разложите пасьянс. Я как в юности собрал такой радиоприёмник на этой лампе на КВ диапазон и практически улетел в космос. Не каждый такое выдержит.
Ещё при сборке макета я думал, что станции сольются в единое целое из-за плохой селективности, ведь в приёмнике всего один колебательный контур, но мои опасения не оправдались. Все передатчики вещают из разных мест и у них разная мощность, а благодаря низкой чувствительности детектор выбирает самые мощные или близко расположенные вещательные передатчики.
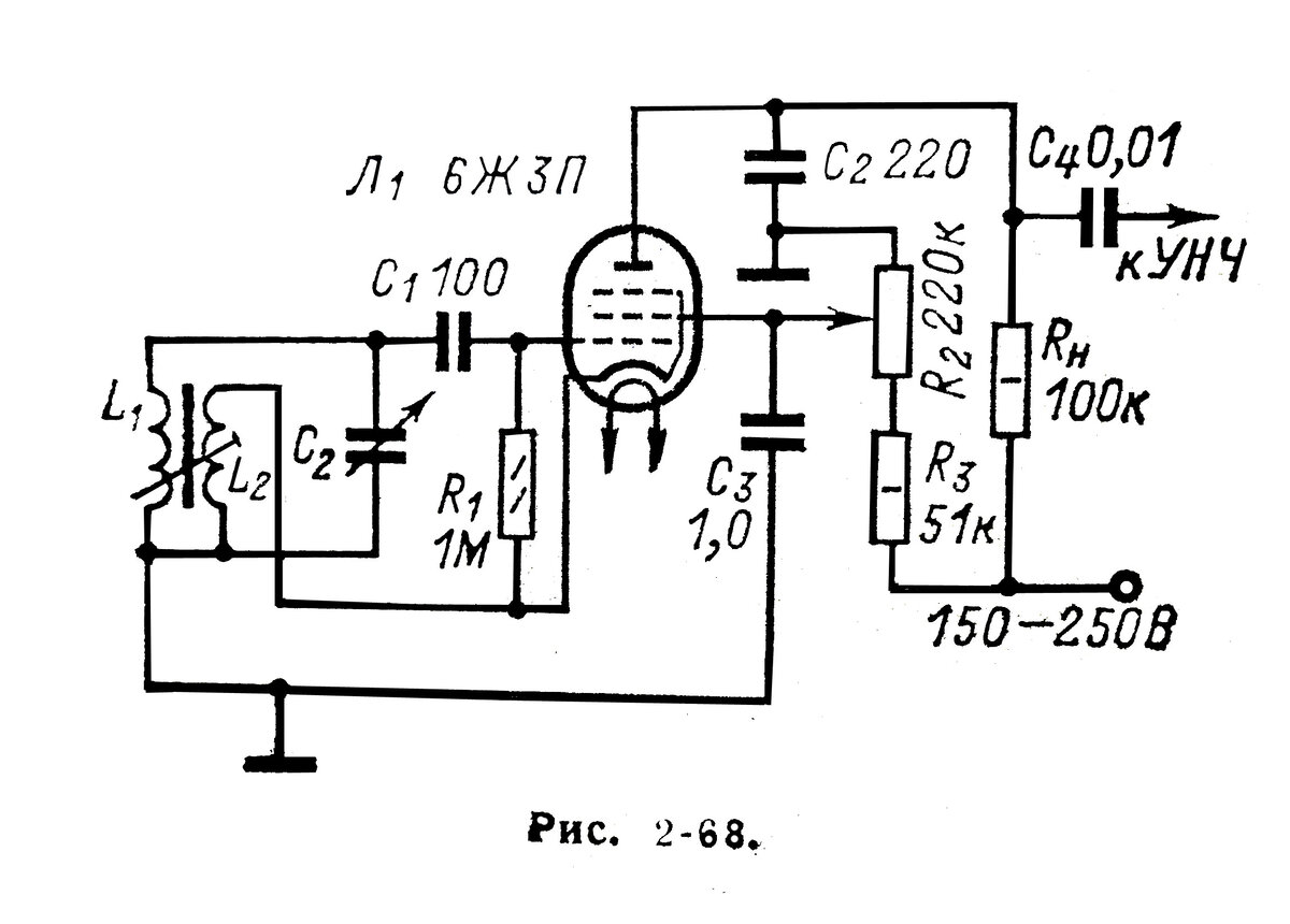
Конструкция макета детекторного каскада.
Катушка индуктивности L 1 содержит 5 витков и намотана проводом диаметром 1 мм на оправке 7 мм. Сама катушка бескаркасная. Шаг намотки определится в момент настройки в диапазон. Сжимая витки — диапазон смещается вниз, разжимая — вверх.
Дроссель D 1 содержит 120 витков. Намотка в навал на резисторе 220 кОм, проводом диаметром 0,1 мм.
Вместо переменного конденсатора с номиналом 30 пФ я использовал переменный конденсатор 200 пФ с последовательно включённым постоянным конденсатором 39 пФ.
Положение и длина антенного провода сказывается на настройке детектора, по причине отсутствия УВЧ. Лучшие результаты получились с антенным проводом длиной всего15 см.
Будет продолжение.
Повысить качество приёма, улучшить чувствительность и помехозащищённость поможет селективный усилитель высокой частоты. Но это будет уже отдельная тема.
