Добавить в корзинуПозвонить
Найти в Дзене
Три Колодца

Насос для колодца – как выбирать, чтобы не ошибиться?

Если вода на участке требуется в больших количествах и черпать её ведром из колодца будет достаточно сложно, да и организация комфортного автономного водоснабжения в доме немыслима без насоса. Как выбрать этот полезный агрегат, мы расскажем вам в нашей статье.
На сегодняшний день существует уже большое различие между мощностью и напором воды различных насосов.
Оглавление

Если вода на участке требуется в больших количествах и черпать её ведром из колодца будет достаточно сложно, да и организация комфортного автономного водоснабжения в доме немыслима без насоса. Как выбрать этот полезный агрегат, мы расскажем вам в нашей статье.

На сегодняшний день существует уже большое различие между мощностью и напором воды различных насосов.

Потому, чтобы не прогадать с ценой и работоспособностью насоса, вам в первую очередь следует определиться, для чего он вам необходим – для полива, мойки машины, водоснабжения дома и т.д. Затем нужно узнать, на каком уровне залегают воды на вашем участке и какова глубина колодца; здесь также очень важным показателем будет являться то, на какое расстояние от источника нужно будет подавать воду. После этого вы решаете, какой должна быть производительность, какой напор воды требуется и будет ли работа насоса сезонной или круглогодичной.

Если насос нужен для полива на тёплое время, вам будет достаточно погружного насоса вибрационного типа. К сезонному оборудованию не предъявляется никаких жёстких требований по напору и производительности. Если же он необходим для водоснабжения дома в течение всего года, стоит отдать предпочтение более мощным моделям.

Когда человек устаёт добывать воду собственным трудом, человек покупает хороший насос для колодца

Особенности выбора насоса для колодца

1.       Определить требуемый уровень мощности. Для этого нужно знать, сколько точек забора воды у вас имеются – краны, санузел, стиральная машина, поливочная техника и т.д. Все эти «потребители» воды суммируются как одновременно включенные и дают необходимую мощность. Вполне возможно, что ситуации, когда все эти объекты одновременно будут находиться в активном состоянии, и не случится; однако пиковые нагрузки при меньшей мощности могут негативно сказаться на работе оборудования.

Для небольшого коттеджа производительность насоса равняется около 2-4 м3 в час

2.       Вычислить необходимый напор воды. Он должен быть достаточным для бесперебойной работы бытовой техники на максимальной высоте забора воды. Здесь нужно учитывать мощность, которая будет затрачена на преодоление сопротивления в трубопроводе при подаче воды наверх.

3.       Выбрать наиболее подходящий тип оборудования. Насосы делятся на два главных типа – погружные и поверхностные. У каждого из этих двух типов – своя область применения. Чтобы понять, какой из них нужен вам, давайте поподробнее разберёмся в их особенностях.

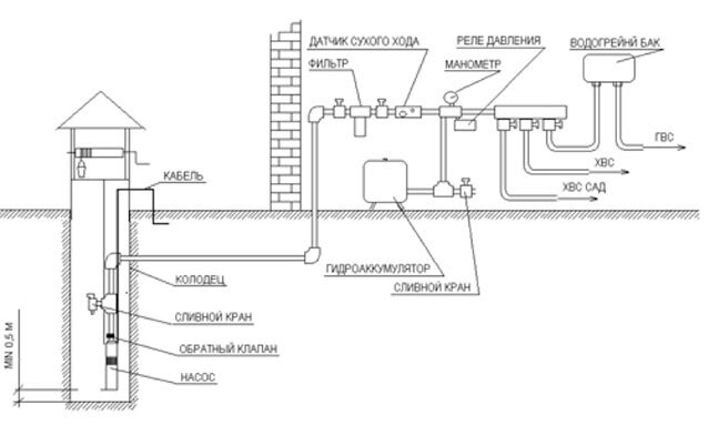
Схема водоснабжения дачи с колодца с помощью насоса
Схема водоснабжения дачи с колодца с помощью насоса

Что такое поверхностный насос и в чём его особенности?

Поверхностный насос, как понятно из названия, располагается непосредственно на поверхности и устанавливается вдали от источника воды. Это избавляет от необходимости копать колодец рядом с домом.

Для его ремонта и обслуживания не нужно никаких действий по извлечению из колодца. Поверхностный насос можно установить в доме и с комфортом управлять им и следить за его исправностью.

Плюс такого насоса – в стоимости. При равных показателях работоспособности поверхностный насос будет стоить на треть дешевле погружного. К тому же, он подойдёт и для шахтного колодца, и для скважины .

Минус – в небольшой высоте всасывания (до 7-9 метров). Проблема частично решается сокращением расстояния от насоса до колодца, а также использованием труб большего диаметра.

Поверхностный насос для колодца
Поверхностный насос для колодца

Плюсы и минусы погружного насоса

Погружной насос подвешивается в колодце на тросах, защищённых от коррозии. Такой насос прекрасно подходит даже для неидеально чистой воды, при условии, что находится на расстоянии от дна не менее метра. Обусловлено это тем, что в противном случае в насос будет затягиваться ил, что быстро выведет насос из строя. В случае, если проблема с осадком в колодце имеет место быть, стоит также заняться устройством донного фильтра .

Плюс такого насоса – в глубине забора воды, достигающем у некоторых моделей 70-100 метров.

Минус – в необходимых для работы насоса условиях. Охлаждение мотора в нём происходит посредством воды, а при измельчании колодца , когда насос оказывается выше уровня воды, он быстро перегревается и выходит из строя. Большинство погружных насосов оснащено автоматикой, отключающей их при снижении уровня воды.

Схема работы погружного колодезного насоса
Схема работы погружного колодезного насоса

Специалисты рекомендуют рассматривать в качестве идеального насоса второй тип – погружные насосы. Он неприхотливые, работящие и могут бесперебойно функционировать многие годы.

Ещё несколько важных пунктов в выборе насоса

Обращайте внимание на материал, из которого изготовлены корпус и рабочие колёса насоса. Самым долговечным материалом считается нержавеющая сталь. Бюджетные модели выполнены обычно из пластика. В комплекте к насосу должен идти поплавковый включатель. Если его нет – придётся докупить самостоятельно.

Гидроаккумулирующий бак при возможности тоже стоит приобрести. Он поможет вам в ситуациях с отключением электроэнергии, а также сократит количество включений насоса, что положительно скажется на его долговечности. К нему также стоит приобрести реле, которое автоматически включит насос при падении уровня воды в баке.

Не забывайте, что такие насосы предназначены для перекачки чистой воды, и использовать их не по назначению нельзя, а для перекачивания грязной воды стоит пользоваться дренажными насосами

Проследите за тем, чтобы на электрическом кабеле имелся двойной слой изоляции.

И, конечно же, если вы заинтересованы в хорошей службе насоса, стоит помнить о том, что и оборудование, и колодец нуждаются в периодической чистке .

-5
С насосом все «водные» задачи по дому решаются намного проще

-6

tri-kolodtsa.ru

Насосы
5974 интересуются