1806 читали · 3 года назад
Как же он все таки работает? Или регулятора напряжения Лада Калина.
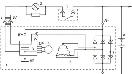
Здравствуйте. Дорогие читатели моей статьи. Как работает реле регулятор автомобиля Лада Калина не оставляет меня с времен работы в техникуме зав. мастерскими. В то время я часто ввел кружковые занятия, на которых мы изучали устройство электроагрегатов, а также ремонтировали учебные машины. Почему изучали "Мы", потому что сам я в то время много не знал. До работы в техникуме я имел дело в основном с дизельными грузовыми автомобилями со своей спецификой. Но я все время хотел изучать как всё устроено...
20,6 тыс читали · 6 лет назад
Как проверить регулятор напряжения генератора самостоятельно. 2 простых способа.
Наверное, практически у всех на автомобиле пропадала зарядка аккумулятора. И приходилось обращаться на СТО для того чтобы отремонтировали генератор. У меня такая проблема возникала уже 3 раза. Вот и сейчас тоже, на панели приборов загорелась лампочка, и я понял, что пора засучить рукава. Проверил напряжение на аккумуляторе при работающем двигателе. Оно оказалось на уровне 12,5 вольт. Если бы генератор работал, напряжение было 13,6-14 вольт. Перед тем как снять генератор решил проверить, подается ли питание на ротор...