Добавить в корзинуПозвонить
Найти в Дзене
УЧИМСЯ САМИ

Радиоприемник (часть 2)

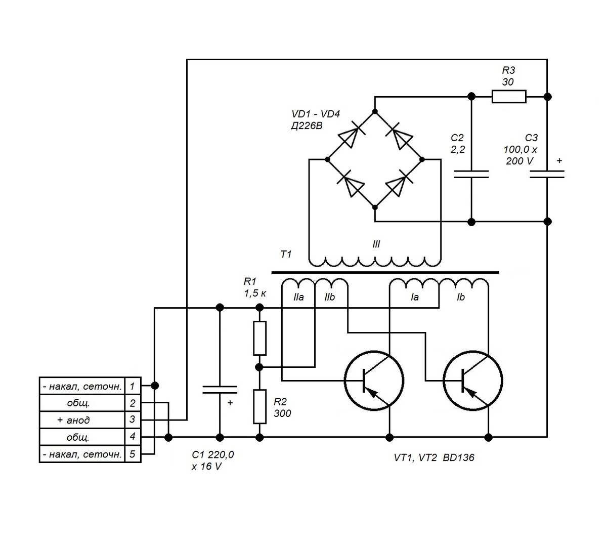
ПРЕОБРАЗОВАТЕЛЬ НАПРЯЖЕНИЯ, НАЧАЛО Как получить от батарейки или аккумулятора большее напряжение, чем он может дать? Ведь вы, как физики, понимаете, что трансформатор на постоянном токе не работает. Ответ прост - надо превратить постоянный ток в переменный или хотя бы в пульсирующий постоянный с помощью генератора, собранного на любом активном элементе: обычном или полевом транзисторе, тиристоре, тиратроне и т.д. После этого возможны различные варианты. Можно использовать выпрямители с умножением напряжения или выбросы напряжения при прерывании тока в индуктивности. Но самый универсальный способ - использовать трансформатор. Именно таким образом работают самые разные устройства - системы зажигания в автомобилях с бензиновыми моторами, электрошокеры, зажигалки для газа. Вот довольно классическая схема, которую мы и применим. Сразу предупредим, чтобы вы были с ней осторожны. Ведь на холостом ходу она способна зарядить С3 до напряжения до 150 вольт. Причем этот конденсатор может хранить з

ПРЕОБРАЗОВАТЕЛЬ НАПРЯЖЕНИЯ, НАЧАЛО

Как получить от батарейки или аккумулятора большее напряжение, чем он может дать? Ведь вы, как физики, понимаете, что трансформатор на постоянном токе не работает. Ответ прост - надо превратить постоянный ток в переменный или хотя бы в пульсирующий постоянный с помощью генератора, собранного на любом активном элементе: обычном или полевом транзисторе, тиристоре, тиратроне и т.д. После этого возможны различные варианты. Можно использовать выпрямители с умножением напряжения или выбросы напряжения при прерывании тока в индуктивности. Но самый универсальный способ - использовать трансформатор. Именно таким образом работают самые разные устройства - системы зажигания в автомобилях с бензиновыми моторами, электрошокеры, зажигалки для газа.

Вот довольно классическая схема, которую мы и применим. Сразу предупредим, чтобы вы были с ней осторожны. Ведь на холостом ходу она способна зарядить С3 до напряжения до 150 вольт. Причем этот конденсатор может хранить заряд достаточно долго и отдать в коротком импульсе значительную силу тока. Так что на время налаживания разумно подключить к выходному конденсатору С3 резистор сопротивлением около сотни килоом, чтобы он за несколько минут разряжал конденсатор выключенного преобразователя.

Наш преобразователь обладает следующими характеристиками:

Выходное напряжение, при входном напряжении 6,3 В - 80-90 В

Ток нагрузки максимальный - 25 мА

Ток потребления максимальный - 0,55 А

Ток потребления при запуске, кратковременный - 0,8 А

Ток потребления на холостом ходу - не более 0,14 А

Выходное напряжение на холостом ходу - 150 В

Частота преобразования - 4 - 5 кГц

Важно отметить, что для телефонной связи достаточна полоса частот в 3 кГц. Так, радиолюбители передают при радиотелефонной связи звуковые частоты в диапазоне 0,3 - 3,3 кГц. Так что если мы поставим в радиоприемнике фильтр килогерца на 4, то он будет нам фильтровать не только радиопомехи, но и возможные помехи от преобразователя.

Обмотка трансформатора I - первичная, II - обмотка, обеспечивающая возбуждение генерации, III - вторичная (выходная). Для работы генератора важно правильное фазирование первичной обмотки и обмотки возбуждения между собой. Если преобразователь не заведется или будет плохо работать - поменяйте местами крайние выводы обмотки I между собой. От работающего генератора может быть негромко слышен слабый писк.

Генератор сделан на двух транзисторах по так называемой двухтактной схеме. Это обеспечивает симметричную форму колебаний с одинаковыми положительной и отрицательной полуволнами, а также отсутствие постоянного подмагничивания сердечника, что ухудшило бы его работу. Помимо уже известных вам по нашим опытам транзисторов прямой проводимости типа BD136 можно также применить BD140. Резисторы R1, R2 обеспечивают необходимое смещение на базах транзисторов.

На выходе трансформатора стоит так называемый "диодный мост" VD1 - VD4. Самый распространенный тип выпрямителя. Остроумная схема, проследите сами - при любой полярности напряжения на выходе трансформатора на выход выпрямителя оно будет попадать только в одной полярности. Для этой схемы, с учетом необходимого запаса по мощности и для должной надежности, необходимы диоды выдерживающие прямой ток не ниже 0,2 А и обратное напряжение не ниже 300 В. На сайтах многих интернет-магазинов радиодеталей даже есть функция подбора диодов по этим параметрам. Но не спешите брать первые попавшиеся. Есть шанс получить выпрямитель с повышенной радиационной стойкостью. Для этого выбирайте или диоды с барьером Шоттки (у них, кстати, еще и потери напряжения ниже), или обычные диоды, но в металлическом корпусе. Так, из указанных на схеме популярнейших некогда диодов серии Д226 годятся буквенные индексы не только В, но и Б. Только проверяйте эти старые б/у диоды, не спалил ли их кто-то еще до вас. Кстати, перейдя на также более стойкие к радиации полевые транзисторы, можно обеспечить уже вполне приличную стойкость всего преобразователя. Но тут уж автору был бы желателен совет читателей, более знакомых с современной и доступной элементной базой.

Обычно на выходе такого выпрямителя ставят только один конденсатор. Но мы здесь применим фильтр С2, R3, С3. Это уменьшит пульсации выходного напряжения. С2 - пленочный на напряжение не ниже 250 В. Конденсатор С1 уменьшает "сотрясения" напряжения аккумулятора от работы преобразователя, а, следовательно, и проникновение этих помех в цепи накала и первых сеток ламп, в случае питания этих цепей и преобразователя от одного общего аккумулятора.

Начнем с изготовления самой важной части - трансформатора. Сначала на дополнительно изолированной бумагой или лакотканью части кольца намотаем выходную высоковольтную обмотку. Она содержит 570 витков обмоточного провода диаметром 0,13 - 0,15 мм. Наматывайте ее последовательно смещаясь по кольцу так, чтобы начало обмотки не соприкасалось с ее концом во избежание пробоя, если изоляция перетрется. Такое большое количество витков можно намотать только с помощью челнока, на который намотайте не меньше 20 метров провода. Чтобы легче поместить такое количество провода, сделайте челнок достаточно длинным - не меньше 15 см, намотку это вам не усложнит. Челнок делается либо из пластмассы, либо из двух спаянных вместе толстых медных проволочек.

-2

По окончании изготовления высоковольтной обмотки мокните ее в какой-нибудь изолирующий лак, не растворяющий эмаль проводов - масляный, полиуретановый или так называемый "яхтенный". Это механически зафиксирует витки катушки, защитит их от влаги и механических повреждений и улучшит изоляцию.

После высыхания лака намотайте первичную обмотку. Она содержит 2 секции по 36 витков каждая. Провод - диаметром 0,45 - 0,5 мм. Важно правильное направление намотки. Оно должно продолжаться в том же направлении. Чтобы об этой катушке можно было сказать: "72 витка с отводом от середины".

-3

Потом аналогичным образом намотайте обмотку возбуждения - 2 х 20 витков. Ток в ней довольно мал, так что провод может быть очень тонким. Автор мотал ее проводом диаметром 0,09 мм, но вы можете использовать и тот же провод, что и для выходной обмотки. После окончания всех работ было бы неплохо мокнуть еще раз в лак весь готовый трансформатор.

Теперь сделаем из алюминия или меди два одинаковых радиатора для транзисторов. Вообще-то их нагрев не так велик, хотя и чувствуется. Но, учитывая то, что преобразователь находится в глухом невентилируемом экранирующем корпусе, и для повышения надежности, охлаждение транзисторов лучше усилить. Опять же, эти металлические детали ослабят действие бета-излучения на транзисторы. Отверстия деталей сверлите сверлом диаметром 2,5 - 2,6 мм. Как нарезать резьбу в отверстиях и сделать самим вороток для метчиков - мы описывали здесь.

Радиаторы для транзисторов, 2 шт.
Радиаторы для транзисторов, 2 шт.

В общем, пока занимайтесь трансформатором, радиаторами, и закупкой необходимых деталей. В следующей публикации мы закончим изготовление преобразователя, для чего научимся делать уже настоящие печатные платы.

Внешний вид преобразователя с кабелем питания.
Внешний вид преобразователя с кабелем питания.