Найти в Дзене
Войти
1,0×
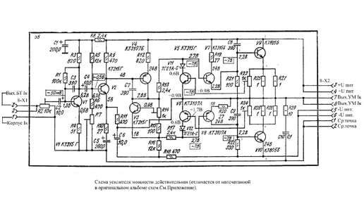
Катушечный магнитофон Комета 212 Ремонт усилителя мощности
527 просмотров · 1 год назад
00:00
/
18:25
Виктор Суховский
29 подписчиков
Подписаться
89860285.1996.1765920246354.82487