Найти в Дзене
Войти
1,0×
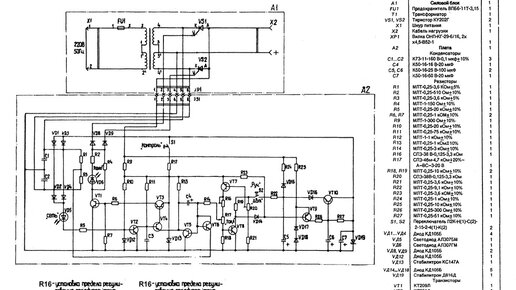
Рассвет - 2 -зарядное устройство. Часть 2.
1472 просмотра · 3 года назад
00:00
/
08:24
Эволюшн
91 подписчиков
Подписаться
252833751.1943.1759266560978.59714