Найти в Дзене
Приемник на 174ХА10 (TDA1083).

Приемник на 174ХА10 (TDA1083).

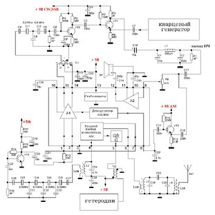
Описывается пошаговый процесс конструирования и наладки AM/CW/SSB приемника с кварцевым фильтром 8 МГц для диапазона 3 - 3,8 МГц.
подборка · 9 материалов
708 читали · 2 года назад
Для начинающих. Делаем приемник на TDA1083 (174ХА10). SSB/CW детектор.
Прошу прощения за медленное продвижение, но в декабре у моих родных и друзей много дней рождения, поэтому приходится (с удовольствием) отвлекаться. Но на этой неделе мне может помешать разве что новый снегопад. Следующей ступенькой будет налаживание смесительного детектора SSB/CW и окончательная настройка подчисточного фильтра. Напомню, что для упрощения изготовления смесителей, я отказался от диодного варианта из-за двух трансформаторов и решил использовать схему из конца 60-х на одном транзисторе...
1394 читали · 2 года назад
Для начинающих. Делаем приемник на TDA1083 (174ХА10). Входная цепь на ферритовом кольце.
Сегодня получил от дядюшки Ху салатово-голубые ферритовые кольца. Первым делом посмотрел в таблице их проницаемость. Там же было написано, что материал 52 имеет меньшие потери на высоких частотах и такую же проницаемость, что и другой популярный материал 26. Широко используется при изготовлении дросселей фильтров, работающих на высоких частотах. А значит, что для контура на 3,5 МГц вполне может пойти. Но ведь дядюшка Ху такой затейник :)). Поэтому решил проверить его данные сам, тем более, что торец кольца был не столько голубой, сколько синий (на мой взгляд)...
526 читали · 2 года назад
Для начинающих. Делаем приемник на TDA1083 (174ХА10). ГПД на основе генератора Франклина работает.
Прошу прощения, что не смог во время опубликовать статью - виновато приближение праздников и сильный снегопад :). Но сейчас готов доложить, что ГПД заработал. Схема была приведена в статье на рис. 10, но для удобства приведу ее: Как всегда, в нее внесены изменения. Во-первых, я не стал мучится с щупом для снятия сигнала с катушки, а использовал конденсатор емкостью 1 пФ от затвора транзистора к катушке контура. Во-вторых, вместо постоянного резистора R8 установил подстроечный сопротивлением 500 Ом...
566 читали · 2 года назад
Для начинающих. Делаем приемник на TDA1083 (174ХА10). Танцы с бубном и генератором Франклина.
Как я уже писАл, в приемнике я решил попробовать применить гетеродин на основе генератора Франклина. Схему решил делать такую: Транзисторы взял 2SK241, начальный ток стока у них был около 7,2 мА и работать они могут без дополнительного смещения на затворе и резисторов цепи истока. Решил сначала на макетке собрать собственно генератор на транзисторах VT1, VT2. Катушка - 12 витков провода ПЭЛ 0,66 на желтом сердечнике. Подсоединил щуп осциллографа к катушке связи (2 вит). Подключил питание - ничего...
1493 читали · 2 года назад
Для начинающих. Делаем приемник на TDA1083 (174ХА10). Сага о гетеродинах.
Гетеродин, точнее генератор плавного диапазона (частот) (чудноватое название) - один из основных узлов супергетеродинных приемников, к которым относятся и приемники прямого преобразования (супергетеродины с нулевой промежуточной частотой). Основные требования к гетеродинам: Что нужно нам? Выходная мощность порядка 10 мВт, что обеспечил любой эмиттерный повторитель. Сигнал нужен синусоидальный. так как у нас аналоговый дифференциальный смеситель. Поэтому снимать его нужно с колебательного контура генератора или "очищать" его с помощью дополнительного контура...
703 читали · 2 года назад
Для начинающих. Делаем приемник на TDA1083 (174ХА10). Кварцевый генератор готов.
Докладываю о готовности и стабильной работе кварцевого генератора с переключением частоты. Как я и хотел, сделал два отдельных генератора: один для LSB (8002 кГц), другой - для USB (7998 кГц). Схема стала сложнее, но это того стОит. В эмиттеры VT2, VT4 включены подстроечные резисторы, с помощью которых устанавливается на выходе размах колебаний 500 мВ, которое через развязывающие резисторы R7, R8 на катушку связи контура L2С10, настроенный на частоту 8000 кГц. Переключение частоты производится просто подачей напряжения питания на на соответствующий генератор...