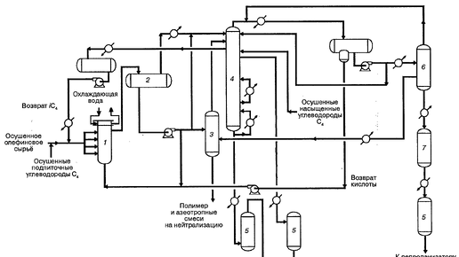
Схема и описание процесса HF-алкилирования
Алкилировать изобутан олефинами затруднительно, потому что процесс характеризуется, помимо прочего, множеством побочных реакций: 1. Продукты первичной реакции - это изомерные парафины, которые содержат атомы углерода, принадлежащие как изобутану, так и соответствующему олефину. 2. Происходят и такие вторичные реакции, как: что приводит к получению вторичных продуктов, которые могут быть как легче, так и тяжелее исходных. Факторы, ускоряющие механизмы первичной и вторичных реакций, различны, как и их восприимчивость к изменениям рабочих параметров или вариантам технологического оформления...
9758 читали · 1 год назад
Вы уверены, что ваш холодильник завтра не взорвется? Мало кто подозревает, доставая утром колбасу, какая "бомба" заложена у нас на кухнях.
Утром 3 мая 2024 года в подмосковных Химках в новом многоэтажном доме на Совхозной улице произошел взрыв в квартире на 10 этаже. Этот дом не газифицирован, но на кухне, из-за утечки хладогента из стоявшего там холодильника, произошел объемный взрыв теплоносителя. В результате этого была проломлена и выдавлена часть наружной стены дома, падение обломков которой наружу предотвратил только толстый слой термоизоляции из минеральной ваты. В момент взрыва в квартире никого не было, утечка газа и взрыв произошли самопроизвольно, без вмешательства человека...