✅Как РАЗОБРАТЬ и ПОЧИНИТЬ светодиодную лампу БЕЗ ПАЯЛЬНИКА 🛠 Ремонт LED лампочки своими руками
Схемы энергосберегащих ламп: полная коллекция
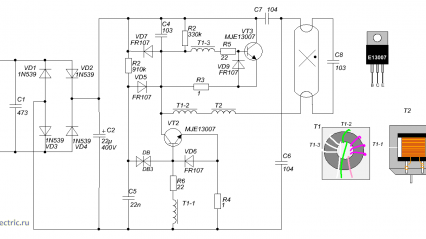
Статья содержит подборку электрических принципиальных схем энергосберегающих ламп и электронных балластов. Схемы понадобятся для ремонта энергосберегающих ламп, про который рассказано в статье Как и зачем ремонтировать энергосберегающие лампы. Забегая вперед, скажу, что сейчас, когда хорошую светодиодную лампу можно купить за 100 руб., смысла в ремонте становится всё меньше. Это – главное, что надо усвоить перед ремонтом. Итак, перед тем, как браться за ремонт, рассмотрим принципиальные электрические схемы энергосберегающих (компактных люминесцентных) ламп...
Зачем нужно включать лампу накаливания последовательно электронному устройству, схеме при первом включении, проверке работы, ремонте
Те, кто в интернете время от времени смотрят обучающие видео про ремонт электронной техники наверняка замечали, что мастера частенько перед включением устройства в сеть ставят последовательно схеме обычную лампу накаливания. Но не все мастера объясняют, для чего они это делают. В данной статье постараюсь это объяснить. Когда дело приходится иметь с ремонтом электронных устройств, питаемых от сети, то при первом проверочном включении есть большая вероятность, что на его входе питания имеется короткое замыкание...