2475 читали · 2 года назад
Светильник сенсорный не светит Ремонт
Всем здравствуйте! Сегодня у нас на ремонте светильник с сенсорным управлением с диагнозом не включается. Вот такая лампочка. По сути , когда он исправен, при прикосновении к блестящим частям он должен включаться, а при последующем прикосновении менять яркость свечения и выключаться. Но по факту ничего не происходит. Сам ремонт по сути простенький. Итак давайте глянем. Лапочка исправна, будем смотреть почему не работает. Разбирается легко, отщёлкивается нижняя крышка. И пред нами вот такой вид :) Черная коробочка с проводочками...
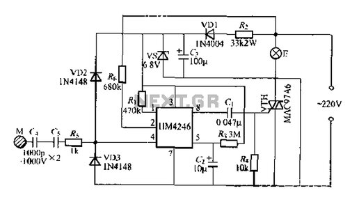
1189 читали · 7 лет назад
Ремонт светодиодного светильника ЭРА LM-5-840-A1
В своё время по акции мною был приобретен комплект линейных светодиодных светильников ЭРА серии LM-A1. Из особенностей данной серии светильников можно отметить сенсорное включение и трёхуровневая регулировка яркости света. В целом светильник не плохой: приемлемый внешний вид, яркий рабочий свет, легкое наращивание до нужной длины, в комплекте имеется несколько видов крепления к поверхности, комплектуется разными видами электрических соединителей. Светильник чудесно вписался на кухню...