2407 читали · 4 года назад
Преобразователь напряжения с 12 на 220 вольт.
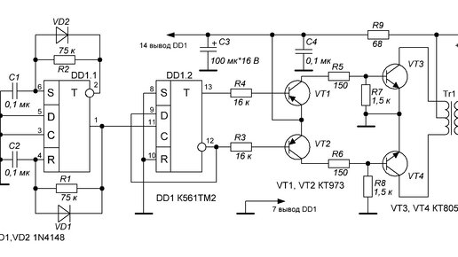
Занимаясь электроникой, мы часто настолько глубоко погружаемся в процесс, что забываем о своём здоровье. А ведь выходить на свежий воздух жизненно важно каждому без исключения! Так почему бы не совместить приятное с полезным? Вот только включить любимый паяльник на улице отнюдь некуда, поэтому и вытекает необходимость в создании простого преобразователя напряжения из 12 в 220 вольт. Схема такого преобразователя показана ниже. Сердцем схемы является микросхема К561ТМ2. На элементе DD1.1 собран генератор частоты на 100 Гц...
4 года назад
Преобразователь напряжения с 12 на 220
Преобразователь напряжения с 12 на 220 позволяет полноценно пользоваться электроприборами и бытовой техникой с рабочим напряжением 220 Вольт в условиях отсутствия городской сети или генератора. В качестве источника с напряжением 12 Вольт используется стандартный аккумулятор, постоянное напряжение которого преобразуется в переменное 220В...