Hyundai Solaris замена двигателя (пробило блок)
Hyundai SOLARIS, ремонт головного света с тепловизором.
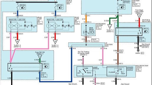
Здравствуйте уважаемые читатели, довелось мне недавно протестировать один из замечательных инструментов как тепловизор. Марки UNI-T 260A, китайский производитель, но качество достойное. Ждал я его очень долго и вообще это моя давняя мечта. Так вот пациентом был Hyundai Solzris, с работающей в половину накала ближним и дальним одновременно, хотя был включен ближний. Всем разбирающимся в данной проблеме станет ясно, что пропала масса, но данный автомобиль корейского производства не имеет по схеме общую массу, а имеет общий плюс...