Как проверить компрессор холодильника. Запуск компрессора холодильника без пускового реле.
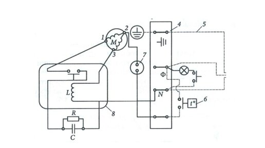
Пускозащитное реле компрессора холодильника.
В условиях круглосуточного пользования холодильником и цикличной работы холодильного агрегата включать пусковую обмотку при запусках двигателя вручную не представляется возможным. Для этой цели в агрегатах бытовых холодильников установлено пусковое реле. Типы режимов пуска электродвигателей м/компрессоров...
Как самостоятельно заменить терморегулятор в холодильнике?
Шаг 1
Холодильник является сложным техническим прибором. Несмотря на этот факт, при возникновении ряда поломок не обязательно везти холодильник в сервисный центр или вызывать мастера домой. Многие поломки можно легко устранить самостоятельно, конечно же, если они не являются сложными...