Lanos 1.5 диагностика, ремонт, ошибки по электрике.
Диагностика ABC и ЭКУна всех моделях LADA
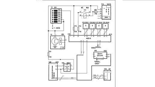
Антиблокировочная система тормозов (АБС) является частью рабочей тормозной системы автомобиля и предназначена для автоматического регулирования степени проскальзывания колес в направлении их вращения во время торможения за счет изменения давления тормозной жидкости в рабочих тормозных цилиндрах с целью предотвращения потери управляемости и устойчивости автомобиля и повышения эффективности торможения. АБС также выполняет функции распределения тормозных сил по осям автомобиля и распределения тормозных сил по бортам автомобиля при торможении в повороте...