Добавить в корзинуПозвонить
Найти в Дзене
Изучаю с НОЛЯ.

Охранная сигнализация для частного дома

Предлагаем для повторения схему сигнализатора присутствия незваных
гостей на приусадебном участке, площадке возле подъезда или любом другом
охраняемом пространстве. Динамик в течение определенного времени,
информирует владельца о нежелательном визите на свою территорию
посторонних. Расстояние от места, просматриваемом детектором до
приёмника с сигналкой составляет до 100 метров. Естественно по
радиоканалу. В состав проекта входят: Принцип работы заключается в следующем: детектор движения в корпусе
светильника при обнаружении движения человека или животного включает
прожектор и одновременно подает напряжение ~ 220 вольт на модуль
детектора напряжения сети. После двухсекундной задержки от появления
напряжения с модуля включается реле. Контакты реле замыкаются на 1
секунду инициируя передачу сигнала с пульта дистанционного управления
после чего контакты реле будут разомкнуты. Внимание! Сетевое напряжение опасно для здоровья и жизни. Следующий сигнал будет отправлен после исчез
Оглавление

Предлагаем для повторения схему сигнализатора присутствия незваных
гостей на приусадебном участке, площадке возле подъезда или любом другом
охраняемом пространстве. Динамик в течение определенного времени,
информирует владельца о нежелательном визите на свою территорию
посторонних. Расстояние от места, просматриваемом детектором до
приёмника с сигналкой составляет до 100 метров. Естественно по
радиоканалу.

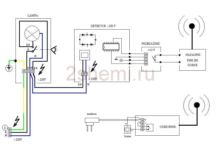
Структурная и принципиальная схема сигнализации

-2
-3
-4

В состав проекта входят:

  1. Модуль радиоканала с приемником одноканальным RSU и пультом PNH 200, дальность до 200 м
  2. Блок питания и детектор напряжения ~ 220 В,
  3. Прожектор LED на 10 Вт с PIR детектором (например таким).

Как работает устройство

Принцип работы заключается в следующем: детектор движения в корпусе
светильника при обнаружении движения человека или животного включает
прожектор и одновременно подает напряжение ~ 220 вольт на модуль
детектора напряжения сети. После двухсекундной задержки от появления
напряжения с модуля включается реле. Контакты реле замыкаются на 1
секунду инициируя передачу сигнала с пульта дистанционного управления
после чего контакты реле будут разомкнуты.

Внимание! Сетевое напряжение опасно для здоровья и жизни.

Следующий сигнал будет отправлен после исчезновения напряжения ~ 220 В
и повторном возвращении того же напряжения. Время работы приемника,
который управляет динамиком — настраивается. Время работы светильника,
чувствительность ПИР датчика регулируются потенциометрами в самом
корпусе прожектора ПИР. Время свечения лампы и работы приемника
подобраны так, чтобы следующий импульс запуска поступал только через 1
минуту.

Детали проекта

Такой прожектор можно купить готовый в магазинах или на сайтах в
интернете. Мощность берите какая вам лучше подходит Детектор собран из
имеющихся деталей.

-5

Радиоканал приобретен на Алиэкспрессе. Прилагаем далее схемы модуля
детектора. Здесь использовался корпус неисправного датчика уровня и
кнопки светильника для размещения внутри радиоэлементов охранной
сигнализации.

-6

В режиме охраны система не потребляет тока, за исключением детектора движения.

🔔 Поделитесь мнением после просмотра!👍

Поставьте лайк и поделитесь с друзьями – это будет огромной поддержкой!
Ваша активность помогает каналу развиваться. Это несложно для вас, но приятно для меня! 💪

💌 По вопросам сотрудничества и рекламы: Fetch74@mail.ru

🎥 Не забывайте подписаться на канал: @Gerich174 – тут много интересного! 📲

💰 Если хотите поддержать развитие канала:

💳 Донат: https://yoomoney.ru/to/4100117056657007
🔧 Ваш вклад помогает улучшать контент!

👨‍👧‍👦 Канал для своих и для тех, кто в теме!

Подписывайтесь и становитесь частью моей маленькой, но дружной аудитории! 😎