Найти в Дзене
Войти
авто
Подписаться
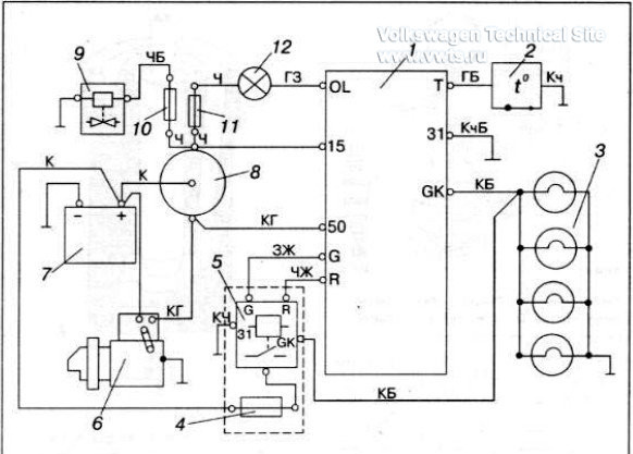
схема свечей накала vw passat b3 b4 дизель
Вчера
Вчера
...
Читать далее
1