Добавить в корзинуПозвонить
Найти в Дзене

Зачем нужен тормозной резистор и на что обратить внимание при выборе

Тормозной резистор — это компонент электрической цепи, который рассеивает избыточную энергию, возникающую при торможении электродвигателя или другого вращающегося механизма. Это условный «предохранительный клапан» для электросистемы: он «принимает на себя» лишнюю энергию и преобразует её в тепло, гарантируя безопасную и стабильную работу оборудования. Зачем электроприводу нужен тормозной резистор? Современные производственные процессы требуют не только быстрого разгона оборудования, но и точной, контролируемой остановки. Возьмем, к примеру, конвейерную линию, мешалку или куттер (аппарат для измельчения фарша). Плавный пуск и остановка этих машин критически важны для их долговечности. Частые резкие остановки приводят к износу двигателя, что может вызвать поломку и остановку всей производственной линии. А это уже серьезные убытки. Именно здесь на помощь приходит преобразователь частоты — устройство, которое плавно регулирует скорость вращения электродвигателя, обеспечивая мягкий пуск и о

Тормозной резистор — это компонент электрической цепи, который рассеивает избыточную энергию, возникающую при торможении электродвигателя или другого вращающегося механизма. Это условный «предохранительный клапан» для электросистемы: он «принимает на себя» лишнюю энергию и преобразует её в тепло, гарантируя безопасную и стабильную работу оборудования.

Зачем электроприводу нужен тормозной резистор?

Современные производственные процессы требуют не только быстрого разгона оборудования, но и точной, контролируемой остановки. Возьмем, к примеру, конвейерную линию, мешалку или куттер (аппарат для измельчения фарша). Плавный пуск и остановка этих машин критически важны для их долговечности. Частые резкие остановки приводят к износу двигателя, что может вызвать поломку и остановку всей производственной линии. А это уже серьезные убытки.

Именно здесь на помощь приходит преобразователь частоты — устройство, которое плавно регулирует скорость вращения электродвигателя, обеспечивая мягкий пуск и остановку. Однако при торможении происходит интересный эффект: асинхронный двигатель переходит в режим генератора и начинает отдавать энергию обратно в преобразователь частоты, повышая напряжение в его цепи постоянного тока.

Преобразователь частоты – своего рода «ворота», которые могут пропускать энергию к мотору, а могут выпускать ее обратно. При торможении эти «ворота» открываются в обратную сторону, и энергия идет назад в преобразователь частоты.

Здесь и возникает проблема: если не утилизировать эту избыточную энергию, преобразователь частоты может перегрузиться и выйти из строя. Для защиты ПЧ и всей системы используется тормозной резистор. Корректно подобранный резистор помогает сделать процесс торможения управляемым и защищает преобразователь частоты от перенапряжений, продлевая срок его службы.

По сути, тормозной резистор защищает преобразователь частоты, который плавно управляет пуском и остановкой электродвигателя, например, конвейера.

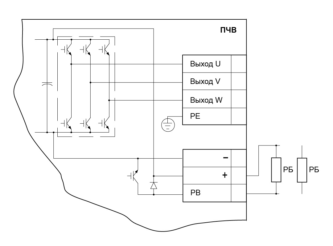
Как подключают тормозные резисторы

Резисторы подключаются к цепи постоянного тока ПЧ через специальные клеммы, обычно обозначаемые «+/РВ». При монтаже важно закрепить резистор на огнестойкой поверхности – горизонтально или вертикально, обеспечив тем самым хорошую вентиляцию и охлаждение. Если условия охлаждения не оптимальные, рекомендуется снизить допустимую мощность рассеивания резистора примерно на 20 %.

Схема подключения тормозного резистора
Схема подключения тормозного резистора

На что обратить внимание при выборе

Выбор тормозного резистора – это важный шаг для обеспечения надежной работы оборудования. Рассмотрим ключевые параметры, на которые стоит обратить внимание:

  1. Сопротивление: слишком низкое сопротивление может привести к перегреву резистора, а слишком высокое – снизит эффективность торможения. Важно найти оптимальный баланс.
  2. Номинальная мощность: этот параметр показывает, какое количество энергии резистор может безопасно рассеять без перегрева. Номинальная мощность рассчитывается на основе мощности двигателя и режима его работы.
  3. Перегрузочная способность: определяет, сможет ли резистор выдержать кратковременные пиковые нагрузки, возникающие при экстренном торможении.
  4. Режим работы: частота включений/выключений и длительность торможений влияют на выбор конкретной модели резистора.
  5. Охлаждение: охлаждение резисторов бывает естественным (за счет конвекции воздуха) или принудительным (с помощью вентилятора). Важно учитывать, что при высоких температурах окружающей среды эффективность резистора может снижаться.
  6. Конструктивное исполнение: различают открытые, закрытые и защищенные исполнения резисторов. Степень защиты (обозначается IP) указывает на уровень защиты от проникновения влаги и пыли. Для промышленных условий рекомендуется использовать резисторы со степенью защиты IP54 и выше, обеспечивающие защиту от пыли и влаги.

Например, в запыленных цехах или на производствах с повышенной влажностью лучше выбирать резисторы с высокой степенью защиты, такие как РБЗ от ОВЕН.

Тормозной резистор РБ3
Тормозной резистор РБ3

На что обратить внимание при расчетах

Хотя точный расчет параметров тормозного резистора требует специальных знаний, важно понимать основные этапы:

  1. Расчет максимального момента инерции торможения: определяет энергию, которую нужно рассеять при торможении.
  2. Расчет максимальной мощности торможения: определяет, какую мощность должен выдерживать резистор.
  3. Расчет допустимого сопротивления: помогает выбрать оптимальное сопротивление резистора.
  4. Расчет номинальной мощности тормозного резистора: определяет необходимую мощность резистора с учетом условий эксплуатации.

Где применяются тормозные резисторы

Тормозные резисторы необходимы там, где требуется частое и интенсивное торможение, а также в механизмах с большой инерцией. Примеры:

  • подъемно-транспортные механизмы (краны, лифты);
  • центрифуги, барабаны и маховики;
  • вентиляторы и насосы с массивными крыльчатками;
  • производственные линии с высокой динамикой запуска и остановок.

Итоги

В современных системах автоматизации тормозной резистор – неотъемлемая часть электрического привода, обеспечивающая высокий уровень безопасности, предсказуемости и эффективности технологических процессов. Использование тормозных резисторов повышает общий уровень надежности электрических систем. Благодаря стабильному торможению и снижению рисков перенапряжения оборудование функционирует более предсказуемо, что особенно важно для автоматизированных производственных линий, подъемно-транспортных механизмов и систем с высокой частотой пусков и остановок.