Добавить в корзинуПозвонить
Найти в Дзене

Гидростатические уровнемеры: устройство, принцип работы и где применяются

Гидростатические уровнемеры — это надёжные и точные приборы для измерения уровня жидкости, основанные на физическом законе гидростатики. Они незаменимы там, где другие типы датчиков (ультразвуковые, поплавковые, радарные) не справляются: в мутных, пенистых, агрессивных или глубоких средах. Такие уровнемеры активно используются в водоснабжении, промышленности, сельском хозяйстве и экологическом мониторинге. В этой статье вы узнаете: Основа работы гидростатического уровнемера — закон Паскаля: давление на дно ёмкости прямо пропорционально высоте столба жидкости. Формула: P=ρ⋅g⋅h где: Датчик измеряет давление на определённой глубине и преобразует его в стандартный сигнал — 4–20 мА или 0–10 В, который передаётся в систему управления (ПЛК, SCADA, индикатор уровня). Важно: точность измерения зависит от плотности жидкости. При изменении состава среды (например, смешивание воды с химикатами) может потребоваться перекалибровка. Несмотря на разные конструкции, все гидростатические датчики включаю
Оглавление

Гидростатические уровнемеры — это надёжные и точные приборы для измерения уровня жидкости, основанные на физическом законе гидростатики. Они незаменимы там, где другие типы датчиков (ультразвуковые, поплавковые, радарные) не справляются: в мутных, пенистых, агрессивных или глубоких средах.

Такие уровнемеры активно используются в водоснабжении, промышленности, сельском хозяйстве и экологическом мониторинге. В этой статье вы узнаете:

  • Как работает гидростатический уровнемер;
  • В чём разница между погружными и врезными моделями;
  • Какие у них преимущества и ограничения;
  • Где и когда их лучше применять;
  • Как правильно выбрать и подключить устройство.
Как выбрать гидростатический уровнемер
Как выбрать гидростатический уровнемер

Принцип работы: физика на службе автоматизации

Основа работы гидростатического уровнемера — закон Паскаля: давление на дно ёмкости прямо пропорционально высоте столба жидкости.

Формула:

P=ρgh

где:

  • P — гидростатическое давление (Па),
  • ρ — плотность жидкости (кг/м³),
  • g — ускорение свободного падения (9,81 м/с²),
  • h — высота уровня (м).

Датчик измеряет давление на определённой глубине и преобразует его в стандартный сигнал — 4–20 мА или 0–10 В, который передаётся в систему управления (ПЛК, SCADA, индикатор уровня).

Важно: точность измерения зависит от плотности жидкости. При изменении состава среды (например, смешивание воды с химикатами) может потребоваться перекалибровка.

Устройство гидростатического уровнемера

Несмотря на разные конструкции, все гидростатические датчики включают:

  • Чувствительный элемент — сенсор давления (из нержавеющей стали, титана или керамики);
  • Мембрану — передаёт давление от жидкости к сенсору;
  • Электронный блок — обрабатывает сигнал и формирует выход;
  • Корпус — герметичный, с защитой IP68;
  • Кабель или резьбовое соединение — в зависимости от типа установки.

Типы гидростатических уровнемеров

Существует два основных типа — погружные и врезные. Выбор зависит от условий эксплуатации.

1. Погружные (сабмерсные) уровнемеры

(Пример: NIVOPRESS N)

Как работают: полностью опускаются на дно резервуара, скважины или колодца. Давление измеряется непосредственно в точке контакта с жидкостью.

Особенности конструкции:

  • Кабель с вентиляционным каналом для компенсации атмосферного давления;
  • Электроника и сенсор находятся внутри герметичного корпуса;
  • Монтаж — через верхнюю часть ёмкости (без врезки).

Преимущества:

  • Работают на глубине до 350 метров;
  • Идеальны для открытых водоёмов, скважин, канализационных колодцев;
  • Не требуют отверстий в стенках или днище.

Недостатки:

  • Мембрана может засоряться в средах с осадком;
  • Вентиляционный канал должен быть открыт в атмосферу;
  • Кабель уязвим к механическим повреждениям.

Где применяются:
скважины, насосные станции, дренажные системы, открытые резервуары.

2. Врезные (фланцевые/резьбовые) уровнемеры

(Пример: NIVOPRESS D)

Как работают: устанавливаются через технологическое отверстие в днище ёмкости. Мембрана контактирует с жидкостью, а корпус остаётся снаружи.

Особенности конструкции:

  • Подключение через резьбу (G1", G1¼") или фланец;
  • Электроника защищена от среды;
  • Подходят для герметичных и напорных систем.

Преимущества:

  • Лёгкий доступ к электронике для обслуживания;
  • Устойчивы к загрязнениям, вязким и агрессивным средам;
  • Не зависят от пены, пара или конденсата на поверхности.

Недостатки:

  • Требуется врезка в ёмкость;
  • Не подходят для временных измерений;
  • Ограниченная глубина — обычно до 50–100 м.

Где применяются:
химические и пищевые производства, резервуары под давлением, системы с высокими санитарными требованиями.

Преимущества и ограничения гидростатических уровнемеров

Преимущества:

  • Высокая точность — до ±0,5% от диапазона;
  • Независимость от прозрачности, пены, пара;
  • Устойчивость к вибрации, температуре, загрязнениям;
  • Долгий срок службы — до 10 лет при правильной эксплуатации;
  • Широкий спектр применений — от скважин до химических реакторов.

Ограничения:

  • Зависимость от плотности жидкости — требует учёта при настройке;
  • Не подходят для сыпучих материалов и очень вязких сред;
  • Риск загрязнения мембраны в осадочных средах (особенно у погружных моделей);
  • Требуют экранированного кабеля и заземления для защиты от помех.

Области применения

Гидростатические уровнемеры используются повсеместно, где нужен надёжный контроль уровня жидкости:

  • Водоснабжение и водоотведение: скважины, резервуары чистой воды, канализационные колодцы;
  • Промышленность: химия, нефтегаз, пищевое производство;
  • Сельское хозяйство: навозные хранилища, ирригационные системы, ёмкости с удобрениями;
  • Экология: мониторинг грунтовых вод, контроль загрязнений;
  • Коммунальное хозяйство: автоматизация насосных станций, предотвращение переливов.

Основное назначение

Гидростатические уровнемеры обеспечивают:

  • Автоматическое включение/отключение насосов по уровню;
  • Защиту от «сухого хода» и перелива;
  • Сбор данных для учёта, архивирования и анализа;
  • Интеграцию в АСУ ТП и SCADA-системы.

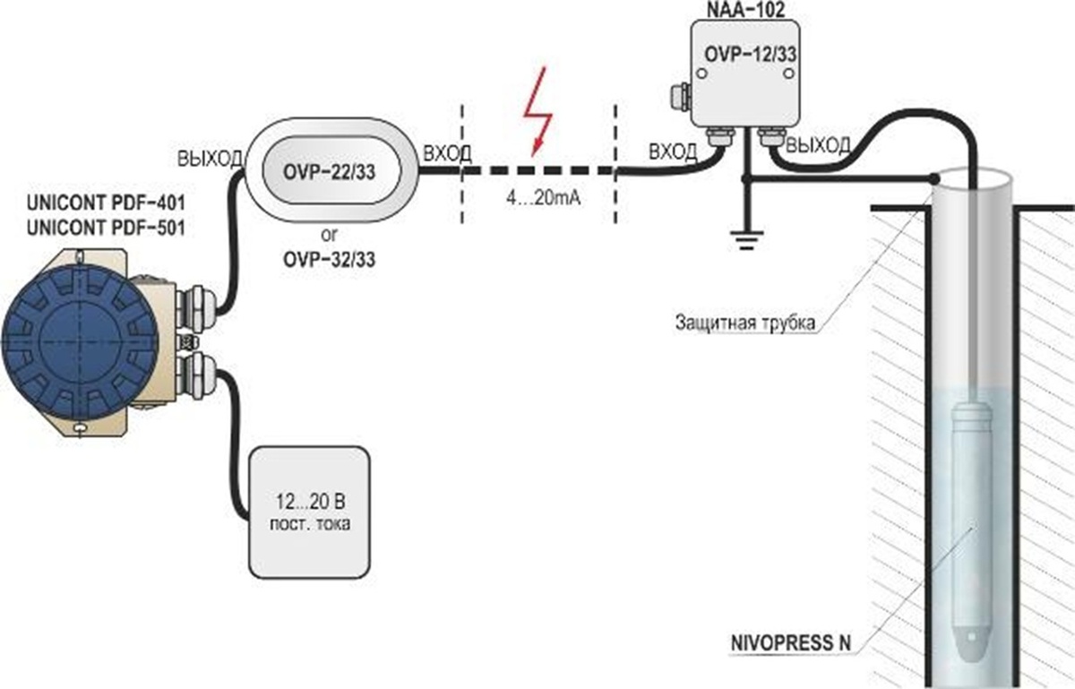
Схема подключения

Схема подключения погружного уровнемера
Схема подключения погружного уровнемера

Погружной уровнемер:

  1. Датчик опускается на дно ёмкости.
  2. Кабель передаёт сигнал и (при наличии) компенсирует атмосферное давление.
  3. Питание — 24 В постоянного тока.
  4. Сигнал поступает в контроллер, ПЛК или SCADA.
Важно: конец вентиляционного кабеля должен быть открыт в атмосферу — герметизация нарушит работу!
Монтаж врезного уровнемера
Монтаж врезного уровнемера

Врезной уровнемер:

  1. Датчик устанавливается в днище через резьбу или фланец.
  2. Сигнальный кабель (обязательно экранированный) подключается к блоку питания и контроллеру.
  3. Электроника остаётся снаружи — обслуживание без остановки процесса.

Как выбрать: погружной или врезной?

  • Глубина более 100 м → Погружной уровнемер (например, NIVOPRESS N).
  • Агрессивная или загрязнённая среда → Врезной уровнемер (например, NIVOPRESS D).
  • Требуется частое обслуживание → Врезной уровнемер (электроника доступна снаружи ёмкости).
  • Открытый колодец или скважина → Погружной уровнемер.
  • Ёмкость работает под давлением → Врезной уровнемер с абсолютным сенсором.
  • Высокое содержание осадка или ила → Врезной уровнемер (меньше риск засорения мембраны).

Когда выбирать гидростатический уровнемер?

Эти датчики — лучший выбор, если:

  • Жидкость непрозрачная, пенистая или с паром;
  • Нужна высокая точность на большой глубине;
  • Среда агрессивная, вязкая или загрязнённая;
  • Ультразвук или радар не справляются из-за условий;
  • Требуется надёжность и минимальное обслуживание.

Гидростатические уровнемеры — это проверенное временем решение для точного и безопасного измерения уровня жидкости в самых сложных условиях. Благодаря простоте, надёжности и устойчивости к внешним факторам они остаются одними из самых востребованных приборов в промышленности и ЖКХ.

Выбор правильного уровнемера — это не просто техническая задача, а важное решение, влияющее на безопасность, эффективность и надёжность всего производственного процесса.

Совет при выборе

Обратите внимание на:

  • Тип жидкости и её плотность;
  • Глубину измерения;
  • Наличие осадка или агрессивных компонентов;
  • Возможность врезки в ёмкость;
  • Требования к защите (IP68, коррозионная стойкость).

Если нужно найти решение под особенности вашей среды — инженеры АНКОРН всегда на связи: ☎️ 8 800 333-43-14 или ✉️ info@ankorn.ru

Реклама. ООО «Анкорн», ИНН 2631036482. ERID: 2VtzqxWZfnZ