Добавить в корзинуПозвонить
Найти в Дзене
Вячеслав З.

Блок питания с китайским трансформатором импульсный.

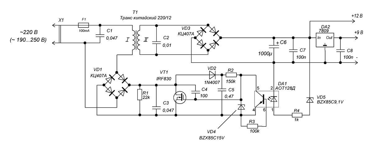
Проводя эксперименты с блоком питания на основе китайского трансформатора, описанного в предыдущей статье, удалось перевести его в импульсный режим: В этой схеме диод VD2 и конденсатор С5 устраняют ООС по напряжению, благодаря этому устанавливается импульсный режим работы транзистора VT1. По принципу работы схема напоминает прямоходовой преобразователь напряжения. Энергия во вторичную обмотку передается во время, когда транзистор VT1 открыт. Роль индуктивности, которая должна стоять после моста VD3 перед конденсатором С6, выполняет индуктивность рассеяния трансформатора Т1. Размагничивание осуществляется с помощью цепочки R1C3. При закрывании транзистора VT1 импульсы обратного хода с сетевой обмотки через сеть, конденсатор С1 и далее через диодный мост VD1 проходят на цепочку R1C3 - возникает ток размагничивания сердечника. Цепочка R1C3 уменьшает амплитуду импульсов на стоке. Этому также способствует конденсатор С4: при более медленном закрывании транзистора уменьшается ЭДС самоинду

Проводя эксперименты с блоком питания на основе китайского трансформатора, описанного в предыдущей статье, удалось перевести его в импульсный режим:

БП с китайским трансформатором импульсный
БП с китайским трансформатором импульсный

В этой схеме диод VD2 и конденсатор С5 устраняют ООС по напряжению, благодаря этому устанавливается импульсный режим работы транзистора VT1. По принципу работы схема напоминает прямоходовой преобразователь напряжения. Энергия во вторичную обмотку передается во время, когда транзистор VT1 открыт. Роль индуктивности, которая должна стоять после моста VD3 перед конденсатором С6, выполняет индуктивность рассеяния трансформатора Т1. Размагничивание осуществляется с помощью цепочки R1C3. При закрывании транзистора VT1 импульсы обратного хода с сетевой обмотки через сеть, конденсатор С1 и далее через диодный мост VD1 проходят на цепочку R1C3 - возникает ток размагничивания сердечника. Цепочка R1C3 уменьшает амплитуду импульсов на стоке. Этому также способствует конденсатор С4: при более медленном закрывании транзистора уменьшается ЭДС самоиндукции с первичной обмотки трансформатора. Конденсаторы С1, С2, С3, С4 уменьшают помехи, возникающие при работе схемы.

Схема работает так: при включении в сеть транзистор открыт, напряжение на С6 нарастает до момента открывания оптрона. Затем транзистор закрывается, ток в первичной обмотке прерывается, на стоке транзистора напряжение относительно истока равно мгновенному значению сетевого + ЭДС самоиндукции. Цепь R1C3 ограничивает это напряжение. Конденсатор С6 начинает разряжаться до момента закрывания оптрона, транзистор открывается, С6 заряжается и т.д. В зависимости от напряжения сети и тока нагрузки меняется время открытого и закрытого состояния транзистора. Чем меньше напряжение сети и больше ток нагрузки, тем больше время открытого состояния транзистора.

На рисунках показаны напряжения на затворе и стоке транзистора VT1 относительно истока при разной величине нагрузки:

На следующем рисунке показаны зависимости выходного напряжения на конденсаторе С6 от напряжения сети при различных токах нагрузки и тока холостого хода от напряжения сети:

Зависимость выходного напряжения на С6 и тока холостого хода от напряжения сети
Зависимость выходного напряжения на С6 и тока холостого хода от напряжения сети

Повышение выходного напряжения на холостом ходу после 207 В происходит из-за резистора R1.

При работе транзистор не греется. Помех радиоприему на расстоянии 20 см и более на СВ, ДВ нет.

Вот еще такое применение нашлось китайскому трансформатору.

По такой схеме можно сделать блок питания и с другими трансформаторами.

Всем добра и удачи!

  • Полная или частичная перепечатка статьи, без письменного разрешения автора, запрещена.