Найти в Дзене

Кодовый замок.

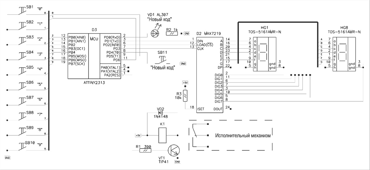
Всех приветствую! По юности, когда только начинал увлекаться электроникой, запомнился почему-то такой момент, что если открыть любой радиожурнал, то в нём обязательно публикуется какая-то примерно полезная схема. Что характерно, описание настолько захватывающе, что приходит мысль об обязательной её сборке, что именно данное устройство просто необходимо иметь в доме! Одной из таких схем является схема кодового замка. За всю мою радиожизнь схемы кодового замка встречались всего один-два раза да и то не помню в каких периодиках. И вот как-то пришла мысль придумать свой кодовый замок. Ни для чего. Просто так. Как мне кажется, такая вещь, как кодовый замок, слишком специфична, чтобы использовать её в городской квартире. Разве что для самодельного сейфа 😀 Минут через пять родилась незамысловатая схема: Схема построена на микроконтроллере ATTINY2313. Это самый простой вариант, который пришёл в голову.
Кнопками SB1-SB10 набирается комбинация для открывания исполнительного механизма, кнопкой

Всех приветствую!

По юности, когда только начинал увлекаться электроникой, запомнился почему-то такой момент, что если открыть любой радиожурнал, то в нём обязательно публикуется какая-то примерно полезная схема. Что характерно, описание настолько захватывающе, что приходит мысль об обязательной её сборке, что именно данное устройство просто необходимо иметь в доме!

Одной из таких схем является схема кодового замка. За всю мою радиожизнь схемы кодового замка встречались всего один-два раза да и то не помню в каких периодиках. И вот как-то пришла мысль придумать свой кодовый замок. Ни для чего. Просто так. Как мне кажется, такая вещь, как кодовый замок, слишком специфична, чтобы использовать её в городской квартире. Разве что для самодельного сейфа 😀

Минут через пять родилась незамысловатая схема:

Схема построена на микроконтроллере ATTINY2313. Это самый простой вариант, который пришёл в голову.
Кнопками SB1-SB10 набирается комбинация для открывания исполнительного механизма, кнопкой SB11 устройство переводится в режим ввода нового кода. Эта кнопка находится внутри того, что открывает замок: помещение или предмет. При вводе правильной комбинации, дисплей начинает мигать и исполнительный механизм срабатывает. Для возврата в режим закрывания необходимо нажать любую кодовую кнопку. Дисплей гаснет. При вводе неправильной комбинации весь набор сбрасывается и дисплей также гаснет.

В качестве индикации для исполнительного механизма использован светодиод красного свечения, зелёный светодиод сигнализирует о работе в режиме ввода нового кода.

При первом включении необходимо запрограммировать замок. Допустим, у нас дверь с кодовым замком и она в данный момент открыта, а исполнительный механизм находится в положении "закрыто". Последовательность действий такова:
1) Нажать кнопку "Новый код". Загорится зелёный светодиод.
2) Ввести восьмизначный код.
3) Снова нажать кнопку "Новый код". После этих операций замок переходит в рабочий режим.
4) Набрать правильный код, при этом механизм "откроется", давая возможность закрыть дверь.
5) Нажать любую кодовую кнопку и механизм запирается.

Макетировать в железе замок я не стал, ограничился симуляцией в Proteus.

Демонстрация работы:

Материалы (схема, прошивка, исходники CodeVision) можно скачать по ссылке https://disk.yandex.ru/d/T3iioWvHCAGqng

До новых встреч!