Добавить в корзинуПозвонить
Найти в Дзене
Меандр Радиолюбитель

SSB супергетеродин с одним преобразованием частоты... А с одним ли?

Всем доброго, однажды увидел и вот уже много лет не могу развидеть... В книжке В.Т Полякова, в детстве прочитал, что супергетеродинный приемник так называется по тому что в нем два гетеродина. Однажды я это упомянул в какой-то из ранних статей, щас уже и не помню в какой именно, но суть в том, что я там словил некоторое количество критики, читатели привели свои версии происхождения названия, а я не стал с ними спорить. Никогда такого не было и вот опять! На днях освежая память для написания этой статьи я вновь наткнулся на эту версию и снова в той же книге. Вот дословно, что там написано. "Само название супергетеродинный приемник получил от гетеродинного, поскольку в нем был применен еще один, дополнительный, или "супер", гетеродин для преобразования РЧ сигнала в сигнал промежуточной частоты (ПЧ)." По мне, так все очень даже логично! Вернемся к теме статьи. Действительно ли какой-нибуть Радио-76, "Аматор" или любой им подобный супергетеродинный аппарат, является "однопреобразователь

Всем доброго, однажды увидел и вот уже много лет не могу развидеть...

В книжке В.Т Полякова, в детстве прочитал, что супергетеродинный приемник так называется по тому что в нем два гетеродина. Однажды я это упомянул в какой-то из ранних статей, щас уже и не помню в какой именно, но суть в том, что я там словил некоторое количество критики, читатели привели свои версии происхождения названия, а я не стал с ними спорить.

Никогда такого не было и вот опять! На днях освежая память для написания этой статьи я вновь наткнулся на эту версию и снова в той же книге.

Вот дословно, что там написано.

"Само название супергетеродинный приемник получил от гетеродинного, поскольку в нем был применен еще один, дополнительный, или "супер", гетеродин для преобразования РЧ сигнала в сигнал промежуточной частоты (ПЧ)."

По мне, так все очень даже логично!

Вернемся к теме статьи. Действительно ли какой-нибуть Радио-76, "Аматор" или любой им подобный супергетеродинный аппарат, является "однопреобразовательным"? Давайте разбираться.

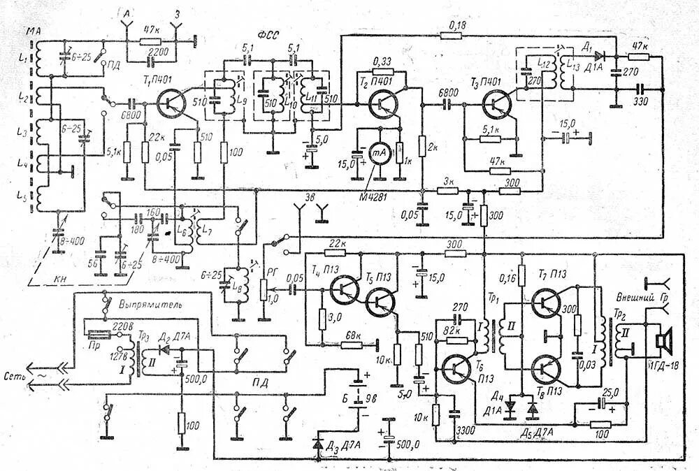
Возьмем типовую схему супергетеродина.

Ну вот к примеру эту!

Это схема приёмника "Нарочь". Что мы видим на ней? От входа к выходу, по порядку.

1. L1-L2-L3-L4 и L5 это входной диапазонный полосовой фильтр.

2. Т1, L6, L7 и L8. Это генератор плавного диапазона, то есть ГПД.

3. Всё тот же Т1 выполняет и функцию смесителя. Поскольку и смеситель и гетеродин функционально выполнены на одном транзисторе, то он с компонентами его "обвеса" объединяя эти функции может и чаще всего называется преобразователем. Вот, у нас появилось первое и в данном случае единственное преобразование.

4. Далее по схеме идет фильтр сосредоточенной селекции, то есть фильтр промежуточной частоты, L9, L10, L11.

5. Усилитель промежуточной частоты на транзисторах Т2 и Т3.

6. Детектор на диоде Д1.

Далее усилитель низкой частоты, который в данной теме нас мало интересует.

Разобрав схему мы поняли, что в этом супергетеродине всего один гетеродин и одно преобразование частоты. Возникает логичный вопрос: откуда взялось такое название и о каком втором гетеродине говорил в своих трудах Виктор Тимофеевичь Поляков?

А дело все в том, что название появилось тогда, когда в приемнике действительно был второй гетеродин. Щас объясню!

В эпоху развития радиоаппаратуры и изобретения в том числе гетеродинных и супергетеродинных приемников, о гражданском радиовещании "заботились" на вторичной основе, главным приоритетом радио была связь без проводов, а самым популярным в то время видом модуляции был СW, Си-дабл"ю. в переводе на русский "непрерывная волна", а совсем совсем на русский "телеграф", то есть передача информации закодированной азбукой Морзе.

И до появления супергетеродинного приемника проблем с приемом этого вида модуляции на слух не возникало, так как приемники строились по гетеродинной схеме или по схеме регенеративного детектора. В обоих случаях несущую частоту принимаемого сигнала было слышно в виде тональных сигналов, происходило это из-за того, что оба типа приемников по сути не только детектировали принятый сигнал, но и преобразовывали его из ВЧ в НЧ, из-за этого переноса с высокой на низкую частоту появлялся эффект частоты биений при смешивании частоты гетеродина в гетеродинном приемнике и частоты "перевозбужденного" регенератора с частотой принятого сигнала. При определенной настройке приемника удавалось получить комфортный тон звучания принятого сигнала и читать его в режиме реального времени на слух.

Поскольку у этих приемников была недостаточно высока главным образом селективность, изобретатели искали новые способы улучшить приемники существующие или открыть новые типы приемников. Так-же этим поискам способствовало и развитие вещания с амплитудной модуляцией, для которой прямой перенос с высокой частоты в звуковую не подходил из-за сигналов биений возникающих при смешивании двух частот, принимаемой и частоты гетеродина. Принятый АМ сигнал постоянно "гудел".

В 1917 году француз Л. Леви додумывается перенести радиочастоту из эфира на промежуточную частоту приемника, отфильтровать все лишнее в фильтре промежуточной частоты, а потом уже продетектировать этот сигнал и получить прекрасный чистый звук. Изобретение очень понравилось радиослушателям во всем мире слушающим свои радиосериалы до изобретения Леви на приемниках прямого усиления с весьма посредственным качеством. Не смог найти информацию подтверждающую, что этот пит приемников уже тогда назывался "супергетеродинным". Подозреваю, что название образовалось позже, - когда? Предположу в тексте далее.

Все хорошо, но что делать с телеграфной модуляцией, она в описанном выше супергетеродине принималась в неудобном "шепчащем" режиме. Поскольку этот вид модуляции сам по себе несет информацию только наличием или отсутствием немодулированного сигнала, в динамике супергетеродина Леви, его комфортно принимать на слух было невозможно. Ибо после детектора наличие или отсутствие немодулированного сигнала определить было если и не совсем невозможно, то точно - очень сложно.

И вот тут, скорее всего рождается название "СУПЕРгетеродин". Для того, что бы таким приемником можно было принять телеграф, сигнал с выхода усилителя промежуточной частоты подавали не на детектор, а на еще один преобразователь, который работал точно так, как работал он в гетеродинном приемнике ранее. Этот преобразователь, не детектировал сигнал, а преобразовывал ВЧ сигнал промежуточной частоты в низкочастотный тональный сигнал. Вот после того, как в приемник Л. Леви добавили второй преобразователь со своим гетеродином и появилось название, как бы говорящее о том, что на борту аппарате не один, а целых два гетеродина, то есть этот приемник ну прям совсем "Супер".

Первый гетеродин с изменяемой частотой стали называть "плавным", а второй, который работал во втором преобразователе "опорным". Эти названия для гетеродинов наверняка сформировались сильно позже, подозреваю, что где то перед Второй Мировой.

И вот зная все это, становится очевидно, что любой супергетеродинный приемник с опорным гетеродином и вторым преобразователем, фактически является супергетеродином с двумя преобразованиями.

Почему его таковым не считают? Определенно по тому, что этот статус заняли приемники в которых две промежуточных частоты и два преобразования происходят на радиочастоте, а уже после этого сигнал либо детектируется АМ или ЧМ детектором, или преобразовывается в звуковую частоту в однополосном демодуляторе, последний называют демодулятором, а не преобразователем, скорее всего для исключения путаницы, ведь один же или даже два уже есть, а тут еще и третий. Давайте дадим ему имя, он ведь не обидится, да и название у него созвучно с выполняемой функцией, ведь он и правда демодулирует.

Возьмите любую схему SSB супергетеродина и присмотритесь.

-2

У нас есть первый смеситель и первый гетеродин, это транзисторы Т1 и Т2. далее идет фильтр промежуточной частоты, а за ним второй смеситель и второй гетеродин, транзисторы Т3 и Т4. Тут происходит второе преобразование. А если присмотреться еще внимательнее, то становится очевидно, что кусок схемы на Т3 и Т4, самый обыкновенный приемник прямого преобразования! Он получает сигнал относительно высокой частоты из фильтра ПЧ и преобразует его прямиком в сигнал звуковой частоты! Отличается он от типичного приемника прямого преобразования только тем, что он всегда работает на одной, фиксированной частоте! Разве это не "супер"? Конечно супер!!!

Выше описанная версия происхождения названия, это всего-лиш версия, имею право её озвучить и на её сто процентную верность не претендую.

Сегодня рву когти на вахту, в ближайшие две недели практических статей точно не будет, а вот теоретические возможны, но не гарантированы. Спасибо, что вы все еще со мной!

Всем пока!