Добавить в корзинуПозвонить
Найти в Дзене

Ремонт с неожиданным продолжением: как я починил Mitsubishi Lancer 9 с проблемой аварийки и поворотников

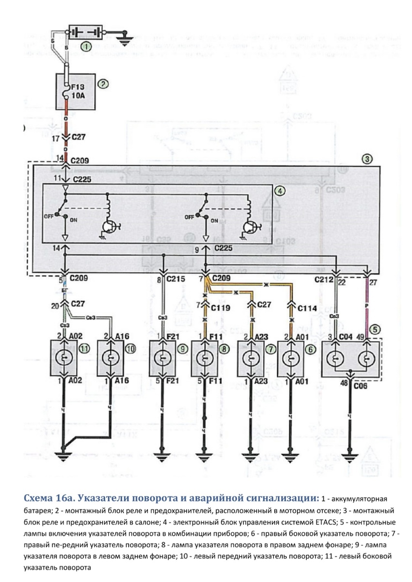
Приехал в ремонт автомобиль Mitsubishi Lancer 9 с жалобой на то, что не работают аварийка и поворотники. Стандартная процедура проверки предохранителей не дала никаких результатов: предохранитель на аварийную сигнализацию цел и невредим (он находится в подкапотном блоке предохранителей под номером 13 на 10А). Что же делать дальше? Согласно схеме, плюсовой провод после предохранителя идет в салонный монтажный блок в разъем C209. Открываю мануал, ищу этот разъем и убеждаюсь, что в нем действительно есть оранжевый провод. Проверяю наличие плюса — его нет. С помощью прозвонки удостоверяюсь, что это действительно тот провод. Достаю предохранитель и проверяю его, а потом звоню отходящий пин с этим проводом… Не звонится. Тут начинаю сомневаться, тот ли это провод. Смотрю, куда идет этот провод в салоне от разъема C209 — ищу его путь. Оказывается, он идет вдоль порога водителя и заканчивается в районе стойки. Прозваниваю провод — целый. Прокладываю путь дальше, проверяю его до самого пред

Приехал в ремонт автомобиль Mitsubishi Lancer 9 с жалобой на то, что не работают аварийка и поворотники. Стандартная процедура проверки предохранителей не дала никаких результатов: предохранитель на аварийную сигнализацию цел и невредим (он находится в подкапотном блоке предохранителей под номером 13 на 10А). Что же делать дальше?

Согласно схеме, плюсовой провод

после предохранителя идет в салонный монтажный блок в разъем C209. Открываю мануал, ищу этот разъем и убеждаюсь, что в нем действительно есть оранжевый провод. Проверяю наличие плюса — его нет. С помощью прозвонки удостоверяюсь, что это действительно тот провод. Достаю предохранитель и проверяю его, а потом звоню отходящий пин с этим проводом… Не звонится.

Тут начинаю сомневаться, тот ли это провод. Смотрю, куда идет этот провод в салоне от разъема C209 — ищу его путь. Оказывается, он идет вдоль порога водителя и заканчивается в районе стойки. Прозваниваю провод — целый. Прокладываю путь дальше, проверяю его до самого предохранителя. Но вот незадача — провод не «отвечает»!

Заглядываю под торпедо и вдруг замечаю, что этот провод жгутом идет в область переднего левого крыла. А из-под крыла выходит в районе передней левой фары в монтажный блок под капотом.

Долго и упорно разбираю жгут в области подкапотного монтажного блока, и тут становится ясно — провод в этом месте цел. Но тут приходится столкнуться с сюрпризом: за проводом скрывается место когда-то давно проведённого ремонта. Ожидаемая «точка поломки» находится под передним левым крылом, и, чтобы добраться до неё, нужно снять крыло.

Снимаем бампер, потом и крыло (могу сделать отдельный пост с пошаговой инструкцией). В процессе ремонта обнаруживаем не только поврежденный провод, но и несколько других, которые были когда-то неудачно отремонтированы. Все эти провода восстанавливаем, проверяем их на целостность.

И вот, после всех манипуляций, подключаем и проверяем — аварийка и поворотники заработали!

Собираю машину, отдаю клиенту, но продолжение будет… Это только начало, так как такие ремонты часто скрывают ещё много скрытых «сюрпризов».

Как ты думаешь, с чем ещё могли быть проблемы? Делитесь множеством идей в комментариях!