Добавить в корзинуПозвонить
Найти в Дзене

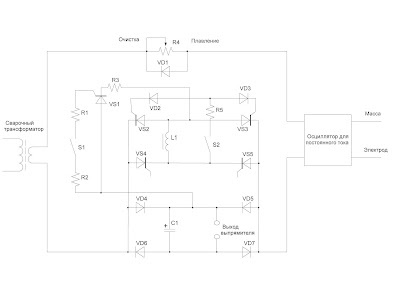
Приложение 8. Аргоновая установка для сварки алюминия

Аргоновая установка генерирует прямоугольную волну переменного тока. Построена на базе аргоновой установки постоянного тока. R1 - 10 Ом. R2 - 10 Ом. S1 - концевик постоянно разомкнутый. VS1- любой тиристор на ток не менее 30 А. R3 - подбирается по току из расчета 20 - 30 А. R4 - регулятор тока от выпрямителя. VD1 - любой диод на ток не менее 100 А. VD2, VD3 - любые диоды на ток не менее 300 мА и напряжение 400 В каждый. VS2, VS3 - любые тиристоры на ток не менее 100 А каждый. VS4, VS5 - силовые тиристоры от сварочного выпрямителя. L1 - дроссель от сварочного выпрямителя. R5 - 20 Ом. S2 - тумблер. VD4, VD5 - силовые диоды от сварочного выпрямителя. C1 - батарея конденсаторов от сварочного выпрямителя (в данной установке не используется). VD6, VD 7 - силовые диоды от сварочного выпрямителя (в данной установке не используются). Видео: "Аргоновая установка переменного тока из установки постоянного тока. Добавим несколько деталей" Видео: "Аргоновая установка переменного тока из установки по

Аргоновая установка генерирует прямоугольную волну переменного тока. Построена на базе аргоновой установки постоянного тока.

-2

R1 - 10 Ом.

R2 - 10 Ом.

S1 - концевик постоянно разомкнутый.

VS1- любой тиристор на ток не менее 30 А.

R3 - подбирается по току из расчета 20 - 30 А.

R4 - регулятор тока от выпрямителя.

VD1 - любой диод на ток не менее 100 А.

VD2, VD3 - любые диоды на ток не менее 300 мА и напряжение 400 В каждый.

VS2, VS3 - любые тиристоры на ток не менее 100 А каждый.

VS4, VS5 - силовые тиристоры от сварочного выпрямителя.

L1 - дроссель от сварочного выпрямителя.

R5 - 20 Ом.

S2 - тумблер.

VD4, VD5 - силовые диоды от сварочного выпрямителя.

C1 - батарея конденсаторов от сварочного выпрямителя (в данной установке не используется).

VD6, VD 7 - силовые диоды от сварочного выпрямителя (в данной установке не используются).

Видео: "Аргоновая установка переменного тока из установки постоянного тока. Добавим несколько деталей"

Видео: "Аргоновая установка переменного тока из установки постоянного тока. Делаем несколько переключений"

Видео: "Аргоновая установка переменного тока. Защита от осциллятора"

Видео: "Аргоновая установка переменного тока. Цепь поджига дуги"

Видео: "Аргоновая установка переменного тока. Генератор прямоугольной волны"

Видео: "Аргоновая установка переменного тока. Регулятор баланса"

Видео: "Аргоновая установка переменного тока. Регулятор тока"

Видео: "Аргоновая установка переменного тока. Импульсный режим"

Видео: "Аргоновая установка переменного тока. Настройка осциллятора"

Видео: "Аргоновая установка постоянного и переменного тока. Подбор напряжения"