Добавить в корзинуПозвонить
Найти в Дзене

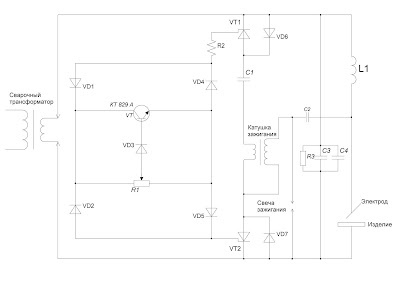
Приложение 2. Импульсный возбудитель-стабилизатор сварочной дуги переменного тока (осциллятор)

Импульсный возбудитель-стабилизатор сварочной дуги переменного тока (осциллятор) предназначен для бесконтактного возбуждения и стабилизации горения сварочной дуги. Может применяться в процессе сварки плавящимся и неплавящимися электродами, при аргонодуговой сварке, при плазменной сварке. В отличие от обычного осциллятора, где поджигающие импульсы не привязаны к синусоиде питающего напряжения и генерируются постоянно, импульсный возбудитель-стабилизатор подает поджигающий импульс в оптимальный момент времени, то есть близко к вершине синусоиды сварочного напряжения. Это дает возможность генерировать более мощные поджигающие и стабилизирующие импульсы. Диоды VD1, VD2, VD3, VD4, VD5 – любые, рассчитанные на ток не менее 0.3 А и напряжение 400 В. Диоды VD6, VD7 – любые, рассчитанные на ток 10 А и напряжение не менее 400 В. Переменный резистор R1 имеет сопротивление 20 кОм и мощность 0.5 Вт. Резистор R2 – проволочный, имеет сопротивление 1кОм и мощность 7 Вт. Тиристоры VT1, VT2 – любые, рас

Импульсный возбудитель-стабилизатор сварочной дуги переменного тока (осциллятор) предназначен для бесконтактного возбуждения и стабилизации горения сварочной дуги. Может применяться в процессе сварки плавящимся и неплавящимися электродами, при аргонодуговой сварке, при плазменной сварке. В отличие от обычного осциллятора, где поджигающие импульсы не привязаны к синусоиде питающего напряжения и генерируются постоянно, импульсный возбудитель-стабилизатор подает поджигающий импульс в оптимальный момент времени, то есть близко к вершине синусоиды сварочного напряжения. Это дает возможность генерировать более мощные поджигающие и стабилизирующие импульсы.

-2

Диоды VD1, VD2, VD3, VD4, VD5 – любые, рассчитанные на ток не менее 0.3 А и напряжение 400 В.

Диоды VD6, VD7 – любые, рассчитанные на ток 10 А и напряжение не менее 400 В.

Переменный резистор R1 имеет сопротивление 20 кОм и мощность 0.5 Вт.

Резистор R2 – проволочный, имеет сопротивление 1кОм и мощность 7 Вт.

Тиристоры VT1, VT2 – любые, рассчитанные на ток 10 А и напряжение 400 В. Тиристоры необходимо подбирать с близким током включения по управляющему электроду.

Конденсаторы C1, C3 – бумажные или металлобумажные емкостью 4 мкФ и напряжением не менее 160 В.

Конденсатор C2 – КВИ-3 емкостью 1000 пФ и напряжением 12 000 В.

Конденсатор С4 – слюдяной или керамический ёмкостью 2000 – 3000 пФ.

Резистор R3 – 5 кОм, мощность 2 Вт.

Катушку зажигания (бобину) можно использовать от любого автомобиля, но лучшие результаты показали катушки зажигания от старых автомобилей, где еще не применялась электронная система зажигания.

Свеча зажигания – от любого автомобиля или мотоцикла.

Катушка L1 рассчитывается на полный ток сварочного аппарата. Наматывается виток к витку с небольшим зазором. Число витков – 22-25, внутренний диаметр 6-8 сантиметров. Провод голый медный или алюминиевый сечением не менее 16 см².

На транзисторе VT, диодах VD1, VD2, VD3, VD4, VD5, резисторах R1, R2 реализован блок управления тиристорами VT1, VT2.

Тиристоры VT1, VT2, диоды VD6, VD7 предназначены для перезаряда конденсатора С1 в момент достижении максимального значения напряжения на синусоиде переменного тока.

Поджигающие и стабилизирующие импульсы генерируются путем перезаряда конденсатора С1 через первичную обмотку катушки зажигания. Во вторичной обмотке катушки зажигания возникают импульсы напряжением несколько киловольт.

Конденсатор С2 и свеча зажигания преобразуют опасные для человека высоковольтные низкочастотные импульсы в высоковольтные высокочастотные, безопасные для человека.

Катушка L1, резистор R3, конденсаторы C3, C4 образуют фильтр, не пропускающий высокое напряжение на электронику импульсного возбудителя-стабилизатора и вторичную обмотку сварочного трансформатора.

Импульсный возбудитель-стабилизатор можно подключать к любому сварочному трансформатору. Переменным резистором подстраиваем прибор к трансформатору. Чем сильнее получаются искры на свече, тем мощнее будут поджигающие и стабилизирующие импульсы.

В случае установления устойчивой дуги работа импульсного возбудителя-стабилизатора прекращается. Но, как только дуга обрывается, прибор тут же подает поджигающий импульс. Так осуществляется стабилизация дуги.

Видео: "Самодельный осциллятор для сварочного трансформатора"

Схема для подбора тиристоров осциллятора по току управляющего электрода.

-3

Видео: "Прибор для подбора тиристоров осциллятора по току управляющего электрода"