Добавить в корзинуПозвонить
Найти в Дзене
T-o-m-T

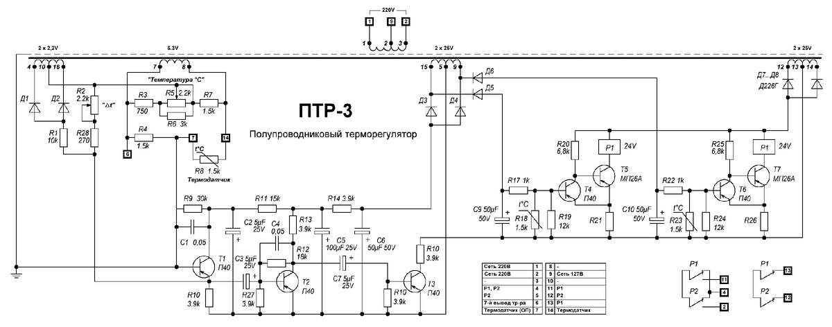
Полупроводниковый терморегулятор ПТР-3 схема

Схема создана методом реверсинжиниринга, поэтому номера элементов отличаются от заводских. Фото внутренностей ПТР-3 можно посмотреть тут: https://dzen.ru/a/Zf_YvEV0IR2YXzXY
Принципиальная схема полупроводникового терморегулятора ПТР-3
Принципиальная схема полупроводникового терморегулятора ПТР-3

Схема создана методом реверсинжиниринга, поэтому номера элементов отличаются от заводских.

Фото внутренностей ПТР-3 можно посмотреть тут: https://dzen.ru/a/Zf_YvEV0IR2YXzXY