Найти в Дзене
ТЫЖИЛЕКТРИК!!!

ОДНОФАЗНЫЙ ГЕНЕРАТОР В КАЧЕСТВЕ РЕЗЕРВНОГО ПИТАНИЯ ДЛЯ ГАЗОВОГО КОТЛА

Здесь мы рассматривали вопрос, как использовать однофазный генератор в качестве резервного источника питания для частного дома. А в данной статье мы рассмотрим, как использовать однофазный генератор для газового котла, особенно для котла, у которого так называемое фазозависимое питание, то есть газовый котел необходимо подключать к фазе и нулю, а конкретно к зажимам газового котла L и N. Ранее мы выяснили, что у однофазного генератора (далее ОГ или генератор) нет и не может быть нуля или нейтрали. И как же тогда подружить газовый котел фазозависимым питанием? Сейчас мы будем добиваться их согласия. Кстати, большинство котлов не имеют зависимости для подключения, то есть им все равно фаза и нуль, нуль и фаза, две фазы или только одна. Но мы будем рассматривать случай из травмпункта, поэтому сначала правила из нормативной документации, а конкретно из ПУЭ. Что же нам говорят старые и добрые, давно не обновляющиеся правила устройства электроустановок (ПУЭ)? 1.1.17. Для об

Здесь мы рассматривали вопрос, как использовать однофазный генератор в качестве резервного источника питания для частного дома. А в данной статье мы рассмотрим, как использовать однофазный генератор для газового котла, особенно для котла, у которого так называемое фазозависимое питание, то есть газовый котел необходимо подключать к фазе и нулю, а конкретно к зажимам газового котла L и N. Ранее мы выяснили, что у однофазного генератора (далее ОГ или генератор) нет и не может быть нуля или нейтрали. И как же тогда подружить газовый котел фазозависимым питанием? Сейчас мы будем добиваться их согласия. Кстати, большинство котлов не имеют зависимости для подключения, то есть им все равно фаза и нуль, нуль и фаза, две фазы или только одна. Но мы будем рассматривать случай из травмпункта, поэтому сначала правила из нормативной документации, а конкретно из ПУЭ.

Что же нам говорят старые и добрые, давно не обновляющиеся правила устройства электроустановок (ПУЭ)?

1.1.17. Для обозначения обязательности выполнения требований ПУЭ применяются слова "должен", "следует", "необходимо" и производные от них. Слова "как правило" означают, что данное требование является преобладающим, а отступление от него должно быть обосновано. Слово "допускается" означает, что данное решение применяется в виде исключения как вынужденное (вследствие стесненных условий, ограниченных ресурсов необходимого оборудования, материалов и т. п.). Слово "рекомендуется" означает, что данное решение является одним из лучших, но не обязательным. Слово "может" означает, что данное решение является правомерным.

1.7.157. Передвижные электроустановки могут получать питание от стационарных или автономных передвижных источников электроэнергии. Питание от стационарной электрической сети должно, как правило, выполняться от источника с глухозаземленной нейтралью с применением систем TN-S или TN-C-S. Объединение функций нулевого защитного проводника РЕ и нулевого рабочего проводника N в одном общем проводнике PEN внутри передвижной электроустановки не допускается. Разделение PEN-проводника питающей линии на РЕ- и N-проводники должно быть выполнено в точке подключения установки к источнику питания. При питании от автономного передвижного источника его нейтраль, как правило, должна быть изолирована.

1.7.158. При питании стационарных электроприемников от автономных передвижных источников питания режим нейтрали источника питания и меры защиты должны соответствовать режиму нейтрали и мерам защиты, принятым для стационарных электроприемников.

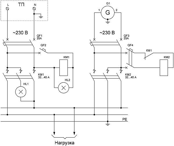
Чтобы использовать генератор для фазозависимого газового котла (ФЗК), для начала необходимо привести свою вводную схему вводного щитка к схеме рис. 1.

Рис. 1

Здесь мы рассматривали разные схемы и подбирали их для себя, руководствуясь п. 1.7.157, а конкретно фразой: При питании от автономного передвижного источника его нейтраль, как правило, должна быть изолирована. Это говорит о том, что однофазный генератор является автономным передвижным источником питания, значит ничего заземлять нельзя, кроме корпуса, тем более, что у ОГ нет нейтрали. Но тогда ФЗК может не запуститься. Как быть? Для таких курьезов есть п. 1.7.158, который гласит, что если хочется, то можно, то есть необходимо один конец фазы ОГ заземлить на заземляющее устройство (ЗУ). Если такой необходимости нет, то п. 1.7.158 применять нельзя. Такое подключение фазного провода ОГ к ЗУ сымитирует нейтраль для ФЗК. Опять "НО"! Все это хорошо, если есть ЗУ, которое рассчитано, спроектировано, сделано по рабочей документации организацией, имеющее законное право на монтаж электроустановок, испытано, сдано по всем правилам и имеет "Паспорт заземляющего устройства". Тогда и только тогда можно безопасно подсоединять один из выводов однофазного генератора к заземляющему устройству для имитации нейтрали. Тогда схема переключения с ручным запуском генератора должны быть как на рис. 2.

Схема подключения однофазного генератора при отключении электроэенергии от городской сети.
Схема подключения однофазного генератора при отключении электроэенергии от городской сети.

Рис. 2

Все советы "бывалых" – от Лукавого. Конечно, никто Вам не запретит использовать какое-то там ЗУ, но тогда Вы сильно рискуете. Как, например, я видел похожий ролик, что один из концов генератора был присоединен к так называемому "заземлению", в качестве которого выступает забор из металлического профнастила. Жесть! В прямом и переносном смысле. Ведь может оказаться ситуация, когда одной рукой возьмешься за этот забор, а другой рукой за реально заземленное устройство или только зануленное устройство, что часто бывает, и... – будет хорошо, если не убьет.

Поверьте, абзац ниже ни в коем случае рекламой не является!!! Просто данное устройство подвернулось кстати.

Да, заземляющее устройство, несмотря на свою простоту, весьма сложная и дорогая электроустановка. Универсальным способом для таких случаев является применение так называемой гальванической развязки. Такие устройства изготавливает и продает компания "Бастион". Название: Teplocom GF (были также модификации Teplocom 600 GF и Teplocom 800 GF). GF – означает ground free (без земли). Указанные приборы (Teplocom) также являются стабилизаторами, правда очень слабенькими, там всего одна или две небольших ступеньки, которых хватает, скажем, при некоторой нагрузке генератора, когда напряжение немного "просаживается". Гальваническая развязка очень часто помогает решить "непонятные" проблемы с электросетью. Просто узнайте электрическую мощность своего газового котла и подберите гальваническую развязку. Обычно электрическая мощность газового котла не превышает 200 Вт. Схема подключения на рис. 3. То есть повесьте рядом с котлом прибор, включите его в розетку, в которую включали котел, а котел включите в розетку гальванической развязки.

Рисунок с сайта "Бастион"
Рисунок с сайта "Бастион"

Рис. 3.

Что сделаешь, ФЗК, как правило, устройства недорогие, поэтому придется на что-то потратиться дополнительно. Но если Вы уж приобрели генератор, то можете позволить себе и гальваническую развязку. Кстати, ФЗК не только не дружат с генераторами, но и с источниками бесперебойного питания (ИБП), решение выше.

ВСЁ, ЧТО ЗДЕСЬ УВИДЕЛИ, НЕСЕТ ОЗНАКОМИТЕЛЬНЫЙ ХАРАКТЕР, ПОЭТОМУ АВТОР ОТВЕТСТВЕННОСТИ НЕ НЕСЕТ!