Найти в Дзене
Радиотехника

ШИМ регулятор напряжения (LGT8F328)

На рисунке показана схема простого ШИМ регулятора напряжения, с диапазоном регулировки от 0 до 25 В с максимальным током нагрузки 3 А при выходном напряжении 25 В. Точность установки выходного напряжения ±0,1 В. Информация об установленном напряжении выводится на индикатор TM1637. Управление ШИМ регулятора осуществляется при помощи трех кнопок — UP, DW и OUT_ON_OFF. При при подачи питания на ШИМ регулятор, модуль реле подаст напряжение питания только после активации PWM выхода (D9), при этом на выходе ШИМ регулятора установится 0 В. ШИМ регулятор после подачи питания всегда работает в режиме отключения выхода. При этом на индикаторе будет показано ранее установленное напряжение: При нажатии на кнопку OUT_ON_OFF на выходе появится выходное напряжение и индикатор будет показывать следующее: При коротком замыкании выхода ШИМ регулятора, на 3 секунды загорится светодиод, при этом напряжение на выходе установится на 0 В. Далее если нажать на кнопку OUT_ON_OFF на выходе снова появится выходн

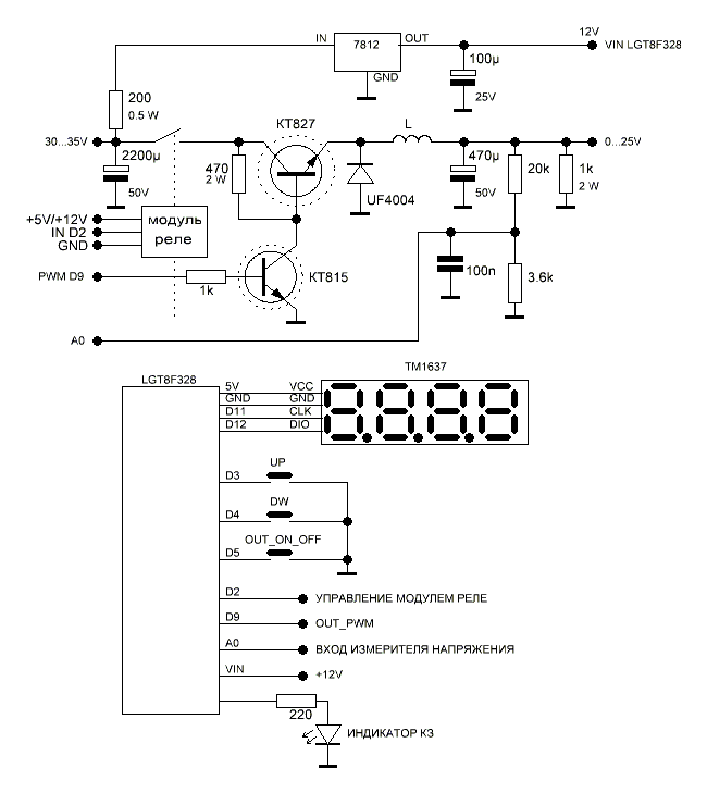
На рисунке показана схема простого ШИМ регулятора напряжения, с диапазоном регулировки от 0 до 25 В с максимальным током нагрузки 3 А при выходном напряжении 25 В.

Точность установки выходного напряжения ±0,1 В. Информация об установленном напряжении выводится на индикатор TM1637. Управление ШИМ регулятора осуществляется при помощи трех кнопок — UP, DW и OUT_ON_OFF.

При при подачи питания на ШИМ регулятор, модуль реле подаст напряжение питания только после активации PWM выхода (D9), при этом на выходе ШИМ регулятора установится 0 В. ШИМ регулятор после подачи питания всегда работает в режиме отключения выхода. При этом на индикаторе будет показано ранее установленное напряжение:

-2

При нажатии на кнопку OUT_ON_OFF на выходе появится выходное напряжение и индикатор будет показывать следующее:

-3

При коротком замыкании выхода ШИМ регулятора, на 3 секунды загорится светодиод, при этом напряжение на выходе установится на 0 В. Далее если нажать на кнопку OUT_ON_OFF на выходе снова появится выходное напряжение.

Так так ШИМ регулятор по сути регулятор мощности, то максимальный ток нагрузки по мере уменьшения выходного напряжения будет расти. Регулировка и стабилизация напряжения и так же защита от короткого замыкания зависит от измеренного выходного напряжения, которое через делитель подается на аналоговый вход контроллера А0 (12 бит). В зависимости от выходного напряжения контроллер будет менять скважность ШИМ сигнала. При большой нагрузке или коротком замыкании выхода скважность ШИМ перейдет допустимы порог и напряжение на выходе установится на 0В.

Выходное напряжение ШИМ регулятора ограничено программно, при желании можно расширить диапазон регулировки выходного напряжения, но при этом возрастет выходная мощность ШИМ регулятора, соответственно необходимо правильно подобрать радиатор охлаждения для силового транзистора. Транзистор КТ815 так же должен быть установлен на небольшой теплоотвод.

Дроссель — намотан на ферритовом кольце диаметром 25-30 мм, проводом 0,8-1 мм, намотка в один слой до заполнения.

Измените калибровочной коэффициент для более точной настройки выходного напряжения:

#define KALL_U 7.405

-4
-5
-6
-7
-8

Скетч - http://rcl-radio.ru/?p=131081