Найти в Дзене
Radio-любитель

Регулятор температуры паяльника

Всем привет. Обычно для регулировки оптимальной температуры паяльника используют тиристорный регулятор, схем и вариантов таких регуляторов достаточное количество, неоднократно было опубликовано в радиолюбительской литературе. Однако у такого регулятора имеется один существенный недостаток — он создает помехи в широком диапазоне частот. Как показывает практика, даже включение фильтра на входе регулятора не устраняет этот недостаток.

В этом случае можно добавить, фильтр на выходе регулятора, который обычно вообще не устанавливают, и "излучателем" помех становится провод паяльника. А это не позволяет при включенном паяльнике проводить настройку некоторых высокочувствительные устройств (как пример можно привести, микрофонный усилитель или радиоприемная аппаратура).

Да сейчас, конечно, много различных паяльных станций, но для простых паяльников выход в этом случае есть — можно пользоваться регулятором, в котором нет тиристора. Вот такая схема одного из вариантов подобного регулятора попалась мне, которая приведена на рисунке в тексте статьи.

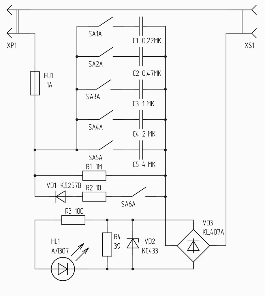
Схема регулятора паяльника
Схема регулятора паяльника

Пять независимых выключателей (SA1—SA5) позволяют "набирать" необходимую емкость балластного конденсатора и устанавливать соответствующую мощность на паяльнике, включенном в розетку XS1. Наименьшая мощность будет при замкнутых контактах SA1, наибольшая — когда замкнуты контакты всех выключателей.

С указанными на схеме номиналами конденсаторов можно изменять мощность, на паяльнике, от 15 до 60 Вт, а также питать паяльник, рассчитанный на меньшее напряжение питания (если такой у кого-то есть таковые в наличии).

Чтобы расширить диапазон регулировки мощности в области 40...60 Вт, в схеме установлены диод VD1, ограничительный резистор R2 и выключатель SA6. Сочетание диода и балластного конденсатора (или нескольких конденсаторов) искажает форму напряжения на нагрузке, но уровень искажений (а значит, и создаваемых регулятором помех) существенно ниже по сравнению с тиристорным регулятором. С диодом и конденсаторами эффективное напряжение на паяльнике может несколько превышать напряжение сети.

Максимальная мощность нагрузки (60 Вт) определяется допустимым током, протекающим через стабилитрон VD2 и резистор R4. Если мощность паяльника заранее известна, можно обойтись меньшим числом ступеней регулирования. Так, при использовании паяльника мощностью, к примеру 18 Вт в регуляторе не нужны конденсатор С5, выключатели SA5 и SA6. Правый по схеме вывод резистора R2 подключают напрямую к соединенным вместе выводам оставшихся конденсаторов.

Диод на схеме должен быть мощным, выдерживающим большой импульсный ток, поскольку возможна ситуация, когда через него разряжается вся батарея конденсаторов. Конденсаторы — К73-17, С4 и С5 составляют из нескольких параллельно соединенных конденсаторов меньшей емкости. На схеме приведены номинальные напряжения 250 В, большинство этих элементов выдерживает напряжение сети. Для более надежной работы можно сразу установить конденсаторы на напряжение 400 В, но при этом значительно возрастут габариты регулятора.

-2