Найти в Дзене

Гидроочистка дистиллятов, основы

Основной целью процесса гидроочистки и гидрообессеривания топливных дистиллятов является улучшение качества последних за счет удаления таких нежелательных компонентов, как сера, азот, кислород, металлорганические соединения и смолистые вещества, непредельные соединения. Назначение процесса, сырье и продукты Гидроочистку и гидрообессеривание бензиновых фракций проводят с целью подготовки сырья для установки каталитического риформинга. Такая предварительная обработка способствует улучшению некоторых важных показателей процесса риформинга, а именно: Подвергаемые гидроочистке бензиновые фракции имеют различные температурные пределы выкипания в зависимости от дальнейшей их переработки: Основным продуктом, получаемым при гидроочистке бензиновых фракций, является стабильный гидрогенизат, выход которого составляет 90 - 99% (масс.), содержание в гидрогенизате серы не превышает 0,002% (масс.). Гидроочистку керосиновых и дизельных фракций проводят с целью снижения содержания серы до норм, установ
Оглавление

Основной целью процесса гидроочистки и гидрообессеривания топливных дистиллятов является улучшение качества последних за счет удаления таких нежелательных компонентов, как сера, азот, кислород, металлорганические соединения и смолистые вещества, непредельные соединения.

Назначение процесса, сырье и продукты

Гидроочистку и гидрообессеривание бензиновых фракций проводят с целью подготовки сырья для установки каталитического риформинга. Такая предварительная обработка способствует улучшению некоторых важных показателей процесса риформинга, а именно:

  • глубины ароматизации сырья;
  • октанового числа получаемого бензина;
  • увеличению срока службы катализатора.

Подвергаемые гидроочистке бензиновые фракции имеют различные температурные пределы выкипания в зависимости от дальнейшей их переработки:

  • из фракций 85-180 °С и 105-180 °С - обычно путем платформинга получают высококачественные бензины;
  • из фракций 60-85 °С, 85-105 °С, 105-140 °С и 130-165 °С - концентраты соответственно бензола, толуола и ксилолов.

Основным продуктом, получаемым при гидроочистке бензиновых фракций, является стабильный гидрогенизат, выход которого составляет 90 - 99% (масс.), содержание в гидрогенизате серы не превышает 0,002% (масс.).

Гидроочистку керосиновых и дизельных фракций проводят с целью снижения содержания серы до норм, установленных стандартом, и для получения товарных топливных дистиллятов с улучшенными характеристиками сгорания и термической стабильности. Одновременно снижается коррозионная агрессивность топлив и уменьшается образование осадка при их хранении.

Типичным сырьем при гидроочистке керосиновых дистиллятов являются фракции 130-240 °С и 140-230 °С прямой перегонки нефти. Однако при получении некоторых видов топлив верхний предел выкипания может достигать 315 °С. Целевым продуктом процесса является гидроочищенная керосиновая фракция, выход которой может достигать 96 - 97% (масс.). Кроме того получаются небольшие количества низкооктановой бензиновой фракции (отгон), углеводородные газы и сероводород.

Одной из важных областей применения гидроочистки является производство малосернистого дизельного топлива из соответствующих дистиллятов сернистых нефтей. В качестве исходного дистиллята обычно используют керосин-газойлевые фракции с температурами выкипания 180-330 °С, 180-360 °С и 240-360 °С (метод разгонки стандартный). Выход стабильного дизельного топлива с содержанием серы не более 0,2% (масс.) составляет 97% (масс.). Побочными продуктами процесса являются низкооктановый бензин (отгон), углеводородный газ, сероводород и водородсодержащий газ.

Гидроочистке нередко подвергают дистилляты вторичного происхождения (газойли коксования, каталитического крекинга, висбрекинга и т. п.) как таковые или чаще в смеси с соответствующими прямогонными дистиллятами.

Технологический режим процесса гидроочистки

Процесс гидроочистки осуществляют на алюмокобальтмолибденовом (Аl-Со-Мо) или на алюмоникельмолибденовом (Аl-Ni-Мо) катализаторе при условиях, приведенных ниже:

Используемый водородсодержащий газ, как правило, получают с установки каталитического риформинга; содержание в нем водорода колеблется от 60 до 95% (об.).

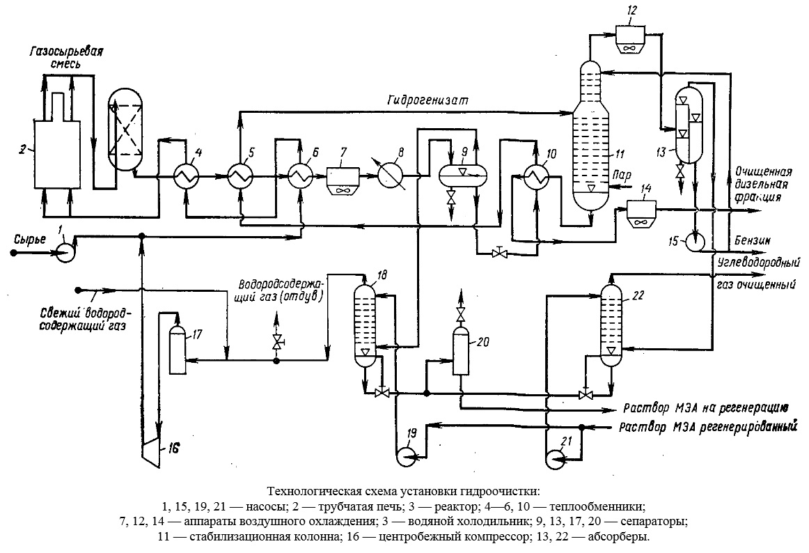
Технологическая схема установки гидроочистки

Технологические схемы промышленных установок гидроочистки имеют много общего и различаются по мощности, размерам и технологическому оформлению секций сепарации и стабилизации. В составе промышленных комбинированных установок, например, на комбинированной установке ЛК-6у имеются секции для гидрообессеривания дистиллятов дизельных и реактивных топлив.

-2

Установка гидроочистки дистиллята дизельного топлива включает в себя реакторный блок, состоящий из печи и одного реактора, системы стабилизации гидроочищенного продукта, удаления сероводорода из циркуляционного газа, а также промывки от сероводорода дистиллята. Процесс проводится в стационарном слое алюмокобальтмолибденового катализатора.

Сырье, подаваемое насосом 1, смешивается с водородсодержащим газом, нагнетаемым компрессором 16. После нагрева в теплообменниках 6 и 4 и в змеевике трубчатой печи 2 смесь при температуре 380 - 425 °С поступает в реактор 3. Разность температур на входе в реактор и выходе из него не должна превышать значений регламентированных для конкретного катализатора (от 10 до 50 °С).

Продукты реакции охлаждаются в теплообменниках 4, 5 и 6 до 160 °С, нагревая одновременно газосырьевую смесь, а также сырье для стабилизационной колонны. Дальнейшее охлаждение газопродуктовой смеси осуществляется в аппарате воздушного охлаждения 7, а доохлаждение (примерно до 38 °С) - в водяном холодильнике 8.

Нестабильный гидрогенизат отделяется от циркуляционного газа в сепараторе высокого давления 9. Из сепаратора гидрогенизат выводится снизу, проходит теплообменник 10, где нагревается примерно до 240 °С, а затем теплообменник 5 и поступает в стабилизационную колонну 11.

На некоторых установках проводится высокотемпературная сепарация газопродуктовой смеси. В этом случае смесь разделяется при температуре 210 - 230 °С в горячем сепараторе высокого давления; уходящая из сепаратора жидкость поступает в стабилизационную колонну, а газы и пары — в аппарат воздушного охлаждения. Образовавшийся конденсат отделяется от газов в холодном сепараторе и направляется также в стабилизационную колонну.

Циркуляционный водородсодержащий газ после очистки в абсорбере 18 от сероводорода водным раствором моноэтаноламина возвращается компрессором 16 в систему.

В низ колонны 11 вводится водяной пар. Пары бензина, газ и водяной пар по выходе из колонны при температуре около 135 °С поступают в аппарат воздушного охлаждения 12, и газожидкостная смесь разделяется далее в сепараторе 13. Бензин из сепаратора 13 насосом 15 подается на верх колонны 11 в качестве орошения, а балансовое его количество выводится с установки. Углеводородные газы очищаются от сероводорода в абсорбере 22.

Гидроочищенный продукт, уходящий с низа колонны 11, охлаждается последовательно в теплообменнике 10, аппарате воздушного охлаждения 14 и с температурой 50 °С выводится с установки.

На установке имеется система для регенерации катализатора (выжиг кокса) газовоздушной смесью при давлении 2 - 4 МПа и температуре 400 - 550 °С. После регенерации катализатор прокаливается при 550 °С и 2 МПа газовоздушной смесью, а затем система продувается инертным газом.

Если статья была вам интересной и полезной, ставьте лайк, а если хотите ежедневно получать новые статьи и узнавать больше о нефтепереработке, то подписывайтесь на канал.