Найти в Дзене
ФандоринЪ

Настройка регулятора Woodward и топливной рейки на судовом дизеле.

Если ваши руки ни разу не касались топливной рейки на судовом дизеле в паре с Woodward или любым другим регулятором, то я советую даже не пытаться её трогать без четкого понимания, что конкретно вы собираетесь делать. В моём случае это стоило 5 дней безвылазного головняка в машинном отделении в совокупе с бешеным клиентом и вечно горящими сроками сдачи парохода. К слову, это было на том же самом рыболове, на котором была проблема со скачками напряжения. Проблема и решение в данной статье. Разбор проблемы. Погнали. Изначальная проблема, с которой обратился заказчик: После пятилетнего дока со всеми вытекающими, во время движения вперед судно никуда не едет. При смене положения "Гашетки" назад - всё работает, судно едет назад. Ок, еду разбираться. Краткая справка по двигательной установке: Двигатель: MAN 32/40, 7 цилиндров, рядный. Система управления пропульсией: Alphatronica 2000. Валогенератор: 1200 кВт. Первое, на что грешили - система управления пропульсией. После нескольких часов т
Оглавление

Если ваши руки ни разу не касались топливной рейки на судовом дизеле в паре с Woodward или любым другим регулятором, то я советую даже не пытаться её трогать без четкого понимания, что конкретно вы собираетесь делать. В моём случае это стоило 5 дней безвылазного головняка в машинном отделении в совокупе с бешеным клиентом и вечно горящими сроками сдачи парохода. К слову, это было на том же самом рыболове, на котором была проблема со скачками напряжения. Проблема и решение в данной статье.

Разбор проблемы. Погнали.

Изначальная проблема, с которой обратился заказчик: После пятилетнего дока со всеми вытекающими, во время движения вперед судно никуда не едет. При смене положения "Гашетки" назад - всё работает, судно едет назад. Ок, еду разбираться.

Вылет Сантьяго-Консепцион, Чили.
Вылет Сантьяго-Консепцион, Чили.

Краткая справка по двигательной установке:

Двигатель: MAN 32/40, 7 цилиндров, рядный.

Система управления пропульсией: Alphatronica 2000.

Валогенератор: 1200 кВт.

Первое, на что грешили - система управления пропульсией. После нескольких часов тыканья мультиметров в поисках ошибки обратной связи с двигателем не дали абсолютно никакого результата. Все сигналы на месте, обратная связь есть, но только при команде "Вперед" индекс топливной рейки стремился к нулю, подобно моему настроению. Понимание того, что вкл/выкл системы целиком никак не решит проблему заставляло мой мультиметр трепетать от счастья, что никак не клеилось с планами кошелька заказчика и моим желанием поскорей вернуться домой.

Как искал обратную связь простым языком.

Дано: 1. Двигатель 2. Система пропульсии.

Чтобы двигатель понимал сколько нужно дать жару, система пропульсии должна сообщить о том, сколько ей надо мощности. В то же самое время, система пропульсии должна сообщить двигателю, сколько она приняла "на грудь", а двигатель должен сказать сколько у него есть, и сколько он уже дал. Получается какой-никакой замкнутый круг. Если одна система не сообщит другой о своих планах, то ничего работать не будет, и пароход никуда не поедет. Вся эта вакханалия заключается в нескольких датчиках и потенциометрах. В системе пропульсии стоит потенциометр, который наглухо прикручен к сервомотору, в свою очередь толкающий посредством гидравлики винт, меняя его положение. Зная положение винта, потенциометр сообщает двигателю о его текущем статусе, а двигатель добавляет или убавляет мощность, толкая топливную рейку.

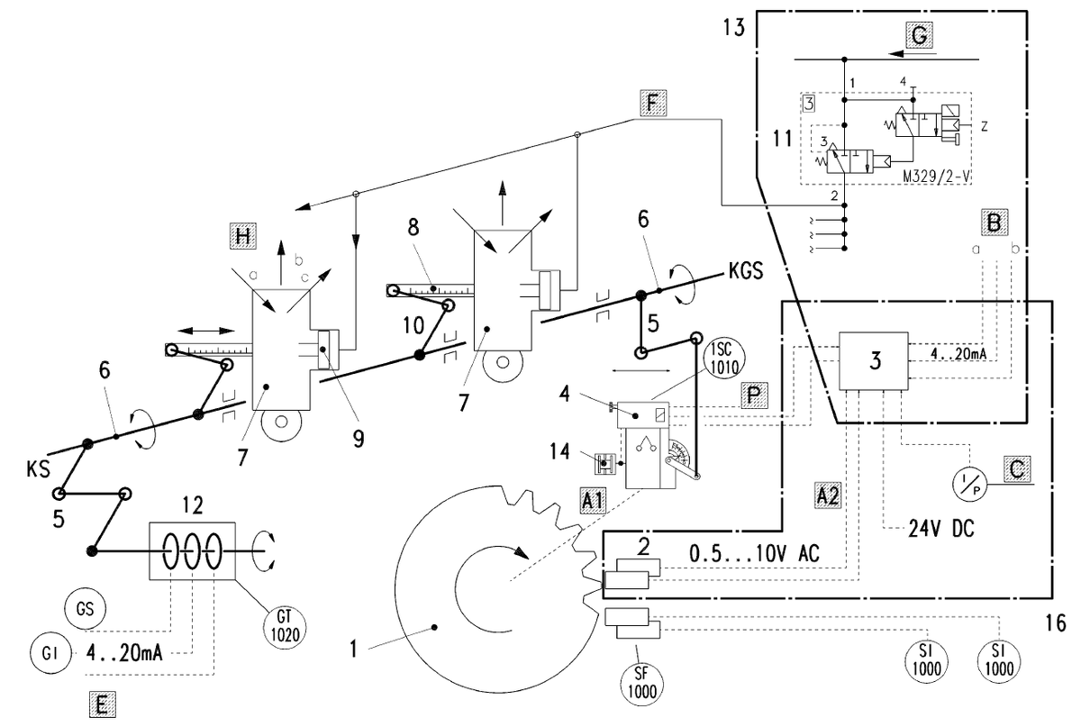
Cхема принципа работы регулятора. Если понятно, пишите в комментах "+". Мне важно знать насколько вы разбираетесь в теме, чтобы выдавать нужный для вас контент. Если не совсем понятно - ничего страшного, пишите "-", разберу более подробно.
Cхема принципа работы регулятора. Если понятно, пишите в комментах "+". Мне важно знать насколько вы разбираетесь в теме, чтобы выдавать нужный для вас контент. Если не совсем понятно - ничего страшного, пишите "-", разберу более подробно.

Подключив мой изрядно возбудившийся мультиметр к датчику обратной связи регулятора, я понял, что проблема не в пропульсии, а именно в двигателе. При остановленном моторе датчик выдавал около 7 мА, что никак не вязалось с заводскими настройками. При стоячем двигателе и механическом положении рейки 0 мм показания должны быть в диапазоне от 4 до 4.85 мА. Я собрал все свои вопросы в заметки рабочего бесполезного айфона "SE", и пошел с ними к старшему механику. В итоге выяснилось, что на выходе из дока у них уже были проблемы с запуском и система выдавала ошибку "Перегрузка двигателя". А перед этим было произведено обслуживание регулятора Woodward сторонней организацией, естественно, без лицензии. Записав всю информацию в историю болезни парохода отправился проверять показания на рейке. Вот оно! Проблема найдена. Топливная рейка упиралась в трубку смазки на первом цилиндре и не давала упасть до нуля.

Не буду отмечать стрелочками, но на заднем фоне видно, что механический стоп упирается в капилляр смазки на первом цилиндре и не дает рейке опуститься.
Не буду отмечать стрелочками, но на заднем фоне видно, что механический стоп упирается в капилляр смазки на первом цилиндре и не дает рейке опуститься.

То есть, после обслуживания регулятора, хлопцы с прямыми руками установили его на место, и даже не проверили положение топливной рейки. В итоге команда запускала двигатель не с нуля, а с 10% нагрузки, что вводило в заблуждение датчик обратной связи. Кстати, вот и он:

Показания при стоячем двигателе.
Показания при стоячем двигателе.
Датчик в профиль. Если нужна инструкция, пишите в комментах, скину.
Датчик в профиль. Если нужна инструкция, пишите в комментах, скину.

Решение проблемы.

Чтобы решить проблему, нужно полностью перенастроить регулятор, топливную рейку и обратную связь. Для этого нам понадобятся:

  1. Ключи накидные на 17 и 19
  2. Маркер для того, чтобы вернуть всё в зад, если что-то пойдет не так.
  3. Мультиметр, подключенный на показания в мА.
  4. Бумажка от старшего механика, где написано - какие показания были с постройки судна.
  • Для начала выставляем 0 мм на регуляторе.
Если не выставить 0, то будут проблемы с запуском.
Если не выставить 0, то будут проблемы с запуском.
  • Выставляем 0 на всех топливных насосах.
Около 4 мА должно быть на сенсоре обратной связи при регуляторе и топливной рейке на нуле.
Около 4 мА должно быть на сенсоре обратной связи при регуляторе и топливной рейке на нуле.
  • Выставляем максимум.
По документации судна шкала положения регулятора 7.9 должна соответствовать около 18.5 мА обратной связи.
По документации судна шкала положения регулятора 7.9 должна соответствовать около 18.5 мА обратной связи.

Готово! Заводимся и проверяем работу двигателя. Есть еще много нюансов по настройке отдельных элементов рейки, такие как: расширение хода регулятора, отдельная настройка датчика обратной связи, выставление максимальной позиции топливной рейки.

Диаграмма работы после настройки. Новый двигатель, господа!
Диаграмма работы после настройки. Новый двигатель, господа!

Лайк, если было интересно. Подписка, если хочется больше подобного контента. Всех обнял-приподнял,

ФандоринЪ.

-10