Найти в Дзене

Опять блок питания Vaillant turbo TEC pro VUW INT 242/3-3

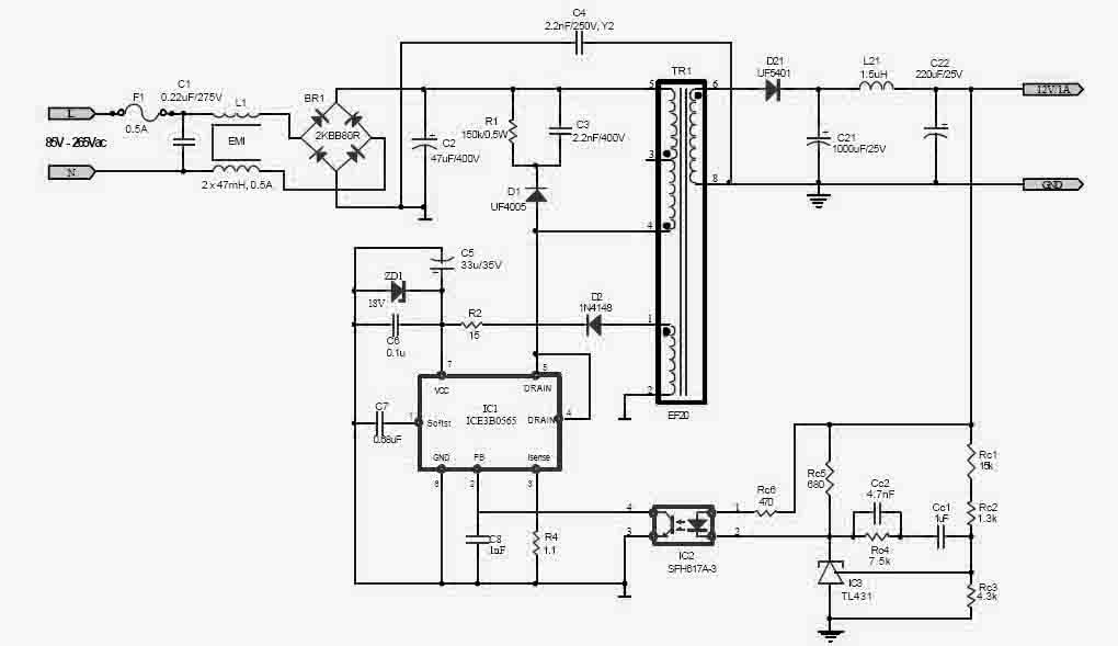
Плата после грозы. Неисправность проявляла себя в виде отсутствующего напряжения на выходе БП и заниженного опорного питания ШИМ (iceb0565)(4,5 вольт вместо 14). Сначала подумал на неисправный ШИМ, но его замена не спасла ситуацию.. Проверка элементов выявила слабую утечку в диодах выпрямителя опорного напряжения в обратном направлении(уже второй раз попадается такая зараза). Утечка была микроскопическая. Диоды эти на картинке стеклянные, красные, слева внизу под ШИМ. После их замены все гуд. Схема для понимания.. не совсем похожа, но она....

Плата после грозы. Неисправность проявляла себя в виде отсутствующего напряжения на выходе БП и заниженного опорного питания ШИМ (iceb0565)(4,5 вольт вместо 14). Сначала подумал на неисправный ШИМ, но его замена не спасла ситуацию.. Проверка элементов выявила слабую утечку в диодах выпрямителя опорного напряжения в обратном направлении(уже второй раз попадается такая зараза). Утечка была микроскопическая. Диоды эти на картинке стеклянные, красные, слева внизу под ШИМ. После их замены все гуд.

-2

Схема для понимания.. не совсем похожа, но она....