Найти в Дзене
=РадиотехникА=

Индикатор КЗ витков

Здравствуйте ! Интересная схемка попалась , несложная , вот и решил собрать , заодно и самому посмотреть на деле как работает . Определяем по звуковой и световой индикации : HL1(синий) - сигнализирует , что обмотка НЕ В ОБРЫВЕ (имеет сопротивление) HL2(красный) - сигнализирует , что обмотка В ОБРЫВЕ Гр1(динамик) - сигнализирует , что нет короткозамкнутых витков . Схема рабочая , но недостатки конечно же есть : 1. С малой индуктивностью (дроссели , тр-ры ,....) не определить на КЗ витки . Звуковая индикация имеет разную громкость , тут нужно уже привыкать к этому устройству. 2. Двухполярное питание , требуется дополнительная схемка преобразователя с однополярного. Хотя можно два элемента 18650 . Вкратце : схемка работает на самоиндукции , мультивибратор Т1 и Т2 генерирует импульсы ЗЧ. Эти импульсы через Т4 подаются на исследуемую обмотку , если она исправна и не имеет КЗ , то появляются импульсы самоиндукции обратной полярности , которые через диод поступают на усилитель Т
Оглавление

Здравствуйте !

Интересная схемка попалась , несложная , вот и решил собрать , заодно и самому посмотреть на деле как работает .

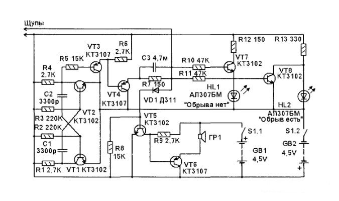
Схема принципиальная
Схема принципиальная

Определяем по звуковой и световой индикации :

HL1(синий) - сигнализирует , что обмотка НЕ В ОБРЫВЕ (имеет сопротивление)

HL2(красный) - сигнализирует , что обмотка В ОБРЫВЕ

Гр1(динамик) - сигнализирует , что нет короткозамкнутых витков .

-2

Схема рабочая , но недостатки конечно же есть :

1. С малой индуктивностью (дроссели , тр-ры ,....) не определить на КЗ витки . Звуковая индикация имеет разную громкость , тут нужно уже привыкать к этому устройству.

2. Двухполярное питание , требуется дополнительная схемка преобразователя с однополярного. Хотя можно два элемента 18650 .

-3

Вкратце : схемка работает на самоиндукции , мультивибратор Т1 и Т2 генерирует импульсы ЗЧ. Эти импульсы через Т4 подаются на исследуемую обмотку , если она исправна и не имеет КЗ , то появляются импульсы самоиндукции обратной полярности , которые через диод поступают на усилитель Т5 ; Т6 далее на динамик .

Световая индикация определяет только сопротивление обмотки , при проверке реле РЭС22 светились оба светодиода .

Пробовал с одним витком КЗ , на фильтре импульсного БП , громкость существенно снизилась (почти не слышно) .

Видео есть короткое 👇

Остались вопросы , пишите в комментариях , помогу чем смогу 🙂

Всем удачных ремонтов , самоделок , пока 👋

⚡⚡⚡⚡⚡⚡⚡⚡⚡⚡⚡⚡⚡⚡