Найти в Дзене
Black Science

В России выдали патент на вечный двигатель. Разве такая машина существует?

Что?!?!? Что происходит, вообще? Вечным двигателем называют воображаемое устройство, которое способно работать неограниченное время, а количество выдаваемой им энергии намного больше, чем та, которую он потребляет. На протяжении веков исследователи по всему миру стремились создать подобное устройство. Их попытки оказались тщетны, поэтому цель окрестили простой мечтой. Однако, как сообщает «Газета.Ru», изобретатель Анатолий Щербатюк получил патент на создание подобного устройства. Разбираемся, как такое могло произойти и возможно ли вообще создать вечный двигатель. Материал создан при поддержке Postnews. Ищите на сайте больше научных новостей! Что произошло? Патент на вечный двигатель был выдан Анатолию Щербатюку еще в августе 2020 года. С новым изобретением Щербатюк обратился в президиум РАН, откуда письмо было отправлено в Комиссию по борьбе со лженаукой. По словам главы Комиссии, академика Евгения Александрова, в самом факте очередного проекта «вечного двигателя» и отправке его на
Оглавление

Что?!?!? Что происходит, вообще?

Вечным двигателем называют воображаемое устройство, которое способно работать неограниченное время, а количество выдаваемой им энергии намного больше, чем та, которую он потребляет. На протяжении веков исследователи по всему миру стремились создать подобное устройство. Их попытки оказались тщетны, поэтому цель окрестили простой мечтой.

Однако, как сообщает «Газета.Ru», изобретатель Анатолий Щербатюк получил патент на создание подобного устройства. Разбираемся, как такое могло произойти и возможно ли вообще создать вечный двигатель.

Материал создан при поддержке Postnews. Ищите на сайте больше научных новостей!

Спойлер: этот «двигатель» не вечный
Спойлер: этот «двигатель» не вечный

Что произошло?

Патент на вечный двигатель был выдан Анатолию Щербатюку еще в августе 2020 года. С новым изобретением Щербатюк обратился в президиум РАН, откуда письмо было отправлено в Комиссию по борьбе со лженаукой.

По словам главы Комиссии, академика Евгения Александрова, в самом факте очередного проекта «вечного двигателя» и отправке его на рассмотрение РАН нет ничего нового, поскольку к ним приходит множество подобных идей. Иногда они пересылаются даже из администрации президента. Однако внимание Комиссии заставила обратить на себя именно выдача патента.

Анатолий Щербатюк, изобретатель (или «изобретатель?»)

Мой двигатель не нарушает законов термодинамики, поскольку черпает энергию из окружающей среды, аналогично двигателям, работающим на энергии Солнца, или энергии радиоактивного распада. Я хозяин этого патента, теперь имею право распоряжаться им, как хочу. Продам его, и все

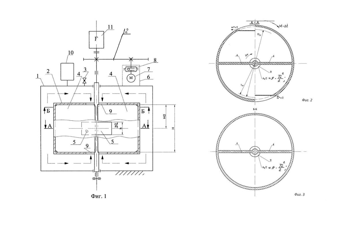
Автор признался, что на создание работающей модели может потребоваться до 5 млн рублей. Как утверждает Щербатюк, устройство относится к области энергетики, а именно — роторным инерционным двигателям, которые используют экологически чистую, возобновляемую энергию силы инерции центростремительного ускорения жидкости.

Схемы устройства Анатолия Щербатюка из материалов Роспатента
Схемы устройства Анатолия Щербатюка из материалов Роспатента

В то же время отечественные специалисты внимательно изучают появляющиеся изобретения на предмет достоверности. Они заявили, что сама по себе формулировка «возобновляемая энергия силы инерции центростремительного ускорения» научно некорректна, поскольку у силы инерции нет энергии.

«Автор этого устройства решил, что двигатель должен все время разгоняться, потому что с одной стороны жидкость засасывается с низким давлением, а выбрасывается из-за центробежной силы — с высоким. И чтобы ротор не разлетелся, нужно нагрузить его динамо-машиной, которая будет снимать энергию», — пояснил академик Александров, добавив, что «двигатель» в итоге все равно остановится из-за вязкой силы трения.

Другими словами, устройство вечного двигателя невозможно, так как оно нарушает законы термодинамики.

Евгений Александров, глава Комиссии по борьбе со лженаукой

Для нынешней России стала характерной вера в чудеса, старательно насаждаемая федеральным телевидением с ее «битвами экстрасенсов» и «шагами за горизонт». Это приносит свои плоды. Перед нами пример краха системы экспертизы в РФ. Это может привести к катастрофическим последствиям, так как отсутствие добросовестной экспертизы в условиях изоляции и отсутствия контактов с мировым экспертно-научным сообществом неизбежно приведет к продвижению лженаучных проектов в самых разных областях деятельности

Борьба со лженаукой необходима, поэтому российские ученые прилагают все силы для поиска и использования достоверной информации.

Так тоже не получится
Так тоже не получится

Сможем ли мы когда-нибудь изобрести вечный двигатель?

Почти сразу после того, как люди создали машины, они попытались создать устройства, которые бы вечно работали сами по себе. Однако машины никогда не работали и, вероятно, не будут работать так, как надеялись их изобретатели.

Концепция неустанно работающего устройства нарушает первый и второй законы термодинамики. Первый гласит, что энергия не может быть создана или уничтожена, а только преобразована из одной формы в другую. Вечный двигатель должен производить работу без затрат энергии. Второй закон гласит, что изолированная система будет двигаться к состоянию беспорядка. Кроме того, чем больше энергии трансформируется, тем больше ее тратится впустую. Однако вечный двигатель должен обладать энергией, которая никогда не тратится просто так и не переходит в неупорядоченное состояние.

В то время как большинство попыток создания вечного двигателя проходили в духе научных исследований, другие были направлены на то, чтобы обмануть и заработать деньги.

Если бы вечный двигатель работал, он бы обладал определенными свойствами. Будучи совершенно бесшумным, он не мог бы выделять тепло или излучение из-за невозможности потери энергии. Даже в этом случае такая машина не могла бы работать вечно, поскольку из-за вращения ее части постоянно набирали бы обороты. А это в конечном итоге замедлило бы ее работу или остановило вовсе.

Но почему люди продолжают пытаться создать подобную чудо-машину, когда все законы физики говорят, что это невозможно? Вероятно, изобретателям не удается уловить величайшую силу науки — ее логическое единство. Нельзя просто отбросить один закон, который «не нравится», не разрушая всю логическую структуру физики.

Подписывайтесь на канал!

Ставьте лайк, читайте другие посты: