Найти в Дзене
Строим мечту

Отопление дома. Проект.

Есть у меня план. Заехать в дом в этом году. Желательно до отопительного сезона. Вообще, желательно до июля. Вообще план был заехать в дом до прошлого отопительного сезона, но проблемы с финансами и прочие мелкие неприятности сместили дату на год. Для того, чтобы заехать в дом летом, необходимы две вещи: Санузел со всем оборудованием, это тема отдельной статьи, а сегодня речь пойдет о котельной. Первое, с чем я определился, это то, как я буду отапливать дом и греть воду. Решение в условиях призрачной перспективы подключения к газу в далеком будущем было очевидным: основной твердотопливный котел (кто бы знал год назад, как цены на дрова и пиломатериал взлетят) в паре с резервным электрическим котлом греют буферную емкость на 1,5-2 тонны и бойлер косвенного нагрева. Почему именно так? Дрова на момент проработки концепции были самым дешевым видом топлива (дешевле газа). буферная емкость нужна для того, чтобы не топить котел постоянно. 2х тонн воды в емкости вполне хватит в среднестатисти
Есть у меня план. Заехать в дом в этом году. Желательно до отопительного сезона. Вообще, желательно до июля.

Вообще план был заехать в дом до прошлого отопительного сезона, но проблемы с финансами и прочие мелкие неприятности сместили дату на год. Для того, чтобы заехать в дом летом, необходимы две вещи:

  • рабочий санузел с душевой кабиной (об этом чуде мысли криворуких китайцев будет отдельная гневная статья), унитазом и умывальником
  • Рабочая котельная, которая может греть батареи, желательно, чтобы могла греть теплый пол (но это можно отложить до осени) и, главное, котельная должна греть воду для душа (умыться водой с температурой +4 градуса я могу без проблем, а вот помыться... легче в проруби искупаться)

Санузел со всем оборудованием, это тема отдельной статьи, а сегодня речь пойдет о котельной.

Первое, с чем я определился, это то, как я буду отапливать дом и греть воду. Решение в условиях призрачной перспективы подключения к газу в далеком будущем было очевидным: основной твердотопливный котел (кто бы знал год назад, как цены на дрова и пиломатериал взлетят) в паре с резервным электрическим котлом греют буферную емкость на 1,5-2 тонны и бойлер косвенного нагрева. Почему именно так? Дрова на момент проработки концепции были самым дешевым видом топлива (дешевле газа). буферная емкость нужна для того, чтобы не топить котел постоянно. 2х тонн воды в емкости вполне хватит в среднестатистические 15 градусов мороза на сутки, т.е. котел можно будет топить раз в сутки в оптимальном для котла режиме +80 +85 градусов.

На случай диких холодов, ночных неожиданных заморозков и прочих форсмажоров в дополнение к твердотопливному котлу нужен электрокотел, который будет включаться по термостату, когда температура в доме падает ниже скажем 15 градусов. Так же электрокотел будет включаться в ночное время, если буферная емкость не нагрета.

Отдельно стоит упомянуть о бойлере косвенного нагрева. Почему более дорогой в покупке и обвязке косвенник а не электрический накопительный водонагреватель? все просто. Обычный электрический бойлер имеет мощность 2... максимум 3 кВт. Бойлер косвенного нагрева может переварить до 30 кВт (как раз мощность выбранного твердотопливного котла), соответственно время нагрева воды уменьшится в 10 раз, и даже при работе твердотопливного котла вообще может греть воду до 50 градусов в проточном режиме, что для меня очень актуально, учитывая любовь некоторых членов нашей семьи к водным процедурам.

Итак, концепция определена, очередь за проектом. Но проект долгое время не получался. Я пересмотрел кучу видео, прочитал десятки специализированных статей, но все это было не то. Ни кто не объединяет в одну систему твердотопливный котел, электро котел теплоаккумулятор и буферную емкость, да еще при этом в довесок две системы отопления: теплые полы и радиаторы. В итоге, конечный вариант проекта у меня получился буквально пару недель назад, когда ванная комната была уже готова, и я во всю занимался стенами котельной.

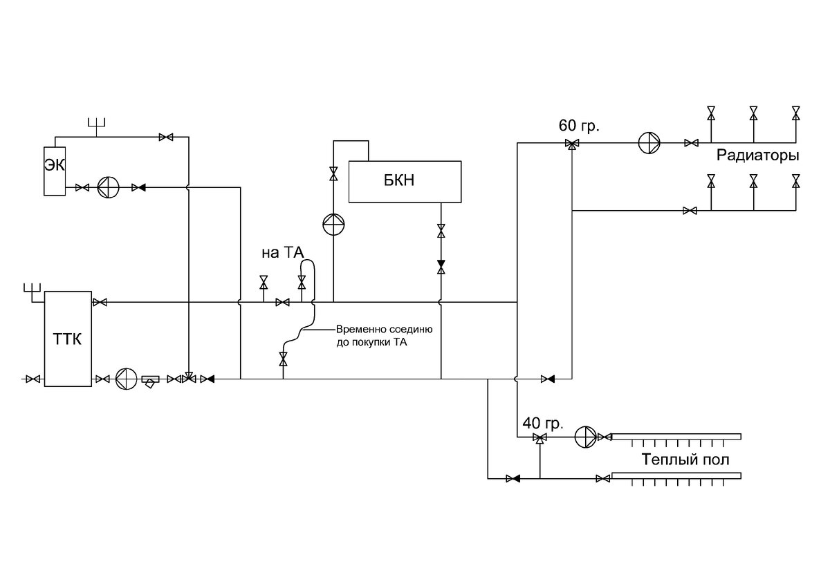
На схеме не обозначен экспонзомат, который будет установлен на обратке ближе к электрокотлу. Так же не обозначены воздухоотводчики, размещение которых придется подбирать по месту в местах, где поток теплоносителя уходит вниз.
На схеме не обозначен экспонзомат, который будет установлен на обратке ближе к электрокотлу. Так же не обозначены воздухоотводчики, размещение которых придется подбирать по месту в местах, где поток теплоносителя уходит вниз.
По сокращениям на схеме:
ТТК - твердотопливный котел Кобальт 35
ЭК - Электрический котел 12 кВт
БКН - Бойлер косвенного нагрева Kospel WP140
ТА - Теплоаккумулятор (буферная емкость, модель пока не подобрал)

В итоге на такую комбинацию отопителей/потребителей у меня получилось 5 насосов, два из которых должны быть с частотным регулированием и работать круглосуточно, так как в радиаторной системе и на теплых полах будут установлены термостатические головки для регулирования температуры путем уменьшения потока теплоносителя. На твердотопливный котел уже куплен насос 32/60, так как котел не слабенький, на 35 кВт, и этому насосу надо будет прокачивать не только 70 литров теплоносителя в котле, а еще и 2 тонны теплоносителя в буферной емкости (хотя возможно в дальнейшем придется насос заменить на более слабый, эксплуатация покажет правильность моих ориентировочных расчетов). Работать этот насос будет только во время работы твердотопливного котла.

Для электрокотла и для буферной емкости куплены два абсолютно одинаковых насоса Unipump 25/40, так как при не работающем твердотопливном котле и остывшей буферной емкости (летом) необходимо будет, чтобы объем теплоносителя, который будет поступать от электрокотла в буферную емкость был равен объему теплоносителя, который будет забираться бойлером. Запускаться оба насоса будут от команд электрокотла и теплоаккумулятора соответственно, ими же будут останавливаться (в электркотле есть отдельная колодка для этого, а к бойлеру докуплю термореле за 500 руб.)

Так же придется установить 5 обратных клапанов. Пытался от них избавиться, но в данной конкретной схеме, если убрать обратные клапаны, то произойдет переворачивание потока.

Так же придется потратиться на узлы регулирования температуры теплоносителя перед разводкой на радиаторы и перед коллектором теплого пола, так как температура теплоносителя из буферной емкости может варьироваться в течении дня от +30 до +85 и обратно. Еще один узел трегулирования температуры теплоносителя стоит на обратке перед твердотопливным котлом для защиты последнего от конденсата.

И еще один нюанс системы: она должна без проблем работать еще до того, как будет куплена и установлена буферная емкость. Долго думал, как это реализовать, в итоге обошелся 4 шаровыми кранами и одной временной перемычкой.

Эту схему я и буду реализовывать в своей котельной, если в последний момент опять что то не переделаю, и не придумаю, как оптимизировать расходы. С удовольствием выслушаю любые предложения по оптимизации данной схемы.