Добавить в корзинуПозвонить
Найти в Дзене

Technics RS-AZ7

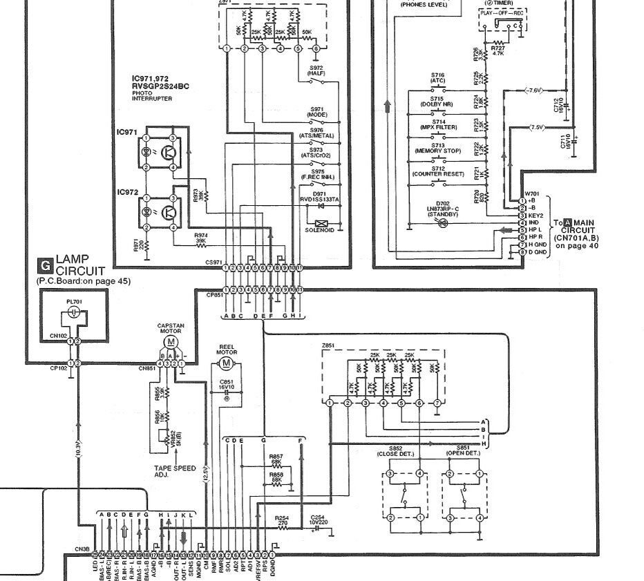
.....и так, чего у нас тут ? Опять Technics RS-AZ7 ? Сгоревшая лампочка подсветки кассеты (модуль G, 10.3 вольт)
..... Воспоминаю недобрым словом Audi A6, последних поколений,те что с большими моторами. Там чтоб сменить сгоревшую лампу в фаре, надо пол морды разобрать. Кто это придумал ? У меня тогда мозга не хватило это сделать самостоятельно,ездил в сервис. В сервис, лампочку поменять !!!

.....и так, чего у нас тут ? Опять Technics RS-AZ7 ? Сгоревшая лампочка подсветки кассеты (модуль G, 10.3 вольт)

..... Воспоминаю недобрым словом Audi A6, последних поколений,те что с большими моторами. Там чтоб сменить сгоревшую лампу в фаре, надо пол морды разобрать. Кто это придумал ? У меня тогда мозга не хватило это сделать самостоятельно,ездил в сервис. В сервис, лампочку поменять !!! Тупизм полный. Теперь во владении авто попроще в обслуживании. Даже батарею АКБ прописывать в систему не нужно, после замены. Иногда новые технологии так бесят,что слов нет.....так вот и с этой декой. Без полного изьятия ЛПМ из шасси,фигу с маслом вы доберетесь до нужного места.

-2

.....остальное надеюсь ни у кого особых сложностей не вызовет.

Хотя лично себе, поставил светодиод,чтоб забыть "о сгоревших лампочках".

-3