Найти в Дзене
Вячеслав Калашник

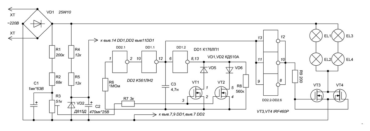
Стабилизатор мощности генератора.

Для резервного питания, в случае отсутствия сети или на даче часто используются бензиновые электрогенераторы. Однако электрогенераторы с большим запасом мощности стоят дорого, а малой мощности не позволяют включать нагрузку с большими пусковыми токами. Как правило, в маломощных генераторах используются асинхронные двигатели, которые имеют низкую нагрузочную способность (не более 80%). При

Для резервного питания, в случае отсутствия сети или на даче часто используются бензиновые электрогенераторы. Однако электрогенераторы с большим запасом мощности стоят дорого, а малой мощности не позволяют включать нагрузку с большими пусковыми токами. Как правило, в маломощных генераторах используются асинхронные двигатели, которые имеют низкую нагрузочную способность (не более 80%). При превышении данного условия напряжение на конденсаторах исчезнет, а значит, исчезнет магнитное поле ротора, следовательно, выходное напряжение упадет до нуля. В случае, когда генератор работал на полной мощности, а потом нагрузка резко уменьшилась, то напряжение на выходе генератора стремительно увеличивается (иногда даже до 450В). Причем восстановление напряжения до нормального уровня занимает по времени до 2 секунд. Это приводит к аварийным ситуациям. Ясно, что должно быть устройство, которое автоматически решало бы эту задачу. Принципиальная электрическая схема устройства представлена на рис.1. Принцип работы устройства основан на поддержании мощности загрузки на постоянном уровне, что позволит держать выходное напряжение генератора в стандартных пределах +/-15%. В основе устройства лежит широтно-импульсный генератор. Широтно-импульсный модулятор реализуется изменением коэффициента заполнения колебаний автогенератора в соответствии с входным напряжением. Регулирование коэффициента заполнения обеспечивается шунтированием времязадающего резистора R8 выходным сопротивлением полевых транзисторов. Коэффициент заполнения изменяется в пределах от 1до 99% периода рабочей частоты. Задающий генератор выполнен на основе 3х инверторов, причем могут быть использованы остающиеся в корпусах микросхемы логические элементы. Этот генератор малочувствителен к изменениям напряжения питания, благодаря пороговому напряжению близкому к 50% от напряжения питания. Широтно-импульсный модулятор построен на микросхеме DD1 и инверторе DD2. Микросхема DD1 содержит два инвертора и полевые (р-канальные и n-канальные) транзисторы. Западный аналог этой микросхемы - CD4007. Выходное сопротивление этих транзисторов почти линейно зависит от входного напряжения. Полевые транзисторы включены через диоды VD5,VD6 параллельно резистору R8. При высоком уровне на выходе генератора диод VD6 может проводить, т.е. выходное сопротивление n-канала включено параллельно с резистором R8. Подобным образом выходное сопротивление p-канала включается параллельно резистору R8 при низком уровне на выходе генератора. Широтно-импульсный модулятор реализуется изменением скважности импульсов генератора в соответствии с входным напряжением. Само изменение частоты колебаний минимально зависит от скважности, т.к. выходное сопротивление одного транзистора возрастает, а другого всегда уменьшается при любой величине управляющего напряжения. Таким образом, среднее за период значение шунтирующего резистор R8 сопротивления остается постоянным. Увеличение управляющего напряжения, поступающего на модулятор приводит к увеличению длительности выходных импульсов. Уменьшение управляющего напряжения соответственно к уменьшению длительности импульсов выходного сигнала. Частота колебаний остается неизменной.

Питание устройства осуществляется от стабилизатора на стабилитроне VD2. Управляющее напряжение снимается с резистора R3. На микросхеме DD2 выполнен усилитель мощности импульсов управления полевыми транзисторами VT3,VT4. В качестве нагрузки удобно выбрать лампы накаливания, включенные по две последовательно. Лампы накаливания на 220В и соответствующей мощности исходя из мощности генератора. Транзисторы VT3,VT4 марки IRFP460 выдерживают напряжение 500В, ток 20А. Максимальная рассеиваемая мощность составляет 280Вт, сопротивление канала 0,028Ом в открытом состоянии. Транзисторы допускают параллельное соединение, так как имеют положительный температурный коэффициент сопротивления. Настройка устройства заключается в том, что движок резистора R3 устанавливают в такое положение при котором (генератор вырабатывает ~70% мощности и выходное напряжение соответствует норме 220В) лампы накаливания чуть светятся. В этом случае при сбросе нагрузки произойдет увеличение напряжения на выходе, что приведет к увеличению управляющего напряжения на входе генератора ШИМ. Длительность импульса его увеличится. Транзисторы VT3,VT4 большее время периода будут открыты, следовательно, лампы будут сильнее нагружать генератор переменного напряжения. Его напряжение быстро вернется к норме. Если же генератор переменного напряжения будет сильнее нагружен, то его выходное напряжение уменьшится. Следовательно, упадет управляющее напряжение, что приведет к уменьшению длительности импульса генератора ШИМ и нагрузочные лампы погаснут. И не будут нагружать генератор переменного тока. Быстродействие устройства зависит от постоянной времени интегрирующей цепочки R1,R2,C1. Вместо ламп накаливания можно использовать мощные резисторы. Транзисторы, диодный мост необходимо поставить на радиаторы. На один ватт рассеиваемой мощности необходимо 10см2 радиатора.