Найти в Дзене
Вячеслав

Чего следует опасаться в бассейнах

Интересные факты об отработке воды в общественных бассейнах
Плавательный бассейн. Так и хочется нырнуть.
Плавательный бассейн. Так и хочется нырнуть.

Здравствуй, уважаемый Читатель! В одной из статей я обещал рассказать про бассейны. Выполняю обещание. Речь будет идти об общественных бассейнах.

Это фитнессы, гостиницы, курорты, спортивные комплексы. Лично я считаю плавание одним из лучших видов спорта, в котором работают все без исключения мышцы организма, плюс отличная кардионагрузка. Бассейн - это, по большому счету, емкость со стоячей водой, которая подвергается очень быстрому загрязнению. Читатель, поставь дома банку с открытой водой, пусть постоит несколько дней, увидишь во что превращается вода даже без макания в нее чего-либо.

Больше всего грязи в бассейн приносят, безусловно, люди. Даже если мы с вами принимаем душ, все равно несем с собой массу продуктов своей жизнедеятельности (пот, частицы кожи, волосы, грязь, мочу, и прочее, о чем даже говорить не хочется).

У нас в стране разработаны нормативно-технические и санитарно-гигиенические требования к обустройству бассейнов, выполнение которых позволяет содержать бассейн в чистоте и порядке.

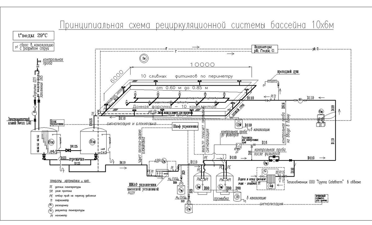
Примерная обвязка бассейна для обработки воды в детском бассейне.  Читатель, не пытайся вникнуть, просто оцени объем оборудования, требующегося для бассейна. Примерно тоже самое должно быть и у плавательных бассейнов. Оборудование обычно устанавливают под бассейнами.
Примерная обвязка бассейна для обработки воды в детском бассейне. Читатель, не пытайся вникнуть, просто оцени объем оборудования, требующегося для бассейна. Примерно тоже самое должно быть и у плавательных бассейнов. Оборудование обычно устанавливают под бассейнами.

Но одно дело, должно быть, а другое - как оно есть. Каждый капиталист-владелец бассейна стремится к увеличению прибыли и снижению издержек по содержанию. Эксплуатация оборудования, указанного на рисунке, требует больших денежных затрат. Специалисты, обслуживающие это оборудование, хотят кушать и кушать хотят хорошо. Любого к этим железкам не подпустишь. Требуются реагенты, новые фильтры и прочее, и прочее...

Что же будет делать капиталист?

1. Максимально увеличит продажу абонементов. При этом за здоровьем клиентов почти никто не следит. Не верите? Купите абонемент и пройдите в финтессе медосмотр. Не пропустят только прокаженного на последней стадии.

2. Снизит оборот воды в бассейне, только долив. Смена воды в бассейне - это целая спецоперация, тоже требующая больших затрат.

3. Наймет максимально дешевый персонал.

4. Максимально снизит время работы оборудования. Вплоть до того, что вода прозрачная, значит можно не включать. А то и просто сломалось, да и Бог с ним.

Часто, что делают владельцы (точнее их заставляют надзорные органы) - это исследование на коли-титр. Этот показатель характеризует загрязнение воды болезнетворными бактериями, в частности, кишечной палочкой. И дезинфекция путем добавления хлора (к нему я вернусь ниже) или марганцовки. Об исследовании на другие виды загрязнений речи не идет, вода прозрачная и ладно.

Существенно лучше обстоят дела с государственными бассейнами, там существуют карательные органы, которые головой отвечают за соблюдение всех норм. Там оно, как правило, все работает.

Но есть одна напасть, которой не избежать ни в частном, ни в государственном бассейне. Это неукротимое желание некоторых посещающих бассейн мочиться в воду. Не верите? А зря! Вот статья канадских ученых на эту тему.

Если лень открывать, объясню в двух словах. Канадские ученые провели исследование на предмет наличия мочи в плавательных бассейнах. Они обнаружили, что за 3 недели в бассейне емкостью 830000 литров (обычный такой 6-дорожный 25 м бассейн) накопилось 75 л мочи. (0,009%) Мало? Да, немного. Но это только за 3 недели. Сколько бассейнов в Канаде я не нашел, но уверен, что на единицу населения там не сильно различается с США. Так вот, если в РФ 4800 бассейнов, то в США их 270 000. То есть, нагрузка на наши бассейны в разы выше. А как часто меняют воду в наших бассейнах? Думаю, везде раз в год. Я уже не говорю про культуру посещения бассейнов. Теперь, уважаемый Читатель, прикинь, сколько мочи накапливается в нашем бассейне за год в наших условиях эксплуатации!

Причем страшна даже не сама моча, она не вызывает тяжелых отравлений. Дело в том, что при определенных условиях мочевина может вступать в реакцию с хлором с образованием фосгена. Читатель, если не знаешь, что это за вещество, обязательно кликни ссылку.

Вот такие интересные вещи, надеюсь, вы узнали о бассейнах. Не надо расстраиваться, бассейны можно и нужно посещать. Только перед посещением необходимо узнать, как давно менялась вода, как она обрабатывается и какая нагрузка на бассейн. Посещать его лучше в утренние часы, в это время уровень загрязнений, при условии работы фильтров, существенно ниже обычного.

Спасибо за внимание!

Вам понравилась статья? Не забудьте подписаться на канал!