Найти в Дзене
Дмитрий Компанец

ПРИЕМНИК без БАТАРЕЕК (питание от энергии несущей)

Использовать в качестве источника питания энергию несущей частоты принимаемой радиостанции не нова. Это уже стало традицией искать альтернативные источники питания для маломощных устройств типа радиоприемников или плееров для наушников. Суть процесса получения питания для подобных схем сводится к одному - Энергия радиостанции улавливаемая антенной радиоприемника, удваивается по напряжению и заряжает небольшие конденсаторы которые и питают мостовую схему усилителя. Налаживание приемников с питанием свободной энергией имеет ряд особенностей. В отличие от обычного, этот приемник не работает, пока не настроен на мощную радиостанцию, поскольку нет напряжения питания. Но и после настройки должно пройти какое-то время, пока не зарядятся накопительные конденсаторы .
Время заряда прямо пропорционально их емкости, поэтому при первых экспериментах она не должна быть большой. Давайте рассмотрим схему такого приемника чуть более подробно Итак, положительные полуволны высокочастотного сигнала дет
Схема детекторного приемника с питанием от радиоволн
Схема детекторного приемника с питанием от радиоволн

Использовать в качестве источника питания энергию несущей частоты принимаемой радиостанции не нова. Это уже стало традицией искать альтернативные источники питания для маломощных устройств типа радиоприемников или плееров для наушников.

Суть процесса получения питания для подобных схем сводится к одному - Энергия радиостанции улавливаемая антенной радиоприемника, удваивается по напряжению и заряжает небольшие конденсаторы которые и питают мостовую схему усилителя.

Вариант схемы питания с мостовым выпрямителем
Вариант схемы питания с мостовым выпрямителем

Налаживание приемников с питанием свободной энергией имеет ряд особенностей. В отличие от обычного, этот приемник не работает, пока не настроен на мощную радиостанцию, поскольку нет напряжения питания. Но и после настройки должно пройти какое-то время, пока не зарядятся накопительные конденсаторы .
Время заряда прямо пропорционально их емкости, поэтому при первых экспериментах она не должна быть большой.

Давайте рассмотрим схему такого приемника чуть более подробно

-3

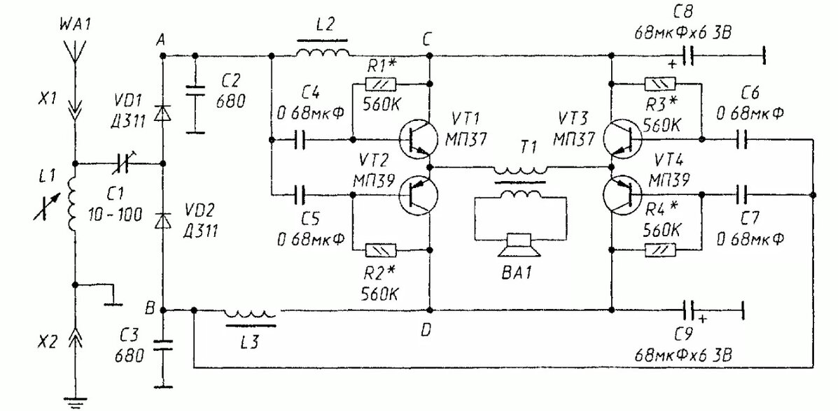
Итак, положительные полуволны высокочастотного сигнала детектируются диодом VD1 , сглаживаются конденсатором С2 и фильтруются низкочастотным дросселем L2 с накопительным конденсатором С8, создавая положительное напряжение питания. Аналогичным образом элементы VD2, СЗ, L3 и С9 создают отрицательное напряжение питания (два дросселя и трансформатор нас по-прежнему не смущают).

Составные эмиттерные повторители на транзисторах VT1, VT2 и ѴТЗ, ѴТ4 возбуждаются в противофазе от разных детекторов, создавая противофазный сигнал ЗЧ на выводах первичной обмотки согласующего трансформатора Т1.
При наличии высокоомного динамика или наушника , без трансформатора можно обойтись. В качестве излучателя звука подойдет и пьезоилучатель зашунтированный высокоомным резистором.

Подобные приемники и усилители не имеют большой мощности из за низкого уровня питания, поэтому про басы и раскачивание мощных колонок можно забыть =)

Детекторный приемник с двухтактным усилителем
Детекторный приемник с двухтактным усилителем

Собирая такие схемы у себя на кухне , я убедился в том, что усилители на одном транзисторе по классической схеме близкой к А звучат куда более качественнее и громче, хотя по всем канонам экономичности они должны проигрывать приемникам с двухтактными усилителями.

Остается посожалеть о том, что мощные ДВ и СВ радиостанции у нас на Дальнем Востоке ушли в небытие, а сигналов от диапазона современных радиостанций недостаточно для раскачивания звука по таким простым схемкам.

Компанец Д.А.