Добавить в корзинуПозвонить
Найти в Дзене
Коротко о многом

Правильный реверс на пускателях

Электрические схемы поражают своим многообразием. Существует много методов подключения различных электроприемников. Об одном из них речь пойдёт сегодня. Электрический двигатель, о том как заставить его вращаться в разные стороны. Немого теории. При подаче на статор - это в большей массе неподвижная часть двигателя, создаётся магнитное поле, заставляющее вращаться ротор, если мы говорим о двигателях переменного тока. Допустим, вал двигателя вращается по часовой стрелке. И он находится в жёсткой сцепке с каким-либо редуктором, который совершает какую-то работу. Предположим, передвигает ленту. И что-то застрял, как же нам провернуть ленту в обратную сторону. На это есть однозначный ответ. При изменении фазировки двигателя меняется направление движения магнитного поля, что и заставляет ротор вращаться в другую сторону. От слов к делу. Схема достаточно простая. Всю схему можно разбить на 2 части. Внимательно рассмотрите силовую часть схемы на рисунке № 2. И ответьте на вопрос. Как
Оглавление

Электрические схемы поражают своим многообразием. Существует много методов подключения различных электроприемников. Об одном из них речь пойдёт сегодня. Электрический двигатель, о том как заставить его вращаться в разные стороны.

ekb.pulscen.ru
ekb.pulscen.ru

Немого теории.

При подаче на статор - это в большей массе неподвижная часть двигателя, создаётся магнитное поле, заставляющее вращаться ротор, если мы говорим о двигателях переменного тока.

Допустим, вал двигателя вращается по часовой стрелке. И он находится в жёсткой сцепке с каким-либо редуктором, который совершает какую-то работу. Предположим, передвигает ленту. И что-то застрял, как же нам провернуть ленту в обратную сторону.

На это есть однозначный ответ. При изменении фазировки двигателя меняется направление движения магнитного поля, что и заставляет ротор вращаться в другую сторону.

От слов к делу.

Схема реверса
Схема реверса

Схема достаточно простая. Всю схему можно разбить на 2 части.

  • Силовая.
  • Управление.
Рисунок № 2.
Рисунок № 2.

Внимательно рассмотрите силовую часть схемы на рисунке № 2. И ответьте на вопрос.

Рисунок № 3.
Рисунок № 3.

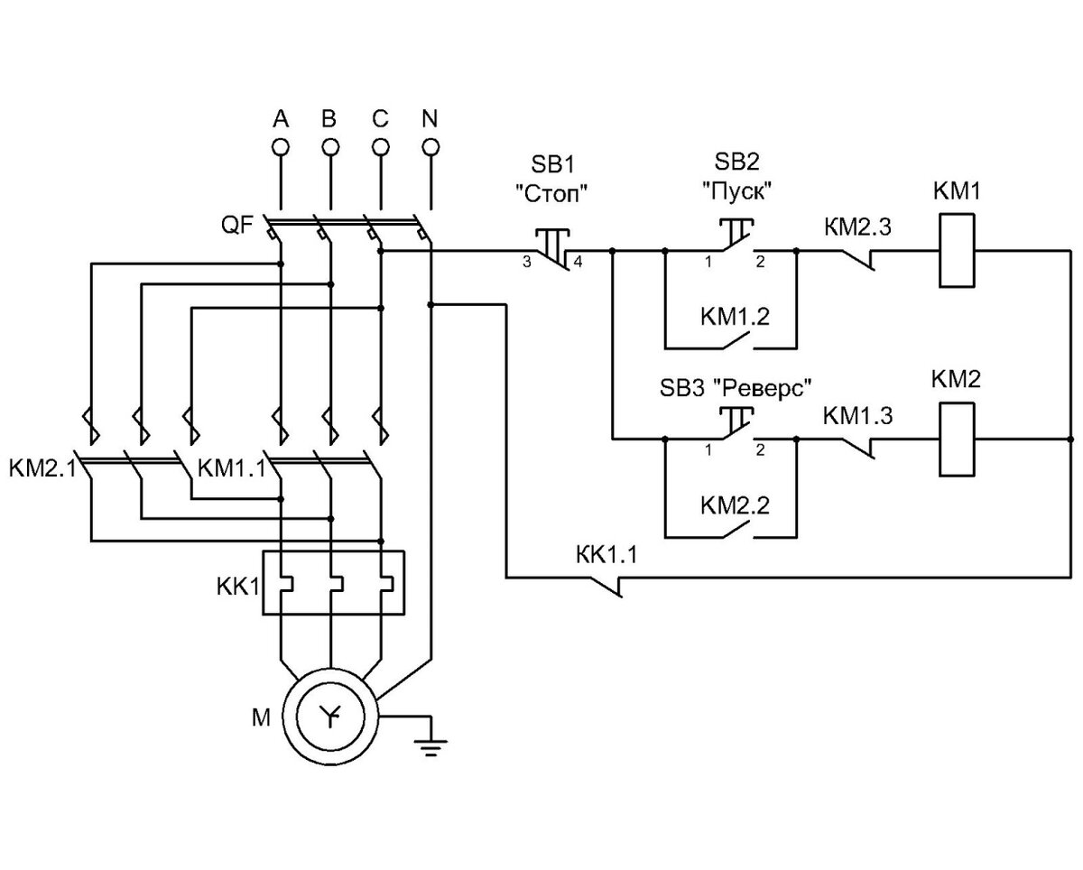
Как видно на рисунке № 3 смена чередования фаз скоммутирована на нижней части контактора. Я, надеюсь, что все разобрались с этой частью схемы. При включении одного контактора двигатель вращается в одну сторону, при включении другого в противоположенную. Звучит неплохо и достаточно элементарно. Но как заставить их включаться и заставить включаться нужный. Тут на помощь приходит, специально разработанная схема управления реверсом (рисунок №4).

Рисунок № 4.
Рисунок № 4.

Следующим шагом необходимо рассмотреть схему управления магнитными пускателями.

Не нее важная часть, а может,даже, и основная. Ведь, мы хотим управлять всей системой с кнопок, а не рычагами и брусочками, забиваемые в пускатели умельцами.

Кстати.
На кранах существует контактор "подготовки". При повороте ключа "зажигания" он втягивается и приводит все системы в режим готовности. Но, как это часто бывает ключи теряются, катушки на этих контакторах сгорают и на помощь приходит брусочек из дерева. Забивается он между подвижной частью и центральным пальцем. Тип контакторов, используемых для этих целей называется - "лягушка".

Рисунок № 5.
Рисунок № 5.

Рассматривать схему управления лучше, тоже частями. Сначала рассмотрим верхнюю часть рисунок № 5.

В любой электрической схеме инженер проектировщик Обязан позаботиться о безопасности использования оборудования. Именно поэтому в схеме первым в схеме мы видим элемент "SB1", если обратить внимание, то видно, что он нормально закрыт.

Что означает нормально закрыт или нормально открыт. А значит это, что он находится в таком состоянии без каких либо воздействий: электрических и механических. То - есть нет напряжения и нет физического нажатия на кнопку.

Следующим элементом мы видим параллельную группу кнопку "SB2" и нормально открытый контакт магнитного пускателя "KM 1.2". Параллельная группа сделана неслучайно. При такой схеме магнитный пускатель при нажатии кнопки Пуск замкнет свои блок контакты и будет работать, даже если вы отпустите кнопку. Как говорят - пускатель подхватил сам себя.

Следующий элемент - это нормально закрытый контакт "KM2.3". Этот контакт находиться на магнитном пускателе КМ2. такое решение называется "электрическая блокировка" цель проста не допустить одновременного включения двух пускателей и избежать короткого замыкания.

Далее мы видим элемент КМ1. Это катушка магнитного пускателя. Об устройстве магнитного пускателя напишу другую статью.

Рисунок № 4. Повторно. Для удобства чтения.
Рисунок № 4. Повторно. Для удобства чтения.

второй частью схемы является так называемый "реверс" это точно такая же схема, но только с другим магнитным пускателем.

В конце схемы присутствует элемент КК1.1. Это может быть тепловое реле, реле тока или любая другая защитная аппаратура. Обычно двигатель имеет одну защиту по силовой части - это автоматический выключатель QF (рисунок №1).

На современных двигателях имеются защиты, основанные на принципе "чайника". Внутри двигателя в непосредственном контакте с обмотками устанавливается би-металлический элемент, который при достижении определенной температуры размыкает цепь управления. Обычно эти температуры 150-175 ° С.

Спасибо что дочитали до конца!

Если Вам понравилось прошу подписаться на канал.

Если Вы имеете свое мнение и Вам есть чем дополнить материал прошу писать комментарии.