Добавить в корзинуПозвонить
Найти в Дзене
Вячеслав Калашник

Устройство защиты акустических систем.

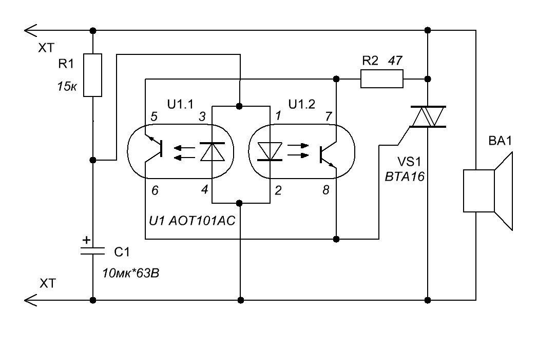
Принципиальная электрическая схема представлена на рис.1. Работает устройство следующим образом. При нормальной работе УМЗЧ низкочастотный фильтр R1C1 не пропускает звуковой сигнал и напряжение на конденсаторе С1 близко к нулю даже на пиках фонограммы. Светодиоды оптрона U1 не светят, а, следовательно, симистор VS1 закрыт и никак не влияет на работу акустической системы и УМЗЧ. При появлении на выходе УМЗЧ и входе акустической системы появления постоянного напряжения (аварийного) через задержку ~150мсек. (постоянная времени цепочки R1C1) напряжение на конденсаторе С1 достигнет уровня 2В. В результате будут светить тот или иной светодиод оптрона U1, затем откроется соответствующий транзистор оптрона и через резистор R2 откроется мощный симистор VS1. Последний мгновенно закоротит акустическую систему, приняв удар на себя и тем самым предотвратив сгорание катушек динамиков. Это событие форсирует сгорание предохранителей УМЗЧ, либо его выходного транзистора. В любом случае потери бу

Принципиальная электрическая схема представлена на рис.1. Работает устройство следующим образом. При нормальной работе УМЗЧ низкочастотный фильтр R1C1 не пропускает звуковой сигнал и напряжение на конденсаторе С1 близко к нулю даже на пиках фонограммы. Светодиоды оптрона U1 не светят, а, следовательно, симистор VS1 закрыт и никак не влияет на работу акустической системы и УМЗЧ. При появлении на выходе УМЗЧ и входе акустической системы появления постоянного напряжения (аварийного) через задержку ~150мсек. (постоянная времени цепочки R1C1) напряжение на конденсаторе С1 достигнет уровня 2В. В результате будут светить тот или иной светодиод оптрона U1, затем откроется соответствующий транзистор оптрона и через резистор R2 откроется мощный симистор VS1. Последний мгновенно закоротит акустическую систему, приняв удар на себя и тем самым предотвратив сгорание катушек динамиков. Это событие форсирует сгорание предохранителей УМЗЧ, либо его выходного транзистора. В любом случае потери будут дешевле, чем динамик акустической системы. Так как выходной транзистор УМЗЧ скорее всего неисправен, иначе бы не возникло бы аварийной ситуации. Симистор останется целым, т.к. после его открытия напряжение останется малым и выделяемая мощность мала (даже при большом токе). После устранения аварийной ситуации симистор сам по себе закроется и не будет работе акустической системы. Размер печатной платы 28*28мм.

-2