Добавить в корзинуПозвонить
Найти в Дзене
СамЭлектрик.ру

Схема и ремонт токарного станка

В статье читателя сайта СамЭлектрик.ру Тимура Боброва будет коротко рассказано об устройстве токарного станка, приведены схемы и описания узлов, дано много живых фотографий. Внимание! Современные станки не рассматриваются, только производства СССР. У меня есть несколько статей, в которых рассказано, как работают релейные схемы, там много похожей информации и нужных ссылок. Капитальный ремонт электрической схемы токарного станка Здравствуйте. Я несколько лет занимаюсь капитальными ремонтами токарных станков. Со мной трудятся ещё несколько человек, у них разные обязанности. Моя сфера деятельности – электрика. В основном – станки производства СССР, 1960-1980 годов. Модификаций станков даже с одним названием очень много – зависит от года выпуска и от завода. Приходится иногда полностью менять все детали схемы, включая двигатели и провода, не говоря о пускателях и кнопках. Зависит от суммы, которую готов выложить заказчик и состояния станка – иногда достаточно поменять вводной автомат и
Оглавление

В статье читателя сайта СамЭлектрик.ру Тимура Боброва будет коротко рассказано об устройстве токарного станка, приведены схемы и описания узлов, дано много живых фотографий.

Внимание! Современные станки не рассматриваются, только производства СССР.

У меня есть несколько статей, в которых рассказано, как работают релейные схемы, там много похожей информации и нужных ссылок.

Капитальный ремонт электрической схемы токарного станка

Здравствуйте. Я несколько лет занимаюсь капитальными ремонтами токарных станков. Со мной трудятся ещё несколько человек, у них разные обязанности. Моя сфера деятельности – электрика.

В основном – станки производства СССР, 1960-1980 годов. Модификаций станков даже с одним названием очень много – зависит от года выпуска и от завода.

Приходится иногда полностью менять все детали схемы, включая двигатели и провода, не говоря о пускателях и кнопках. Зависит от суммы, которую готов выложить заказчик и состояния станка – иногда достаточно поменять вводной автомат и горелые контакты, и станок готов.

Поскольку попадаются клиенты небогатые, приходится идти на компромисс, делать подешевле, урезать некоторые функции. При этом стараюсь сразу объяснить, что будет в результате, какие функции не будут работать.

Устройство токарного станка

Классический токарный станок производства СССР состоит из частей, показанных на чертеже:

Устройство токарного станка – вид спереди
Устройство токарного станка – вид спереди

На этом рисунке видно далеко не всё, только некоторые части, но этого достаточно для первичного понимания. Части, которые имеют отношение к электрике, выделены.

  • 8 – ручка муфты и переключения направления вращения шпинделя. Важно то, что эта ручка воздействует на концевой выключатель нулевого хода – пока он нажат, станок не включится.
  • 12 – кнопки Пуск и Стоп для управления главным двигателем.
  • 21 – кнопка без фиксации для включения двигателя быстрого хода (ускоренного перемещения каретки).
  • 24 – лампа освещения.
  • 27 – амперметр прямого включения, для контроля тока главного двигателя.
  • 28 – тумблер включения двигателя насоса охлаждающей жидкости (СОЖ).
  • 29 – индикатор включения питания.
  • 30 – рукоятка включения питания.

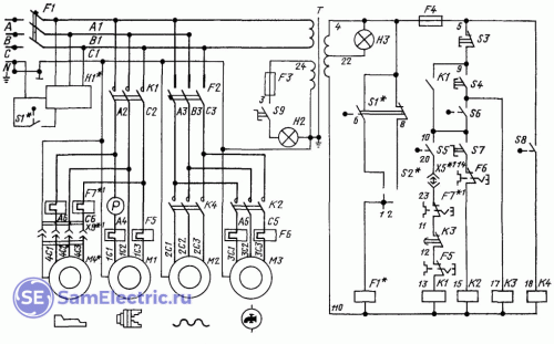
Электрическая схема токарного станка

Я решил дать схему токарного станка 16К20 и подобных, которые мне встречаются наиболее часто. При описании схемы буду давать фото и принципы действия каждого элемента.

Типовая схема токарного станка
Типовая схема токарного станка

Общий вид электрошкафа:

Электрошкаф токарного станка – открыта дверь
Электрошкаф токарного станка – открыта дверь

Сначала рассмотрим силовую часть (по схеме – слева от трансформатора).

Вводной автомат и система блокировки двери

Вводной автомат F1 является выключателем питания, он приводится в действие ручкой, выведенной на переднюю панель:

-4

Панель управления токарного станка до ремонта. Рукоятка включения питания, индикатор сети, включение системы охлаждения, амперметр.

-5

Вводной автомат станка. Проводов на верхних клеммах нет

Вводные клеммы, как видно на фото, часто бывают подгоревшие, поскольку заводские электрики подходят к этому важному месту халатно. А станки часто переносятся на другое место и переподключаются.

Система заземления всегда TN-C, то есть совмещенный проводник PEN прикручивается на корпус и на нейтраль. Точнее, нейтраль N и земля прикручены на один болт шасси.

Система H1 – S1 – F1 служит для того, чтобы при открытии двери автомат F1 отключался, и станок полностью обестачивался. Если электрик обладает большим опытом и специальным ключом, он может эту систему обойти.

Система безопасности – индикатор H1, концевой открытия двери S1, переключатель ПУ, автомат F1. Также видно заднюю часть амперметра.
Система безопасности – индикатор H1, концевой открытия двери S1, переключатель ПУ, автомат F1. Также видно заднюю часть амперметра.

Для этого после открытия двери нужно вставить и повернуть ключ в месте ПУ, и заново включить автомат. При этом будут вспыхивать лампочки Н1.

Но обычно (всегда) ключ безопасности теряется, переключатель ПУ ломается отверткой, и бравые электрики (а бывает, и токари!) лезут в станок под напряжением. Рассказываю, как есть.

Главный контактор

Контактор К1 – самый мощный в станке. Он включает кроме двигателя М1 (шпиндель, мощность 7,5 или 10 кВт) двигатель гидростанции. Впрочем, гидросуппорт имеется в наличии крайне редко, поэтому двигатель М4 и тепловое реле F7 рассматривать не будем.

Главный контактор двигателя шпинделя
Главный контактор двигателя шпинделя

Кроме контактора, имеется и тепловое реле F5, на фото внизу. Тепловое реле старого типа имеет два полюса (контролирует две фазы). Одна из фаз идёт через амперметр. Три синих провода уходят к двигателю М1.

Главный двигатель посредством ременной передачи передает вращение на коробку передач.

Быстрый ход каретки и СОЖ

Через автомат F2 (около 6 А) питание поступает через контактор К4 на двигатель быстрого хода М2. Он включается вручную на короткое время, поэтому не имеет тепловой защиты. Через тот же автомат и контактор К2 питается двигатель М3, он вращает насос подачи охлаждающей жидкости. Насос включается вручную, тумблером на панели управления.

Освещение

Такая простая вещь, как светильник, всегда сломана. Его приходится менять или ремонтировать. Важно, что там стоит лампа на 24 или 36 В, и обязательно в целях безопасности питается через трансформатор.

На схеме – F3, S9, H2. Такие светильники есть в продаже, они называются “станочные”.

Трансформатор

Переходим к части управления. Она питается напряжением 110 В, от трансформатора.

-8

Трансформатор станка – необходим для безопасной и правильной работы части управления

Это система с изолированной нейтралью IT (то есть, эта часть схемы работает без заземления) – пожалуй, самая безопасная из существующих.

Некоторые электрики в целях экономии или по незнанию выкидывают трансформатор. Это очень опасно! Тогда все части схемы будут под опасным напряжением!

Кнопки управления

Речь идет о кнопках S3, S4 (Стоп, Пуск).

Кнопки управления Пуск, стоп для управления пуском главного двигателя
Кнопки управления Пуск, стоп для управления пуском главного двигателя

По схеме видно, что это классическая схема с самоподхватом. Но в токарном станке она имеет свои особенности.

Схема управления питается через предохранитель F4 (я обычно ставлю автомат на 2 или 4 А) и кнопку Стоп.

При нажатии кнопки Пуск двигатель запустится только если выполнены несколько условий. А именно – замкнуты контакты S6 – S5 – F7 – K3 – F5. Только тогда на катушку контактора К1 поступит питание, и он своими контактами сам себя будет питать.

Кнопки можно менять на новые, тип ПКЕ, но лучше почистить и отремонтировать сделанные в СССР, чем ставить новые.

Концевой нулевого хода

Как я писал выше, концевой нулевого хода S6, для того чтобы запустился двигатель, должен стаять в нейтральном (не нажатом) положении.

Концевой защиты от ложного включения
Концевой защиты от ложного включения

Концевой крышки привода

Если концевой выключатель S5 не нажат (крышка ременной передачи не закрыта), двигатель не включится. Это опять требование безопасности.

Концевой защиты ременной передачи, место установки показано стрелкой
Концевой защиты ременной передачи, место установки показано стрелкой

На фото показано место установки, но самого концевого нет. Его часто не ставят, либо принудительно замыкают, чтобы в работе можно было снять крышку. Это нарушение безопасности!

Тепловая защита

Далее по цепи пуска идут контакты тепловых реле F5 и F7. Тут ясно – при перегрузке контакты реле размыкаются, и двигатель не запустится, пока не устранится проблема, потом нужно вручную включить реле.

Контактор и тепловое реле насоса подачи охлаждающей жидкости
Контактор и тепловое реле насоса подачи охлаждающей жидкости

По выбору теплового реле и контактора читайте мои статьи.

Реле времени – защита от холостого хода

Реле времени К3 типа РВП-22 включается при нажатии кнопки Пуск S4. Далее, если концевой нулевого хода S6 не разомкнется (шпиндель не начнет вращаться), контакты реле времени К3 с задержкой включения разомкнутся, контактор К1 отключится, и главный двигатель остановится.

Реле времени для защиты холостого хода
Реле времени для защиты холостого хода

Для чего нужна эта система? Дело в том, что при вращении коробки передач на холостом ходу некоторые детали в ней могут перегреться (что именно – вопрос к механикам). Поэтому если токарь не выберет направление вращения, двигатель остановится.

В любое время, если шпиндель при вращении двигателя остановится, начинается отсчет времени, около 30-60 с.

По реле времени у меня большая обзорная статья.

К сожалении, при выходе реле времени из строя его контакты не дают запуститься двигателю. В результате, при отсутствии запчастей, их замыкают, и “выходят из положения”. Я ставлю вместо устаревших моделей электронные реле времени.

Задняя коробка

Задняя распределительная коробка часто бывает поломана или находится в неудовлетворительном состоянии.

Задняя коробка с клемником
Задняя коробка с клемником

Все провода, которые идут через клеммник этой коробки, приходится перетягивать (монтировать новые), поскольку от масла они становятся ломкие. Через эту коробку идут провода на кнопки Пуск и Стоп и на кнопку включения быстрого хода, а также питание на лампу.

Быстрый ход каретки и суппорта

Для ручного оперативного перемещения каретки вдоль и поперек служит двигатель М2, включаемый контактором К4. Контактор включается кнопкой (концевым без фиксации), которая встроена в ручку перемещения каретки.

Ниже показано фото аналогичного токарного станка 1К62, на котором изображен суппорт, каретка, а стрелкой показана кнопка включения двигателя быстрого перемещения.

Кнопка быстрого перемещения суппорта
Кнопка быстрого перемещения суппорта

Двигатель быстрого перемещения расположен в правой части станины, вращение передается через ремень.

Торможение

Торможение шпинделя нужно для того, чтобы токарь не тратил время в ожидании остановки массивной детали. Если торможения не будет, на остановку может потребоваться более 10 с. В современных станках применяется механическое торможение шпинделя при остановке. В старых моделях применялось электрическое торможение постоянным током либо тормозной муфтой.

Заключение

К сожалению, большинство станков, приходящих на ремонт – в неудовлетворительном состоянии. Это относится не только к электрической части. Причина – в отсутствии квалифицированного обслуживающего персонала на предприятиях и в отсутствии нужных запчастей.

Ещё статья по ремонту токарного станка:

Видео

Схема подобного станка на видео, рассказано про подключение софтстартера (УПП)

Оригинал статьи - Тут

Если интересны темы канала, заходите также на мой сайт - https://samelectric.ru/ и в группу ВК - https://vk.com/samelectric

И жду лайков, подписок и мнений в комментариях!