Найти в Дзене
elektrik-a.su

Технические меры защиты от поражения электрическим током: безопасность превыше всего

Сегодня мы с читателем будем говорить на очень ответственную тему, а именно, обсудим основные организационно технические мероприятия от поражения электрическим током. Все мы привыкли воспринимать электричество как данность и, порой, забываем, насколько опасным оно может быть для жизни людей, поэтому не будет лишним напомнить, как обезопасить себя и свою семью от непредвиденных ситуаций, которые могут возникнуть и в быту.
Теоретическое вступление Первым делом давайте определим некоторые термины, которые будут часто встречаться по ходу нашего материала: Теперь можно переходить непосредственно к материалу. Основные меры защиты Поражение током может возникать как при прямом, так и при косвенном прикосновении к токоведущим частям электроустановки. Чтобы этого не происходило, применяются следующие меры (по отдельности или в группе): Это, что касается исправных электрических устройств. На случаи повреждения изоляции, чтобы косвенное прикосновение не приводило к удару током, применяются: Ин
Оглавление

Сегодня мы с читателем будем говорить на очень ответственную тему, а именно, обсудим основные организационно технические мероприятия от поражения электрическим током. Все мы привыкли воспринимать электричество как данность и, порой, забываем, насколько опасным оно может быть для жизни людей, поэтому не будет лишним напомнить, как обезопасить себя и свою семью от непредвиденных ситуаций, которые могут возникнуть и в быту.

Теоретическое вступление

Первым делом давайте определим некоторые термины, которые будут часто встречаться по ходу нашего материала:

Токоведущая часть провода – это его жилы
Токоведущая часть провода – это его жилы
  • Токоведущая часть – участок проводки или электроустановки, находящийся во время работы под напряжением. Нулевой рабочий проводник, также относится к этой категории.
  • Открытая проводящая часть – место электроустановки, к которому можно свободно прикоснуться. Номинально она под напряжением не находится, однако в силу определенных обстоятельств, этот элемент может тоже оказаться под напряжением, например, если будет нарушена изоляция.
  • Сторонняя проводящая часть – оборудование, не являющееся частью электроустановки, но способное проводить ток.
  • Прикосновение прямое – контакт живого организма (человека или животного) напрямую с токоведущей частью.
  • Прикосновение косвенное – контакт с открытыми проводящими частями.
  • Сверхнизкое напряжение – для переменного тока составляет показатель не более 50В, а для постоянного – 120В.
  • Уравнивание потенциалов – соединение проводящих частей, приводящее к уравниванию в них потенциалов.
  • Автоматическое отключение – размыкание одной или нескольких фаз в автоматическом режиме. Применимо также и для нулевого провода.

Теперь можно переходить непосредственно к материалу.

Основные меры защиты

Пути людские тоже, порой, неисповедимы
Пути людские тоже, порой, неисповедимы

Поражение током может возникать как при прямом, так и при косвенном прикосновении к токоведущим частям электроустановки.

Чтобы этого не происходило, применяются следующие меры (по отдельности или в группе):

Качественная изоляция провода очень важна
Качественная изоляция провода очень важна
  • Изоляция токоведущих частей;
  • Использование ограждения и оболочки;
  • Возведение барьеров;
  • Ограничение зоны доступа к работающей электроустановке;
  • Применение, в качестве рабочего, сверхнизкого напряжения.

Это, что касается исправных электрических устройств.

На случаи повреждения изоляции, чтобы косвенное прикосновение не приводило к удару током, применяются:

Контур заземления должен уходить на достаточную глубину в грунт
Контур заземления должен уходить на достаточную глубину в грунт
  • Заземление открытой части электроустановки;
  • Использование различных устройств для организации автоматического отключения питания;
  • Уравнивание и выравнивание потенциалов;
  • Организация двойной, усиленной изоляции;
  • Опять же – использование сверхнизких напряжений;
  • Разделение электрических сетей;
  • Обустройство изолирующих помещений, которые служат своеобразным буфером, никак не проводящим ток.
Интересно знать! Если электроустановка находится в зоне уравнивания потенциалов, то ей не требуется защита от прямых прикосновений. При этом максимальное рабочее напряжения для переменного тока не должно превышать 25В в помещениях, в которых отсутствует повышенная опасность, и 6В во всех остальных случаях. Для постоянного тока эти значения равны 60 и 15 Вольтам, соответственно.
Уравнивание потенциалов: основные меры защиты от поражения электрическим током
Уравнивание потенциалов: основные меры защиты от поражения электрическим током

Защита от косвенного прикосновения выполняется во всех случаях, если рабочее напряжение не попадает в категорию сверхнизких. Если речь идет о помещениях с повышенной опасностью, то подобные меры могут потребоваться и для более низких напряжений.

Классификация способов защиты от поражения электрическим током
Классификация способов защиты от поражения электрическим током

Общие условия применения мер защиты подробно расписываются в ГОСТ Р 50571.3-94.

Заземление защитное

Теперь давайте более подробно распишем основные меры защиты, перечисленные выше, и начнем с наиболее встречающейся – заземления.

Контуры заземления
Контуры заземления

Заземление прибора – это ничто иное, как соединение его открытой части с заземляющим устройством (контуром).

Само заземление делится на два типа:

  • Рабочее заземление – его еще называют функциональным. Точки электроустановок заземляются для того, чтобы обеспечить работу устройства, яркий пример – это нейтраль трансформатора.
  • И защитное заземление, устанавливаемое на приборы и оборудования в целях обеспечения безопасности. Применяется оно в сетях, где нейтраль изолирована, либо глухо заземлена.

Как мы знаем, электричество, как и вода, идет по наименьшему пути сопротивления. Поэтому при прикосновении к прибору находящемуся под напряжением ток потечет не через человека, а по альтернативному пути.

Справка! Сухая, чистая и неповрежденная кожа человека имеет расчетное сопротивление от 3000 до 100000 Ом, тогда как сопротивление проводника заземления практически нулевое.
Пути поражения электрическим током
Пути поражения электрическим током

Если вам интересны численные значения, установленные для защитных заземлений, то обратитесь к тексту ПУЭ, 7-е издание – оно подбирается в зависимости от режима нейтрали, сопротивления (удельного) для грунта и уровня напряжения.

Для заземлений измерение сопротивления выполняется сразу после монтажа или после капитального ремонта, только в самые сухие дни, к которым относятся: зимой – морозные, летом – жаркие. Тогда же производится измерение напряжения и на прикосновение. Выполняется такая процедура 1 раз за 6 лет.

В идеале у каждого введенного в эксплуатацию заземляющего устройства должен быть паспорт, в котором указываются:

  • Схема устройства;
  • Дата последней поверки и ее результаты;
  • Технические данные;
  • Характер произведенного ремонта и внесенных изменений.

Защитное зануление

Схема зануления при прикосновении
Схема зануления при прикосновении

Организационные меры защиты от поражения электрическим током могут выполняться в виде зануления устройств. Это преднамеренное соединение открытых частей приборов с нейтралью самого источника электропитания, также выполняемое в целях безопасности. На схеме выше показана принципиальная схема такого соединения.

Суть подключения состоит в том, чтобы превратить любые утечки тока при прикосновении к корпусу электроустановки в однофазное короткое замыкание. В результате ток вырастает до достаточной величины, чтобы сработало автономное  устройство защиты, которое автоматически отключит подачу питания – разомкнет цепь на фазе.

Защитные меры от поражения электрическим током
Защитные меры от поражения электрическим током

Другими словами, принципиальное отличие такой схемы от защитного заземления заключается в том, чтобы сократить время, за которое человека может ударить током. Все мы знаем, что ток в цепи протекает с огромной, световой скоростью, так что время срабатывания защитного оборудования измеряется десятыми долями секунд.

Для автоматического отключения фазы в цепях до 1 кВ применяются плавкие предохранители и специальные выключатели.

Интересно знать! Надежное срабатывание плавкого предохранителя происходит тогда, когда ток в цепи превысит его номинальное значение в 3 раза, поэтому изготовление этих элементов своими руками строго запрещено. Цена экономии невелика, но риск…

Уравнивание потенциалов

Меры защиты от поражения электрическим током – уравнивание потенциалов
Меры защиты от поражения электрическим током – уравнивание потенциалов

Схема соединения проводников при уравнивании подразумевает  достижение равенства потенциалов.

  • Если кто не знает, то напряжение – это разница потенциалов на концах проводника. Если этой разницы нет, то и ток течь не будет.
  • Другими словами, задача такого соединения сделать среду, в которой передвигается человек, свободной от образования разности потенциалов – все проводящие части электроустановок и неэлектротехнического оборудования, находящегося в помещении (водопроводные трубы, трубы отопления и прочее), соединяются друг с другом.
  • В результате, если возникает пробой на корпус электрического прибора, то под таким же напряжением оказываются все потенциальные проводники, включенные в цепь.

Защитное оборудование

Понятно, что схемы защиты не могут  функционировать без нужного оборудования.

Автомат УЗО

На фото – устройство защитного отключения
На фото – устройство защитного отключения

Наиболее эффективными и распространенными защитными устройствами являются автоматы автоматического отключения – УЗО. К неоспоримому достоинству этих устройств относится не только возможность защиты при касании человеком открытых частей прибора (корпуса), но и при касании токоведущих частей.

  • Суровая статистика по электротравматизму показывает, что подавляющее число случаев поражения человека током происходит именно во время контакта с токоведущими частями, ведь изоляция выходит из строя достаточно редко.
  • Именно поэтому, применение УЗО считается обязательным условием обеспечения достаточной безопасности пользователей.
  • Принцип работы таких агрегатов заключается в постоянном контроле за некоторой входной величиной, которая сравнивается с номинальной. В случае отклонений моментально происходит разъединение цепи.
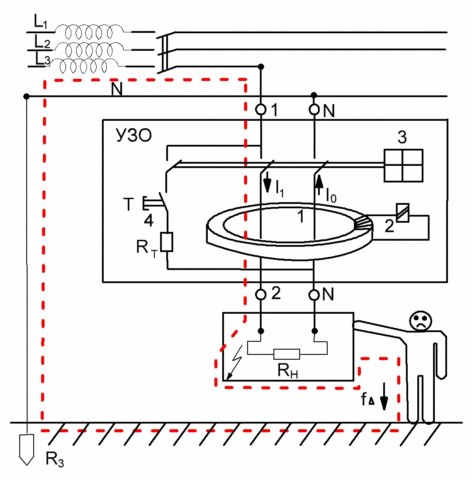
Схема УЗО
Схема УЗО
  • УЗО отличаются друг от друга эффективностью, которая измеряется временем, уходящим на срабатывание защиты. Отключение происходит обычно спустя 0,06-0,13 секунд. Скорость срабатывания зависит от конструкции датчика и преобразователя.
  • В качестве исполнительных органов таких устройств применяются магнитные пускатели, контакторы и автоматические выключатели.
  • Параметр электричества, который дает возможность оборудованию заключать, что произошло поражение током, называется входным сигналом УЗО – чаще всего анализируется сила тока в цепи.
  • Наиболее безопасное оборудование настроено таки образом, что аппарат срабатывает тогда, когда входной сигнал равен самой большой величине допускаемого тока, который проходит сквозь тело человека.

ПУЭ четко описывает все требования, которые относятся к применению УЗО:

  • УЗО, которые реагируют на дифференциальный ток, на групповые линии под питание розеточных сетей, расположенные на улице и в помещениях повышенной опасности, ставятся в обязательном порядке. К примеру, на розетки в ванной комнате, отнесенные от места приема душа на 0,6 метра, ставится УЗО, реагирующее на дифференциальный ток не более 30 мА.
  • УЗО ставится и тогда, когда имеющаяся автоматика (пробки) не в состоянии разомкнуть цепь быстрее, чем за 0,4 секунды в сетях на 220В, по причине низкого значения токов и если отсутствует системы, выравнивающие потенциалы.
  • Ставятся эти устройства и на передвижные электроустановки, получающие питание от стационарных источников. Помимо этого, они имеют защиту в виде защиты устройства от сверхтоков.
  • УЗО ставятся на электроустановки, получающие питание от сети с глухозаземленной нейтралью, с защитным заземлением открытых частей, которые не соединены с нейтралью. При этом устройство подбирается с учетом потенциала корпуса электроустановки по сравнению с землей.
  • Нельзя применять устройства защитного отключения в трехфазных сетях, у которых нейтраль – это один общий проводник.
Проверка УЗО
Проверка УЗО

УЗО должны периодически подвергаться проверке. Сроки ее проведения обычно определяет инструкция завода изготовителя, однако этот период не может превышать одного квартала. Для включенного в сеть УЗО, проверка выполняется нажатием на кнопку «тест» или просто «т».

Совет! При обнаружении неисправности, эксплуатация электрооборудования, не имеющего других степеней защиты, запрещается.

Прочие средства защиты для сетей до 1000В

Не все коллективные меры защиты поражения электрическим током являются оборудованием в цепи. Данные приспособления принято разделять на основные и дополнительные.

К разряду первых относят:

Штанга изолирующая
Штанга изолирующая
  • Изолирующая штанга – оборудование, которым можно касаться электроустановок во время их работы. Их корпус сделан из качественного диэлектрика, в зависимости от типа которого, эти приспособления можно применять в установках до 550кВ.
Клещи токоизмерительные
Клещи токоизмерительные
  • Токоизмерительные и изолирующие клещи – предназначены для замены предохранителей в установках, работающих под напряжением до 1000В, либо измерения тока в цепи. Применяется совместно с диэлектрическими перчатками и защитными очками.
Тестер Testboy Profy
Тестер Testboy Profy
  • Указатели напряжения или другими словами тестеры. Применяются для проверки текущего напряжения в электрической сети.
Инструмент с изоляцией
Инструмент с изоляцией
  • Изолированный инструмент и диэлектрические перчатки. Тут все предельно понятно, стоит упомянуть лишь, что к изолированному инструменту относятся любые монтажные приспособления с ручками покрытыми слоем диэлектрика, которые применяются при монтаже и ремонтных работах в электроустановках.

Дополнительные меры защиты отличает то, что они не в состоянии защитить от поражения током сами по себе, и могут применяться только совместно с основными. Служат они для защиты шага и прикосновения.

К ним относятся:

Резиновые галоши
Резиновые галоши
  • Диэлектрические галоши;
Резиновый коврик
Резиновый коврик
  • Ковры диэлектрические;
Резиновые накладки
Резиновые накладки
  • Диэлектрические подставки и подкладки различной конфигурации;
Колпачки
Колпачки
  • Изолирующие колпаки.

Но и это далеко не все. Также при  работе с электроустановками иногда необходимо пользоваться средствами индивидуальной защиты в виде касок, очков и щитков, респираторов и противогазов, рукавиц и страховочных средств от падения с высоты.

Своевременное обеспечение персонала всеми средствами защиты, а также их надлежащее состояние – это залог безопасной работы.

Первая помощь при ударах током

Скрытая опасность
Скрытая опасность

Бывает так, что, несмотря на все предосторожности, удары электрическим током происходят все равно. В зависимости от текущего напряжения и силы тока, последствия могут различаться, просто от дискомфорта до смертельного исхода.

Порой, своевременные действия способны спасти жизнь человеку, поэтому давайте немного поговорим про то, как оказывается первая помощь при поражении электрическим током.

Основные правила

Как действовать при поражении электрическим током
Как действовать при поражении электрическим током

Первое, что нужно помнить – до человека, которого бьет током нельзя прикасаться голыми руками, иначе, бить начнет и вас.

  • Заботимся о своей безопасности. Для того чтобы убрать от пострадавшего провод нужно надеть перчатки – лучше резиновые, но при их отсутствии любые сухие. Ток может протекать и по полу, поэтому обязательно нужно находиться в обуви, либо стоять на диэлектрической поверхности.
  • Теперь убираем с потерпевшего провод и оттаскиваем его в сторону не менее чем на 10 метров. Тащить обязательно нужно за одежду, чтобы нечаянно не нанести травму.
  • Вызываем бригаду скорой помощи.
  • Прощупываем пульс через сонную артерию, проходящую в шее. По запястью его определить сложнее, так как сосуды там мельче, да и если вы находитесь до сих пор в перчатках, то можете просто его не услышать.
Проверка реакции зрачка
Проверка реакции зрачка
  • Если пострадавший потерял сознание, то необходимо проверить реакцию его зрачков на свет. Приподнимается верхнее веко, после чего смотрится, изменяется ли диаметр зрачка. Если света вокруг мало, понадобится фонарик.
  • Проверить можно и наличие дыхания.
  • Если пульса и дыхания нет, а зрачок имеет большой диаметр и не реагирует на свет, то значит, у пострадавшего наступила клиническая смерть. Необходимо срочно провести реанимационные сердечно-легочные мероприятия (непрямой массаж сердца и искусственное дыхание).
  • Если человека сознание не покинуло, то ему необходимо придать лежачую позу на боку и укрыть его сверху одеялом или курткой, чтобы он согревался.
  • Пострадавшего нельзя оставлять одного, так как его состояние может ухудшиться в любую минуту. Ждем приезда врача, который уже примет решение, что делать дальше.

Интересно знать! После успешной реанимации нередки случаи повторной остановки сердца, поэтому за состояние пострадавшего нужно постоянно следить.

Помните, что оказание первой помощи пострадавшему достаточно шоковый момент, поэтому держите себя в руках и не думайте ни о чем другом, кроме того, что вы можете спасти чужую жизнь. Эмоции нужно отложить на потом.

Врачи на вызове
Врачи на вызове

Дать точную оценку состояния  пострадавшего сможет только профессионально подготовленный врач, но и вы по описанным признакам сможете понять степень поражения человека.

Как освободить человека от проводов

Как убрать человека от провода под напряжением
Как убрать человека от провода под напряжением

Особенность удара человека током в том, что если он держится руками за проводник, происходит непроизвольное сокращение мышц, из-за чего убрать провод становится очень сложно, а человека при этом продолжает трясти и бить. Оказать помощь ему вы, не сможете до тех пор, пока не обесточите проводник или не устраните контакт.

  • Самым оптимальным решением будет отключение тока во всей цепи, если по близости имеется соответствующий рубильник или выключатель.
  • В противном случае обязательно понадобятся сторонние приспособления: перчатки или сухая доска.
  • В случае, когда пострадавший крепко обхватил провода, можно перерубить их топором, держать за деревянную ручку.

Если удар током произошел на высоте, то дополнительно необходимо учитывать возможность падения человека.

Поддержание жизненных функций

К таковым действиям относятся все реанимационные мероприятия, а также следующее:

  • Если при касании вы чувствуете, что человек холодный, то его необходимо укрыть, за исключением мест с ожогами, так как это значительно усилит болевой эффект.
  • Человеку нужно придать наиболее удобное положение.
  • Если на лицо вторичные травмы с кровотечениями, то их нужно купировать. Тут важно помнить, что при венозном кровотечении кровь выталкивается толчками, и она имеет темный оттенок. В этом случае накладывается жгут прямо на место очага. Для артериального кровотечения характерно, что кровь выходит струей и имеет ярко-красны, алый оттенок – жгут накладывается немного выше раны.
  • Если у человека имеются переломы, то на конечность нужно наложить шину, в качестве которой подойдет любой ровный и жесткий предмет.
  • При падении человек может получить травму позвоночника. В таком случае его перемещение лишний раз производить не рекомендуется.
  • Пытаться вправлять вывихи не стоит, так как вы можете только навредить.

Что нельзя делать

Дополнительная информация
Дополнительная информация

Не менее важно не забывать про то, что делать во время оказания помощи запрещается:

  • Во-первых, прикасаться голыми руками к человеку под напряжением и проводам, чтобы не получить удар самому.
  • Во-вторых, пострадавшему нельзя придавать положение сидя, даже если он находится в сознании.
  • В-третьих, не пытайтесь обработать термические ожоги мазями или всякими народными средствами.
  • В-четвертых, не давайте пострадавшему никаких лекарств, даже если знаете, что нужно. Приехавшие врачи могут повторить прием, из-за чего может получиться передозировка.
  • И в-пятых, не оставляйте потерпевшего, даже если признаки жизни отсутствуют. Проводите реанимационные мероприятия до приезда врачей, так как снабжение тканей кровью и кислородом останавливаться не будет.

Читать дальше...