Найти в Дзене
Bako.ru

Защищён ли ваш дом от пожаров?

Ежегодно от пожаров в собственных домах погибает 8 тыс. россиян. Частые причины возгорания – это неисправные приборы и электропроводка, неосторожность при обращении с печкой или камином. Зная все это, мы можем выделить несколько правил, как обезопасить свой новый дом от пожара. Схема электроснабжения Важно рассчитать нагрузку и правильно подобрать материалы. Нужно тщательно продумать расположение всех розеток, автоматов, щитков, кабелей. Не пытайтесь сделать все самостоятельно. Возможно, вы прекрасно справляетесь с розеткой и даже сможете протянуть кабель. Но для полноценного проекта электроснабжения этих знаний мало. Заземление Такое простое и недорогое решение может спасти жизнь и здоровье, но многие почему-то совсем не задумываются о его необходимости. Во время устройства фундамента в землю монтируется и заземляющий кабель, который соприкасается с грунтом. Каждый крупный электрический предмет подключается к этому контуру. Теперь в случае неисправности, электрический разряд уйдет в г
Оглавление

Ежегодно от пожаров в собственных домах погибает 8 тыс. россиян. Частые причины возгорания – это неисправные приборы и электропроводка, неосторожность при обращении с печкой или камином. Зная все это, мы можем выделить несколько правил, как обезопасить свой новый дом от пожара.

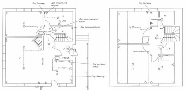
Схема электроснабжения

-2

Важно рассчитать нагрузку и правильно подобрать материалы. Нужно тщательно продумать расположение всех розеток, автоматов, щитков, кабелей.

Не пытайтесь сделать все самостоятельно. Возможно, вы прекрасно справляетесь с розеткой и даже сможете протянуть кабель. Но для полноценного проекта электроснабжения этих знаний мало.

Заземление

-3

Такое простое и недорогое решение может спасти жизнь и здоровье, но многие почему-то совсем не задумываются о его необходимости.

Во время устройства фундамента в землю монтируется и заземляющий кабель, который соприкасается с грунтом. Каждый крупный электрический предмет подключается к этому контуру.

Теперь в случае неисправности, электрический разряд уйдет в грунт. Так мы избежим пожаров и ударов током.

Стальные трубы для проводки

-4

Они не прогорают от искр и защищают проводку от влаги. Компания БАКО использует такое решение уже не одно десятилетие.

Использовать для этих целей ПВХ гофру гораздо дешевле, а на монтаж требует в несколько раз меньше времени. Только такая экономия в итоге оставит вас без жилья.

Грамотный монтаж элементов сети

-5

Что проект проводки лучше доверить профессионалу, понимают многие, а вот на этапе монтажа обычно больше возражений.

Вот схема, вот смета. Купи, что нужно, и установи в правильном месте. Что может быть проще?

К сожалению, свои ошибки при монтаже электропроводки вы обнаружите тогда, когда исправить их будет невозможно. Не стоит рисковать.

Акты технической готовности

Редкий случай, когда бюрократия полезна. До ввода дома в эксплуатацию вы должны получить акт технической готовности и согласовать проект электропроводки. В редких случаях требуются дополнительные испытания системы.

Собирайте акты и проходите необходимые проверки. Если вы или строительная компания допустили ошибку, ее найдут уполномоченные органы.

Конечно, все это при условии, что они действительно компетентны. Хотя в таком вопросе дополнительная осторожность полезна в любом случае.

Если хотите быть уверены, что в вашем новом каркасном доме предусмотрены все противопожарные меры, обращайтесь в компанию БАКО.

Поделитесь своим мнением о статье в комментариях. Не забывайте ставить лайки и подписываться на канал.

Источник: блог СК БАКО

---

Смотрите также: