Добавить в корзинуПозвонить
Найти в Дзене
ТВОЙАВТО

Диагностика ABC и ЭКУна всех моделях LADA

Антиблокировочная система тормозов (АБС) является частью рабочей тормозной системы автомобиля и предназначена для автоматического регулирования степени проскальзывания колес в направлении их вращения во время торможения за счет изменения давления тормозной жидкости в рабочих тормозных цилиндрах с целью предотвращения потери управляемости и устойчивости автомобиля и повышения эффективности торможения. АБС также выполняет функции распределения тормозных сил по осям автомобиля и распределения тормозных сил по бортам автомобиля при торможении в повороте. В вариантном исполнении автомобили оснащаются электронной системой контроля устойчивости (ЭКУ), которая в любых дорожных условиях при отклонении автомобиля от заданной траектории движения автоматически притормаживает одно или несколько колес и, при необходимости, уменьшает крутящий момент двигателя, тем самым компенсируя отклонение и сохраняя устойчивость и управляемость автомобиля. Система ЭКУ выполняет также функции АБС. В состав антиб
Оглавление

Антиблокировочная система тормозов (АБС) является частью рабочей тормозной системы автомобиля и предназначена для автоматического регулирования степени проскальзывания колес в направлении их вращения во время торможения за счет изменения давления тормозной жидкости в рабочих тормозных цилиндрах с целью предотвращения потери управляемости и устойчивости автомобиля и повышения эффективности торможения. АБС также выполняет функции распределения тормозных сил по осям автомобиля и распределения тормозных сил по бортам автомобиля при торможении в повороте. В вариантном исполнении автомобили оснащаются электронной системой контроля устойчивости (ЭКУ), которая в любых дорожных условиях при отклонении автомобиля от заданной траектории движения автоматически притормаживает одно или несколько колес и, при необходимости, уменьшает крутящий момент двигателя, тем самым компенсируя отклонение и сохраняя устойчивость и управляемость автомобиля. Система ЭКУ выполняет также функции АБС.

В состав антиблокировочной системы тормозов ABS 9.0 входят: - гидроагрегат (ГА) АБС (21900-3538010); - два датчика скорости колеса (ДСК) переднего (11180-3538350); - два датчика скорости колеса (ДСК) заднего (11180-3538370); - два ротора передних колёс; - два ротора задних колёс. Схема электрических соединений АБС приведена на рисунке 1.

В состав электронной системы контроля устойчивости входят: - гидроагрегат (ГА) ЭКУ (21901-3538010); - два датчика скорости колеса (ДСК) переднего (11180-3538350); - два датчика скорости колеса (ДСК) заднего (11180-3538370); - два ротора передних колёс; - два ротора задних колёс; - датчик угла поворота рулевого колеса в составе соединителя с устройством вращающимся (21700-3709315-10); - выключатель системы курсовой устойчивости (21900-3710080). Схема электрических соединений системы ЭКУ приведена на рисунке 2.

На а/м LADA в комплектации с ABS 9.0 и ЭКУ реализован интерфейс обмена данными по шине CAN между электронным блоком управления (ЭБУ) гидроагрегата АБС / ЭКУ и другими устройствами автомобиля (контроллером ЭСУД, комбинацией приборов, колодкой диагностики и т.д.).

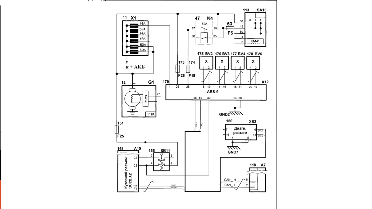
Схема электрических соединений ABS 9.0 на автомобиле LADA GRANTA:

11 – блок предохранителей основной; 12 – генератор; 47 – дополнительное реле; 63 – предохранитель 7,5 А (F5); 113 – выключатель зажигания; 118 – комбинация приборов; 148 – контроллер ЭСУД; 150 – колодка диагностики; 151 – предохранитель 10 А (F25); 155 – выключатель сигнала торможения; 173 – предохранитель 25 А (F26); 174 – предохранитель 10 А (F19); 175 – ДСК переднего левого; 176 – ДСК переднего правого; 177 – ДСК заднего левого; 178 – ДСК заднего правого; 179 – ЭБУ ГА АБС.

Назначение контактов разъёма ГА АБС

Контакт Цепь 1 К клемме "30" (Напряжение питания ЭВН гидроагрегата) 4 Вход сигнала переднего правого ДСК 8 Вход сигнала переднего левого ДСК 13 "Масса" (Общий провод питания ЭВН гидроагрегата) 14 Вход / выход. Шина CAN (L – линия) 16 Выход напряжения питания переднего правого ДСК 17 Выход напряжения питания заднего правого ДСК 18 Вход сигнала заднего левого ДСК 19 Выход напряжения питания переднего левого ДСК 25 К клемме "30" (Напряжение питания ЭМК гидроагрегата) 26 Вход / выход. Шина CAN (Н – линия) 28 К клемме "15" (Напряжение питания ЭБУ гидроагрегата) 29 Вход сигнала заднего правого ДСК 30 Вход от выключателя сигнала торможения 31 Выход напряжения питания заднего левого ДСК 38 "Масса" (Общий провод питания ЭМК и ЭБУ гидроагрегата)

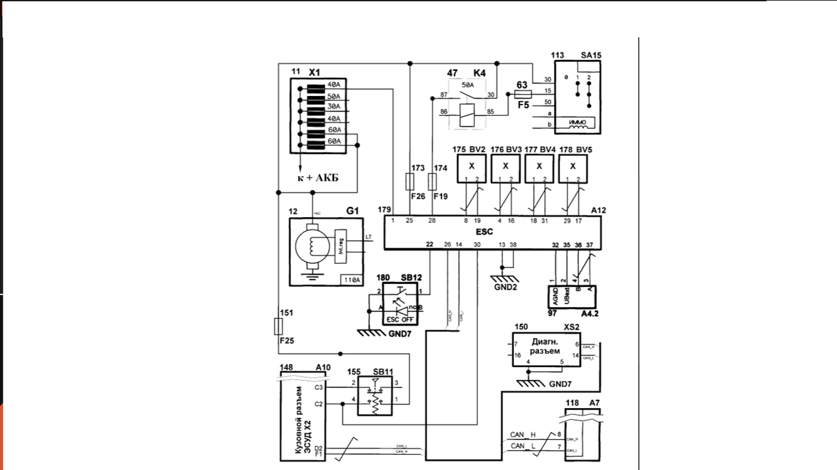
Схема электрических соединений ЭКУ на автомобилях LADA GRANTA:
-2

11 – блок предохранителей основной; 12 – генератор; 47 – дополнительное реле; 63 – предохранитель 7,5 А (F5); 97 – датчик угла поворота рулевого колеса; 113 – выключатель зажигания; 118 – комбинация приборов; 148 – контроллер ЭСУД; 150 – колодка диагностики; 151 – предохранитель 10 А (F25); 155 – выключатель сигнала торможения; 173 – предохранитель 25 А (F26); 174 – предохранитель 7,5 А (F19); 175 – ДСК переднего левого; 176 – ДСК переднего правого; 177 – ДСК заднего левого; 178 – ДСК заднего правого; 179 – ЭБУ ГА ЭКУ 180 – выключатель системы курсовой устойчивости

Назначение контактов разъёма ГА ЭКУ

Контакт Цепь 1 К клемме "30" (Напряжение питания ЭВН гидроагрегата) 4 Вход сигнала переднего правого ДСК 8 Вход сигнала переднего левого ДСК 13 "Масса" (Общий провод питания ЭВН гидроагрегата) 14 Вход / выход. Шина CAN (L – линия) 16 Выход напряжения питания переднего правого ДСК 17 Выход напряжения питания заднего правого ДСК 18 Вход сигнала заднего левого ДСК 19 Выход напряжения питания переднего левого ДСК 22 Вход от выключателя системы курсовой устойчивости ESC 25 К клемме "30" (Напряжение питания ЭМК гидроагрегата) 26 Вход / выход. Шина CAN (Н – линия) 28 К клемме "15" (Напряжение питания ЭБУ гидроагрегата) 29 Вход сигнала заднего правого ДСК 30 Вход от выключателя сигнала торможения 31 Выход напряжения питания заднего левого ДСК 32 Выход к общему проводу датчика угла поворота рулевого колеса 35 Выход напряжения питания датчика угла поворота рулевого колеса 36 Вход SASB от датчика угла поворота рулевого колеса 37 Вход SASA от датчика угла поворота рулевого колеса 38 "Масса" (Общий провод питания ЭМК и ЭБУ гидроагрегата)

Состояние АБС контролируется сигнализаторами неисправности, расположенными в комбинации приборов: сигнализатором АБС (символ оранжевого цвета)

И сигнализатором диагностики электронного распределения тормозных сил (символ красного цвета).

-4

Состояние ЭКУ контролируется сигнализаторами неисправности, расположенными в комбинации приборов: сигнализатором АБС (символ оранжевого цвета), сигнализатором диагностики электронного распределения тормозных сил (символ красного цвета), сигнализатором ЭКУ (символ ESC оранжевого цвета), сигнализатором отключения ЭКУ (символ ESC OFF оранжевого цвета). При включении зажигания в ЭБУ ГА включается режим самодиагностики АБС / ЭКУ длительностью около 2 с. При этом включаются все сигнализаторы. После прохождения самодиагностики, в случае отсутствия неисправностей в системе, сигнализаторы неисправностей должны выключится. При наличии или возникновении (в ходе эксплуатации автомобиля) неисправности в системе АБС / ЭКУ электронный блок управления гидроагрегата включает соответствующий сигнализатор диагностики. Управление сигнализаторами производится по шине CAN

Коды неисправностей и параметры проведения диагностики АБС

Код Описание Диагностика

401001 Отказ в цепи впускного переднего левого ЭМК1 Заменить ГА АБС 401101 Отказ в цепи выпускного переднего левого ЭМК 1 Заменить ГА АБС

401401 Отказ в цепи впускного переднего правого ЭМК 1 Заменить ГА АБС

401501 Отказ в цепи выпускного переднего правого ЭМК 1 Заменить ГА АБС

401801 Отказ в цепи впускного заднего левого ЭМК 1 Заменить ГА АБС 401901 Отказ в цепи выпускного заднего левого ЭМК 1 Заменить ГА АБС 401С01 Отказ в цепи впускного заднего правого ЭМК 1 Заменить ГА АБС

401D01 Отказ в цепи выпускного заднего правого ЭМК 1 Заменить ГА АБС 402049 Внутренняя неисправность ЭВН 1 Заменить ГА АБС

403029 Отказ или недостоверный сигнал переднего левого ДСК 1 Проверить соответствие размера шин и колес, установленному руководством по эксплуатации. В случае несоответствия заменить. 2 Проверить чистоту ротора. В случае загрязнения очистить. 3 Проверить зазор между ДСК и ротором (0,45-1,55) мм. В случае несоответствия проверить отсутствие деформаций ДСК, ротора и кронштейна. Поврежденные детали заменить. Проверить винт крепления ДСК к кронштейну. При необходимости подтянуть. 4 Проверить электрическую цепь и ДСК на обрыв и замыкание. Поврежденные детали заменить. Если цепь исправна, ДСК не имеет обрывов и замыканий, а код неисправности не пропадает, заменить ДСК на заведомо исправный. Если замена ДСК заведомо исправным не помогла, заменить ГА АБС.

403101 Отказ в цепи переднего левого ДСК 1 Проверить электрическую цепь и ДСК на обрыв и замыкание. Поврежденные детали заменить. Если цепь исправна, ДСК не имеет обрывов и замыканий, а код неисправности не пропадает, заменить ДСК на заведомо исправный. Если замена ДСК заведомо исправным не помогла, заменить ГА АБС.

40314A Неправильный тип переднего левого ДСК 1 Проверить маркировку установленного ДСК. При несоответствии заменить на требуемый.

403329 Отказ или недостоверный сигнал переднего правого ДСК 1 Проверить соответствие размера шин и колес, установленному руководством по эксплуатации. В случае несоответствия заменить. 2 Проверить чистоту ротора. В случае загрязнения очистить. 3 Проверить зазор между ДСК и ротором (0,45-1,55) мм. В случае несоответствия проверить отсутствие деформаций ДСК, ротора и кронштейна. Поврежденные детали заменить. Проверить винт крепления ДСК к кронштейну. При необходимости подтянуть. 4 Проверить электрическую цепь и ДСК на обрыв и замыкание. Поврежденные детали заменить. Если цепь исправна, ДСК не имеет обрывов и замыканий, а код неисправности не пропадает, заменить ДСК на заведомо исправный. Если замена ДСК заведомо исправным не помогла, заменить ГА АБС.

403401 Отказ в цепи переднего правого ДСК 1 Проверить электрическую цепь и ДСК на обрыв и замыкание. Поврежденные детали заменить. Если цепь исправна, ДСК не имеет обрывов и замыканий, а код неисправности не пропадает, заменить ДСК на заведомо исправный. Если замена ДСК заведомо исправным не помогла, заменить ГА АБС.

403429 Недостоверный сигнал переднего правого ДСК 1 Проверить чистоту ротора. В случае загрязнения очистить. 2 Проверить зазор между ДСК и ротором (0,45-1,55) мм. В случае несоответствия проверить отсутствие деформаций ДСК, ротора и кронштейна. Поврежденные детали заменить. Проверить винт крепления ДСК к кронштейну. При необходимости подтянуть. 3 Проверить электрическую цепь и ДСК на обрыв и замыкание. Поврежденные детали заменить. Если цепь исправна, ДСК не имеет обрывов и замыканий, а код неисправности не пропадает, заменить ДСК на заведомо исправный. Если замена ДСК заведомо исправным не помогла, заменить ГА АБС.

40344A Неправильный тип переднего правого ДСК 1 Проверить маркировку установленного ДСК. При несоответствии заменить на требуемый.

403629 Отказ или недостоверный сигнал заднего левого ДСК 1 Проверить соответствие размера шин и колес, установленному руководством по эксплуатации. В случае несоответствия заменить. 2 Проверить чистоту ротора. В случае загрязнения очистить. 3 Проверить зазор между ДСК и ротором (0,2-2,3) мм. В случае несоответствия проверить отсутствие деформаций ДСК, ротора и кронштейна. Поврежденные детали заменить. Проверить винт крепления ДСК к кронштейну. При необходимости подтянуть. 4 Проверить электрическую цепь и ДСК на обрыв и замыкание. Поврежденные детали заменить. Если цепь исправна, ДСК не имеет обрывов и замыканий, а код неисправности не пропадает, заменить ДСК на заведомо исправный. Если замена ДСК заведомо исправным не помогла, заменить ГА АБС.

403701 Отказ в цепи заднего левого ДСК 1 Проверить электрическую цепь и ДСК на обрыв и замыкание. Поврежденные детали заменить. Если цепь исправна, ДСК не имеет обрывов и замыканий, а код неисправности не пропадает, заменить ДСК на заведомо исправный. Если замена ДСК заведомо исправным не помогла, заменить ГА АБС.

403729 Недостоверный сигнал заднего левого ДСК 1 Проверить чистоту ротора. В случае загрязнения очистить. 2 Проверить зазор между ДСК и ротором (0,2-2,3) мм. В случае несоответствия проверить отсутствие деформаций ДСК, ротора и кронштейна. Поврежденные детали заменить. Проверить винт крепления ДСК к кронштейну. При необходимости подтянуть. 3 Проверить электрическую цепь и ДСК на обрыв и замыкание. Поврежденные детали заменить. Если цепь исправна, ДСК не имеет обрывов и замыканий, а код неисправности не пропадает, заменить ДСК на заведомо исправный. Если замена ДСК заведомо исправным не помогла, заменить ГА АБС.

403929 Отказ или недостоверный сигнал заднего правого ДСК 1 Проверить соответствие размера шин и колес, установленному руководством по эксплуатации. В случае несоответствия заменить. 2 Проверить чистоту ротора. В случае загрязнения очистить. 3 Проверить зазор между ДСК и ротором (0,2-2,3) мм. В случае несоответствия проверить отсутствие деформаций ДСК, ротора и кронштейна. Поврежденные детали заменить. Проверить винт крепления ДСК к кронштейну. При необходимости подтянуть. 4 Проверить электрическую цепь и ДСК на обрыв и замыкание. Поврежденные детали заменить. Если цепь исправна, ДСК не имеет обрывов и замыканий, а код неисправности не пропадает, заменить ДСК на заведомо исправный. Если замена ДСК заведомо исправным не помогла, заменить ГА АБС.

403А01 Отказ в цепи заднего правого ДСК 1 Проверить электрическую цепь и ДСК на обрыв и замыкание. Поврежденные детали заменить. Если цепь исправна, ДСК не имеет обрывов и замыканий, а код неисправности не пропадает, заменить ДСК на заведомо исправный. Если замена ДСК заведомо исправным не помогла, заменить ГА АБС.

403А29 Недостоверный сигнал заднего правого ДСК 1 Проверить чистоту ротора. В случае загрязнения очистить. 2 Проверить зазор между ДСК и ротором (0,2-2,3) мм. В случае несоответствия проверить отсутствие деформаций ДСК, ротора и кронштейна. Поврежденные детали заменить. Проверить винт крепления ДСК к кронштейну. При необходимости подтянуть. 3 Проверить электрическую цепь и ДСК на обрыв и замыкание. Поврежденные детали заменить. Если цепь исправна, ДСК не имеет обрывов и замыканий, а код неисправности не пропадает, заменить ДСК на заведомо исправный. Если замена ДСК заведомо исправным не помогла, заменить ГА АБС.

403В02 Недостоверный сигнал о скорости с двух и более колес 1 Проверить соответствие размера шин и колес, установленному руководством по эксплуатации. В случае несоответствия заменить. 2 Проверить чистоту роторов. В случае загрязнения очистить. 3 Проверить зазоры между ДСК и роторами. В случае несоответствия проверить отсутствие деформаций ДСК, роторов и кронштейнов. Поврежденные детали заменить. Проверить винты крепления ДСК к кронштейнам. При необходимости подтянуть. 4 Проверить электрические цепи и ДСК на обрыв и замыкание. Поврежденные детали заменить. Если цепи исправны, ДСК не имеют обрывов и замыканий, а код неисправности не пропадает, заменить ДСК на заведомо исправные. Если замена ДСК заведомо исправными не помогла, заменить ГА АБС.

403В29 Недостоверный сигнал о скорости 1 Проверить соответствие размера шин и колес, установленному руководством по эксплуатации. В случае несоответствия заменить. 2 Проверить электрические цепи на обрыв. Поврежденные детали заменить. 3 Проверить чистоту роторов. В случае загрязнения очистить.

403С19 Отказ в цепи ДСК 1 Проверить электрическую цепь от ЭБУ до ДСК на замыкание на "плюс". Поврежденные детали заменить.

407841 Отсутствие в EEPROM данных о длине окружности колеса 1 Ввести в ЭБУ ГА АБС длину окружности колеса с помощью диагностического прибора. На диагностическом приборе выбрать: Выбрать тип автомобиля – "Антиблок.система" – "BOSCH АВS 9.0" – "4: Доп.испытания" – "4: Размерность шин" – Далее подтвердить выбор размера шин и записать данные в контроллер.

421149 Внутренняя неисправность ЭБУ 1 Заменить ГА АБС

520016 Низкое напряжение питания ГА АБС 1 Проверить соответствующий предохранитель. Поврежденный заменить. 2 Проверить работоспособность генератора. 3 Проверить соединение ГА АБС с "массой". Проверить состояние АКБ. При необходимости зарядить АКБ.

520017 Высокое напряжение питания ГА АБС 1 Проверить работоспособность генератора.

52001С Напряжение питания ниже или выше рабочего диапазона 1 Проверить соответствующий предохранитель. Поврежденный заменить. 2 Проверить работоспособность генератора. 3 Проверить соединение ГА АБС с "массой". 4 Проверить состояние АКБ. При необходимости зарядить АКБ.

520549 Отказ в цепи реле включения напряжения питания ЭМК 1 Проверить предохранитель F26. Поврежденный заменить. 2 Проверить надежность соединения в цепи питания и "массы" ЭМК (контакты "25" и "38" ГА АБС).

521149 Внутренняя неисправность ЭБУ 1 Заменить ГА АБС.

521501 Отказ в цепи выключателя сигнала торможения 1 Проверить предохранитель F25. Поврежденный заменить. 2 Проверить электрическую цепь выключателя сигнала торможения на обрыв и замыкание. Поврежденные детали заменить. 3 Проверить работоспособность выключателя сигнала торможения и правильность его подключения. При необходимости его заменить.

521916 Напряжение питания ЭВН ниже рабочего диапазона 1 Проверить предохранитель 40 А. Поврежденный заменить. 2 Проверить надежность соединения в цепи питания и "массы" ЭМК (контакты "1" и "13" ГА АБС).

С00187 Повреждение шины CAN 1 Устранить обрыв в шине CAN к ГА АБС. С00188 Короткое замыкание шины CAN 1 Устранить короткое замыкание в шине CAN к ГА АБС

D70186 Недостоверный сигнал, передаваемый по шине CAN, с контроллера ЭСУД 1 Устранить обрыв или замыкание в шине CAN к ГА ЭКУ.

D71186 Недостоверный сигнал, передаваемый по шине CAN, с контроллера АКП 1 Устранить обрыв или замыкание в шине CAN к ГА ЭКУ

Еще больше на "ТВОЙАВТО"