Найти в Дзене

Нейтрализация отходов процесса HF- алкилирования

Инженерно-технологические стандарты процесса HF-алкилирования компании UOP непрерывно совершенствовались на протяжении многих лет, результатом чего стало высокое качество получаемого продукта, низкое потребление кислоты-катализатора, а также минимизированный отбор побочных продуктов. На любой установке бывают определенные снижения производительности, периоды некорректной эксплуатации и отказа оборудования. В подобных случаях могут случаться выбросы нежелательных веществ, которые могут загрязнять окружающую среду, если не будут приняты соответствующие меры по контролю за технологическими стоками и оборудованию мест для перевода таких побочных продуктов в неагрессивное состояние. При надлежащей эксплуатации установки HF-алкилирования объём побочных агрессивных или нежелательных потоков можно минимизировать, а их нейтрализация не составит особого труда. Потенциально агрессивный характер продуктов процесса, а также опасность, присущая плавиковой кислоте, стала причиной разработки системы у
Оглавление

Инженерно-технологические стандарты процесса HF-алкилирования компании UOP непрерывно совершенствовались на протяжении многих лет, результатом чего стало высокое качество получаемого продукта, низкое потребление кислоты-катализатора, а также минимизированный отбор побочных продуктов.

На любой установке бывают определенные снижения производительности, периоды некорректной эксплуатации и отказа оборудования. В подобных случаях могут случаться выбросы нежелательных веществ, которые могут загрязнять окружающую среду, если не будут приняты соответствующие меры по контролю за технологическими стоками и оборудованию мест для перевода таких побочных продуктов в неагрессивное состояние.

При надлежащей эксплуатации установки HF-алкилирования объём побочных агрессивных или нежелательных потоков можно минимизировать, а их нейтрализация не составит особого труда. Потенциально агрессивный характер продуктов процесса, а также опасность, присущая плавиковой кислоте, стала причиной разработки системы управления сточными водами и правил безопасности, специфичных для процесса HF-алкилирования UOP.

Управление отходами процесса HF-алкилирования

В системах утилизации отходов установки HF-алкилирования вся плавиковая кислота после нейтрализации должна быть выведена в виде фторидов щелочных металлов. Самым оптимальным конечным продуктом подобной системы считается CaF2 из-за чрезвычайно плохой растворимости в воде. Отходы, которые содержат плавиковую кислоту, можно подвергнуть обработке раствором извести [СаО-Са(ОН)2] или известковым молоком, либо нейтрализовать в контуре защелачивания с целью получения требуемого продукта - CaF2.

Нейтрализация КОН, применяемая на момент времени на установках спроектированных UOP, представляет из себя двухступенчатый процесс. В процессе нейтрализации плавиковой кислоты водным раствором КОН формируется растворимый фторид калия KF, а концентрация раствор КОН снижается. Периодически часть нейтрализующего агента, в котором содержится KF, отводится в регенератор КОН, где KF вступает в реакцию с известковым молоком, образуя нерастворимый CaF2, и таким образом восстанавливая KF до КОН. Затем регенерированный КОН подается обратно в систему, a CaF2 в виде твердого осадка отводится на нейтрализацию.

Схема управления отходами установки HF-алкилирования UOP
Схема управления отходами установки HF-алкилирования UOP

Для изоляции кислых газов до момента, когда они пройдут нейтрализацию от кислоты, на установке HF-алкилирования предусматриваются две отдельные линии отдувки газа:

  • для кислых углеводородных газов;
  • для нейтральных углеводородных газов.

Кислые углеводородные газы процесса HF-алкилирования

Кислые углеводородные газы образуются в контурах установки, содержащих плавиковую кислоту. Выделение этих газов возможно при неполадках и/или остановке оборудования, а также во время проведения мероприятий по техническому обслуживанию, при которых кислые газы в полном объёме или частично удаляются из технологического оборудования. Отдуваемые кислые газы и газы от перепускных клапанов подключаются к индивидуальной замкнутой системе сброса для организации нейтрализации содержащейся в них кислоты. После нейтрализации газы из секции отмывки поступают в факельный коллектор НПЗ.

Кислые газы отмываются в секции нейтрализации кислоты и регенерации щелочи:

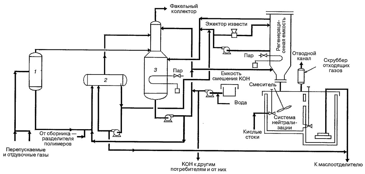
Секция нейтрализации кислоты и регенерации каустика: 1 - барабан отделения жидкости; 2 - нейтрализатор; 3 - скруббер отдувочных и перепускаемых газов
Секция нейтрализации кислоты и регенерации каустика: 1 - барабан отделения жидкости; 2 - нейтрализатор; 3 - скруббер отдувочных и перепускаемых газов

Секция нейтрализации состоит из:

  • скруббера отмывки отдувочных газов;
  • емкости смешения щелочи (КОН);
  • барабанного сепаратора жидкости;
  • барабана нейтрализации;
  • циркуляционных насосов;
  • емкости регенерации щелочи (КОН).

Принцип работы секции нейтрализации следующий:

  1. Для удаления остатков унесённой жидкости, кислые газы (высвобожденные или отдутые) вначале направляются в барабанный сепаратор.
  2. Из сепаратора жидкость подаётся в нейтрализатор, а кислые газы направляются в секцию отмывки скруббера отдувочных газов, где происходит удаление плавиковой кислоты (HF) при противоточном контакте с раствором КОН.
  3. После нейтрализации, газы сбрасываются в факельную систему НПЗ.
  4. Каустик (КОН), задействованный в нейтрализации кислых газов, перекачивается циркуляционными насосами в верхнюю часть скруббера, откуда самотёком направляется вниз, контактируя с двигающимся вверх потоком кислых газов, а затем переливается через поддон, оборудованный гидравлическим затвором в накопительную секцию скруббера.
  5. Небольшая часть потока циркулирующего КОН контактирует с кислым газом до его входа в скруббер.
  6. Циркулирующий каустик (КОН) нейтрализует плавиковую кислоту (HF):
-3

Чтобы поддерживать pH циркулирующего щелочного раствора и корректной процентной пропорции КОН и KF в системе должна осуществляться регенерация каустика:

  • регенерация щелочного раствора (КОН) выполняется порциями в сосуде, изолированном от скруббера отдувочного газа;
  • в этом сосуде - регенерационной емкости, происходит тщательное перемешивание извести и отработанного раствора каустика (КОН);
  • отрегенерированный раствор щёлочи подается насосом обратно в скруббер;
  • CaF и непрореагировавшая известь выпадают в осадок и затем нейтрализуются;
  • регенерация отработанного щелочного раствора (КОН) происходит по закону Бертоле, согласно которому благодаря своей нерастворимости в воде CaF2 может полностью регенерировать гидроксид калия:
-4

Нейтральные углеводородные газы процесса HF-алкилирования

Нейтральные углеводородные газы образуются в контурах установки, в которых нет плавиковой кислоты. Эти газы сбрасываются из технологических отводных трубопроводов и перепускных клапанов в факельный коллектор НПЗ, где происходит их утилизация путем сжигания. По своей природе они состоят преимущественно из углеводородов и могут включать небольшие количества инертных газов.

Испарения с неприятным запахом процесса HF-алкилирования

Единственным местом, откуда могут исходить неприятные запахи в процессе фтористоводородного алкилирования, являются бассейны нейтрализации. Чтобы предотвратить выбросы неприятно пахнущих газов в атмосферу бассейны нейтрализации необходимо герметизировать и оборудовать скрубберами, которые устраняют неприятные запахи. В качестве отмывающего агента в газовых скрубберах используется вода или активированный уголь. При этом сам бассейн почти не распространяет запахов, потому что основной их источник (нижний продукт регенератора кислоты) перерабатывается в отдельных изолированных сосудах.

Кислые воды процесса HF-алкилирования

Чтобы нейтрализовать кислые вещества, через кислотную сточную систему в нейтрализующие бассейны подаются:

  • все сточные воды, которые потенциально могут содержать плавиковую кислоту:
  • ливневые стоки на установках с обращающейся кислотой;
  • промывочная вода.
  • тяжелые углеводороды;
  • возможная отработанная нейтрализующая среда.

Попадающие в бассейны растворимые фториды преобразуются в CaF2 с помощью извести.

Система нейтрализации
Система нейтрализации

Нейтрализующие бассейны представляют собой два отдельных отсека и пока один из них заполняется, другой опустошается. В подобное схеме с параллельной нейтрализацией линия на входе одного из отсеков открыта, а выходная - закрыта. Так как в нейтрализующий бассейн направляется лишь небольшой объём стоков, проходное сечение входящего потока обычно не большое, за исключением интервалов, когда происходит слив из кислотосодержащего оборудования. Оператор систематически проверяет pH и выполняет перемешивание известкового молока на дне отсека, если это необходимо.

Последовательность работы системы нейтрализации:

  • после того, как первый отсек заполняется, арматура на входной линии второго отсека открывается, а на входной линии первого отсека закрывается;
  • во второй отсек подается известь;
  • содержимое первого отсека перемешивается;
  • с помощью индикаторной бумаги проверяется pH содержимого первого отсека;
  • если содержимое имеет кислую среду, из хранилища в отсек добавляется известь до тех пор, пока среда не станет основной;
  • после осаждения осадка отходы из первого отсека удаляются.

Нейтральные воды процесса HF-алкилирования

Нейтральные стоки попадают в канализационную систему НПЗ или в сепараторы API.

Жидкие технологические отходы процесса HF-алкилирования

Углеводородные и кислотные отходы получаются:

  • в результате отдельных побочных реакций процесса;
  • из-за присутствия загрязняющих примесей в сырье.

Побочные продукты отводятся из нижней части колонны регенерации кислоты.

Кубовый продукт регенерационной колонны содержит в себе преимущественно смеси двух типов:

  • кислотно-водная фракция, которая образуется при подаче на установку обводнённого сырья;
  • небольшой объём полимерных веществ, которые образуются в ходе отдельных нежелательных побочных реакций процесса.
Контур регенерации плавиковой кислоты
Контур регенерации плавиковой кислоты

Алгоритм удаления таких веществ следующий:

  1. Нижний продукт регенератора подаётся в сборник — разделитель полимеров, где смеси разделяются.
  2. Водно-кислотная смесь образует азеотроп (смесь, которая кипит при фиксированной температуре), подаваемый в нейтрализатор плавиковой кислоты.
  3. Кислота из азеотропа в результате трансформируется в нерастворимый CaF2.
  4. Полимер, который остался в сборнике-разделителе, направляется в нейтрализатор вязких остаточных нефтепродуктов для удаления плавиковой кислоты.
  5. Полимер имеет характеристики котельного топлива и может быть утилизирован посредством сжигания, если это допустимо по НТД.

Нейтрализация твёрдых отходов процесса HF-алкилирования

Твердые отходы нейтрализующих бассейнов представляют собой преимущественно CaF2 и непрореагировавшей извести.

Растворимые фториды, которые содержаться в жидких стоках установки и направляются в бассейны нейтрализации, в конечном счете преобразуются в нерастворимый CaF2. Этот твердый отход удаляется порционно.

Для удаления из амбара фторид-известкового ила обычно используются вакуумные автоцистерны. Ил традиционно утилизируется путем захоронения после выполнения испытаний на соответствие свойств действующим нормам.

Другой потенциально применимый способ удаления ила - отгрузка его для нужд сталелитейного производства, где CaF2 может быть востребован в качестве нейтрального флюса для снижения температуры плавления шлака и повышения его текучести.

CaF2 можно также вернуть назад производителю плавиковой кислоты, потому что основным этапом при получении HF является реакция серной кислоты с CaF2 с образованием фторида водорода и сульфата кальция.

Твердые отходы обработки продуктов получаются при дефторировании сжиженного углеводородного газа активированным оксидом алюминия, а последний по прошествии времени утрачивает способность дефторирования. С этого момента оксид алюминия признается отработанным и подлежит замене на свежий. Отработанный оксид алюминия необходимо утилизировать согласно действующих норм и правил, либо отправить производителю для регенерации.

Другие твердые отходы. Такие пористые материалы, как ветошь, древесина, теплоизоляция трубопроводов и упаковочные материалы, которые потенциально могли иметь контакт с плавиковой кислотой, собираются в специально предназначенные для этого контейнеры для утилизации и периодически сжигаются.

Необходимо отметить, что применение деревянных подмостков (и любых других деревянных изделий) следует минимизировать, а металлические подмостки перед удалением из мест производства работ в кислотосодержащей зоне подлежат нейтрализации.

Если статья была вам интересной и полезной, ставьте лайк, а если хотите ежедневно получать новые статьи и узнавать больше о нефтепереработке, то подписывайтесь на канал.